Saturday, April 6th, 2019 AT 5:54 AM
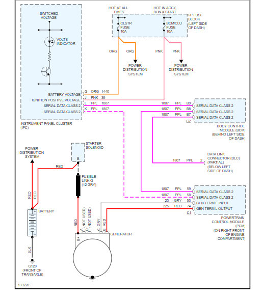
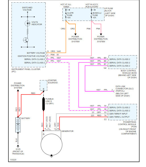
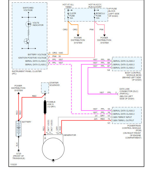
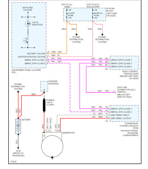
One night my car's (listed above z24 2.4 Liter Twin Cam) alternator quit while driving down the road. So after jump starting it and making it home, the next morning I took my alternator out and brought it to Advanced Auto and they determined that it was fried. I bought a new alternator and installed it and the car worked just fine, but my battery light kept coming back on and it has been on ever since. I went to get it load tested and Advanced Auto determined that the battery was bad, so I bought a new battery and installed it and noticed that the battery light still stayed on. I went back and tested it and they could not find a problem despite the battery charging light being on. (Alternator and battery both tested in good condition). I went to O'Reilley's and got it tested there to make sure and they said the same thing. I've tried testing the battery voltage at home with a multi-meter and it checks out, and my car seems to run just fine, although sometimes it seems just a little slow to start. The only other possibilities I can think of are that the serpentine belt tensioner is loose, the belt needs to be replaced, or that one of the fusible links, relays, or standard fuses are bad. I hope this is enough information and I would appreciate a diagram of my cars electrical charging system, Thank you!


