Both front and rear windshield wipers and 12 Volt accessory plug intermittently not working

Tiny
AH8007
  • MEMBER
  • 2005 FORD ESCAPE
  • 3.0L
  • V6
  • 4WD
  • AUTOMATIC
  • 225,000 MILES
Sometimes when I'm driving it will work but for the most part it does not work at all.
I checked the fuse under the hood and it was not blown.
Friday, November 6th, 2020 AT 3:14 AM

7 Replies

Tiny
ASEMASTER6371
  • MECHANIC
  • 52,796 POSTS
Good morning,

All these are controlled by the Smart Junction Box or the BCM.

If the fuses are good, then most likely the SJB is the failure and needs to be replaced.

https://www.2carpros.com/articles/how-to-check-a-car-fuse

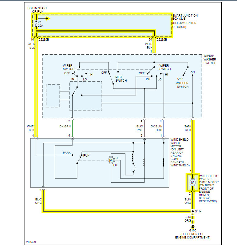
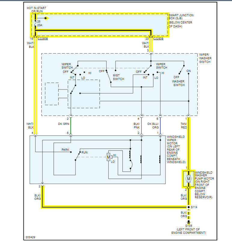
I attached the wiring diagrams for you to view to verify you checked the correct fuses.

https://www.2carpros.com/articles/how-to-check-wiring

The SJB is under the dash in the center.

Roy

Removal and Installation

1. CAUTION: Prior to removal of the SJB, it is necessary to upload module configuration information to a diagnostic tool. This information needs to be downloaded into the new module once installed.

Disconnect the battery.

2. Remove the floor console SJB cover.
3. Remove the transmission selector lever bezel from the floor console finish panel.
4. Apply the parking brake.
5. Remove the parking brake lever boot from the floor console finish panel.
6. Remove the floor console finish panel.
7. Remove the SJB screw.
8. Disconnect the electrical connectors and remove the SJB.
9. To install, reverse the removal procedure.
Configure the SJB. Refer to Information Bus (Module Communications Network).
Was this
answer
helpful?
Yes
No
Friday, November 6th, 2020 AT 4:09 AM
Tiny
AH8007
  • MEMBER
  • 68 POSTS
Okay.
Was this
answer
helpful?
Yes
No
Friday, November 6th, 2020 AT 5:18 AM
Tiny
ASEMASTER6371
  • MECHANIC
  • 52,796 POSTS
Keep is updated with your findings.

Roy
Was this
answer
helpful?
Yes
No
Friday, November 6th, 2020 AT 5:22 AM
Tiny
AH8007
  • MEMBER
  • 68 POSTS
Is the BCM the same thing as the GEM module?
Was this
answer
helpful?
Yes
No
Friday, November 6th, 2020 AT 5:25 AM
Tiny
ASEMASTER6371
  • MECHANIC
  • 52,796 POSTS
The SJB, BCM and BCM are the same. They have different names but function the same.

Roy
Was this
answer
helpful?
Yes
No
Friday, November 6th, 2020 AT 5:34 AM
Tiny
AH8007
  • MEMBER
  • 68 POSTS
You were right, the BCM fixed it. Appreciate you.
Was this
answer
helpful?
Yes
No
Friday, November 6th, 2020 AT 8:03 AM
Tiny
ASEMASTER6371
  • MECHANIC
  • 52,796 POSTS
You are welcome.

Always glad to help.

Roy
Was this
answer
helpful?
Yes
No
Friday, November 6th, 2020 AT 8:11 AM

Please login or register to post a reply.