Electric door locks not working properly

Tiny
MIKE HOEFS
  • MEMBER
  • 1994 CHEVROLET SILVERADO
  • 5.7L
  • V8
  • 4WD
  • AUTOMATIC
  • 181,000 MILES
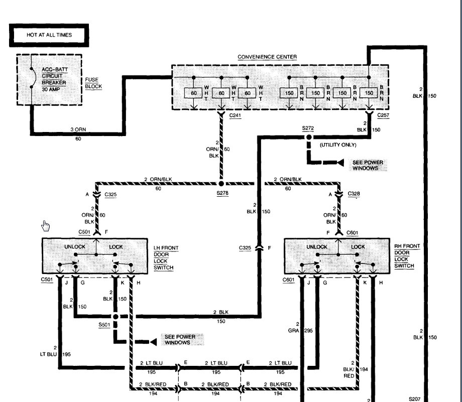
Door locks only work if ignition is on.
It used to open both sides with key out of ignition.
Sunday, January 5th, 2020 AT 3:11 PM

1 Reply

Tiny
KASEKENNY
  • MECHANIC
  • 18,907 POSTS
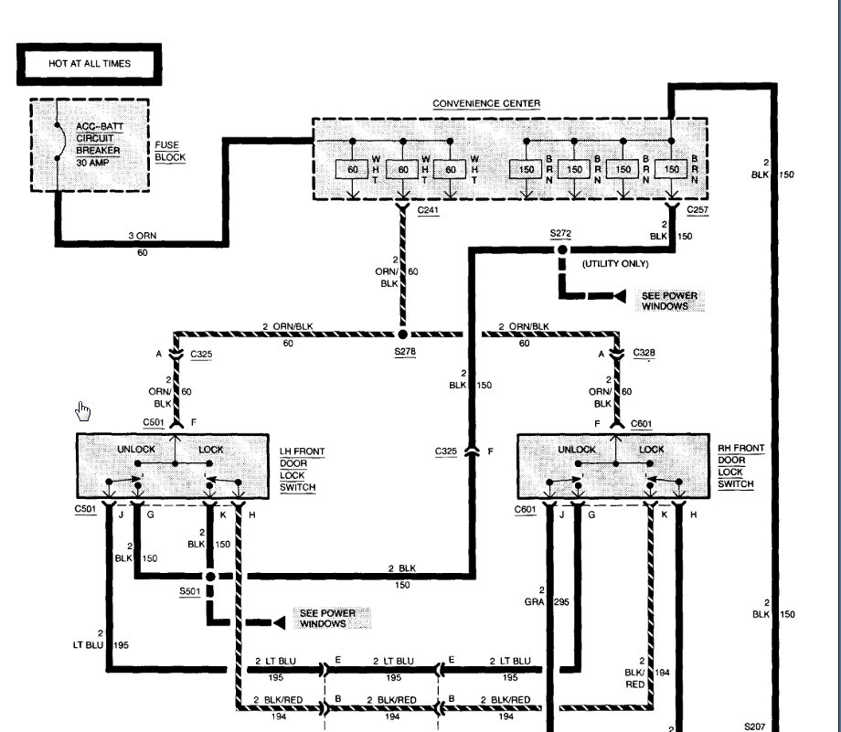
We need to measure voltage at the input to the fuse block to see if you have voltage at all times. If not, then we need to trace the wiring back to the battery. This circuit should be hot at all times so if it only works when the key is on, we need to start at the beginning.

If you have voltage on the ACC fuse then it should work. If you don't it could be as simple as a fuse or more complicated but this is where we need to start.

Let me know if you have questions.
Was this
answer
helpful?
Yes
No
+1
Tuesday, January 7th, 2020 AT 9:11 AM

Please login or register to post a reply.