No power from coil

Tiny
BEAR JACKSON
  • MEMBER
  • 1986 FORD BRONCO
  • 470,000 MILES
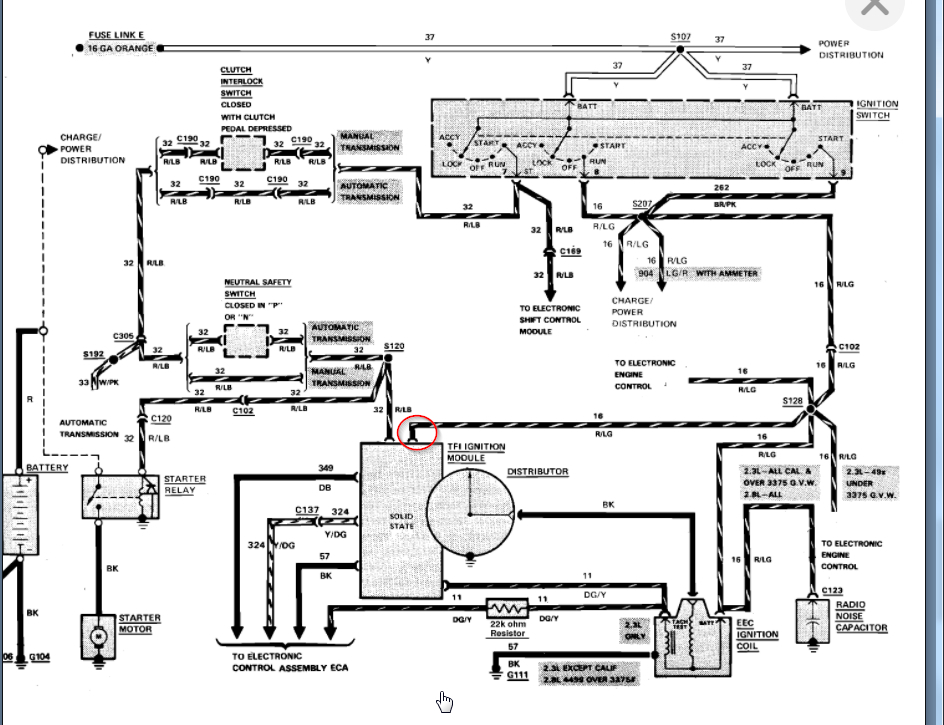
Power to coil no power out of coil. 2, 2.9 liter engine.
Sunday, January 24th, 2021 AT 1:06 PM

1 Reply

Tiny
KASEKENNY
  • MECHANIC
  • 18,907 POSTS
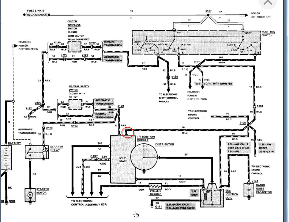
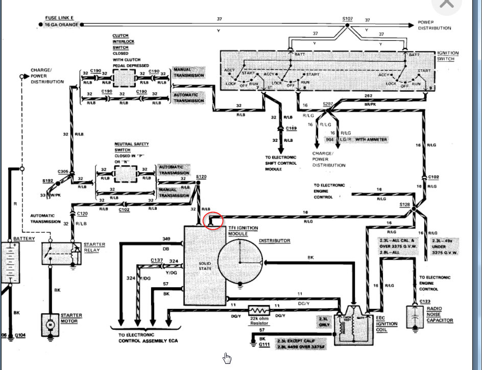
We need to check power coming out of the ignition switch. More then likely the switch is the issue but we need to find out if the TFI IV module is getting the ignition feed 12 volts. If the module is getting it then we have a wiring issue to the coil. I attached the info below on where we need to test this at the module.

Here is a guide that will help with this type of testing:

https://www.2carpros.com/articles/how-to-check-wiring

Let us know what you find with this and we can go from there.
Was this
answer
helpful?
Yes
No
Monday, January 25th, 2021 AT 5:48 PM

Please login or register to post a reply.