Thursday, January 3rd, 2019 AT 10:35 PM
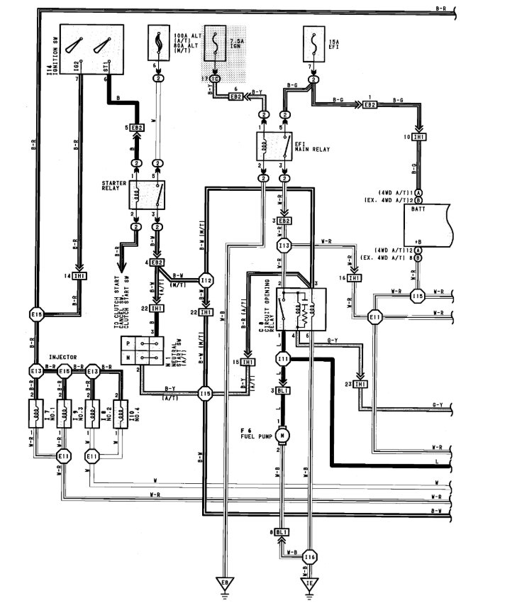
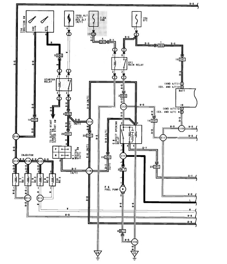
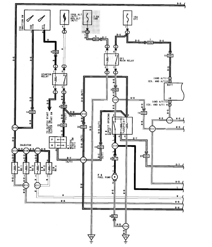
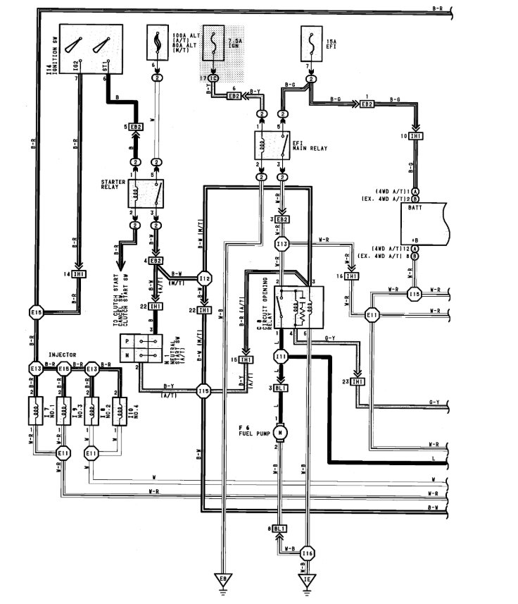
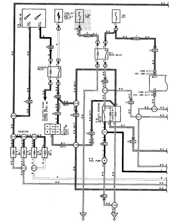
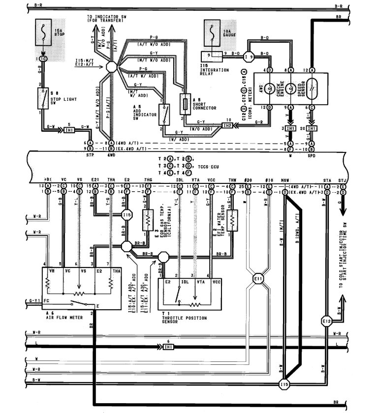
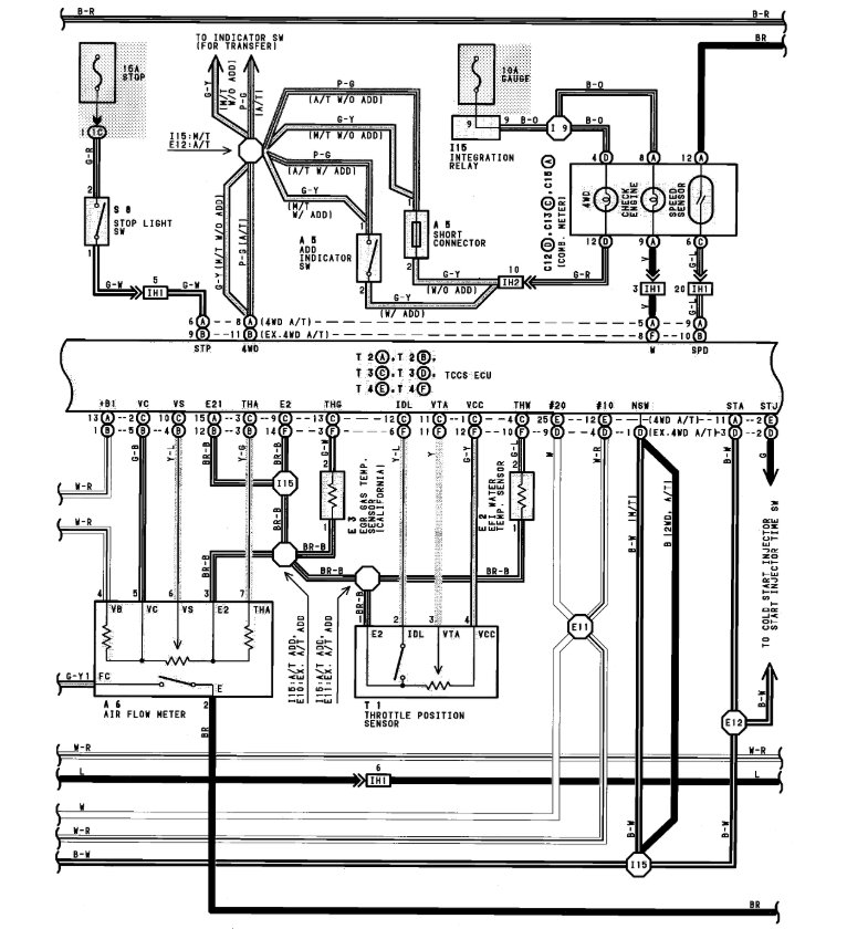
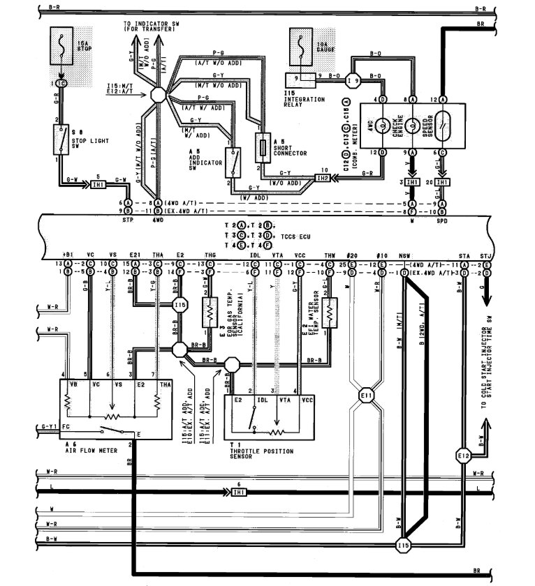
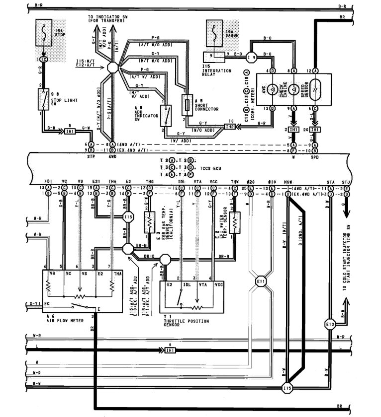
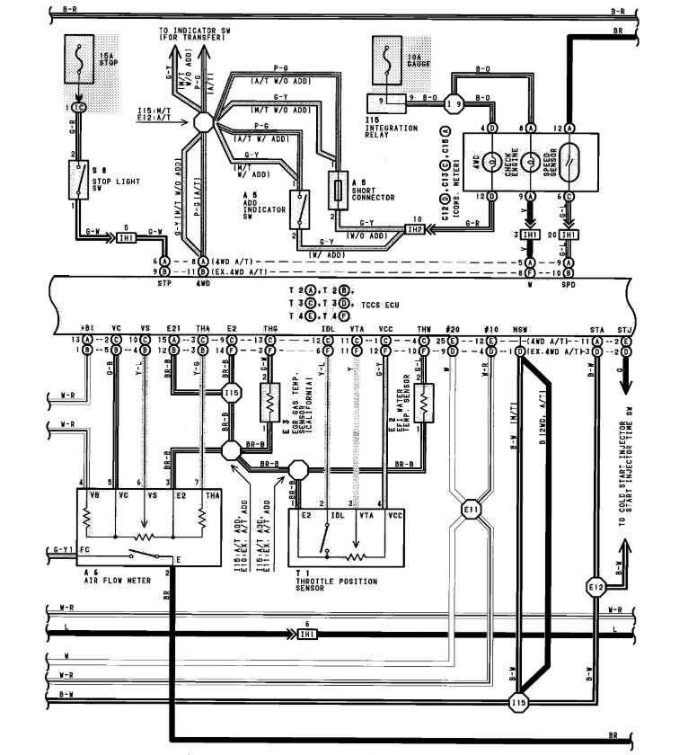
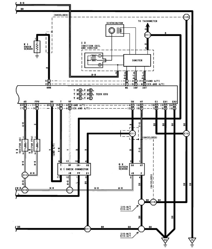
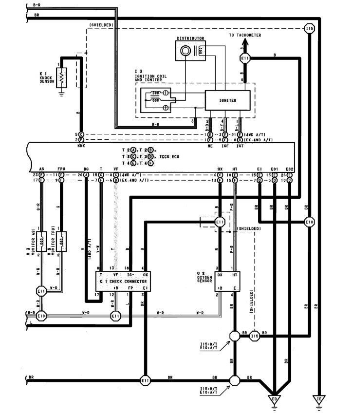
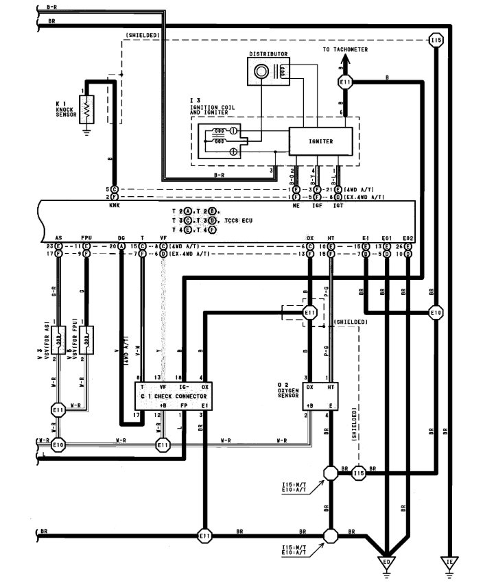
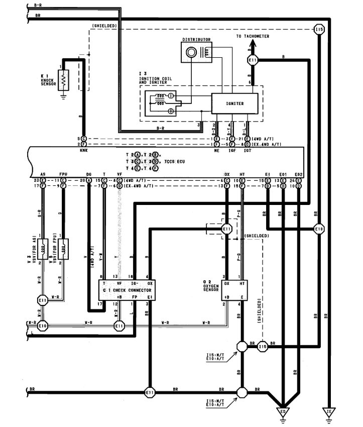
I have recently installed 3sfe 2.0 liter engine with 0371 Aisin Warner automatic transmission. I need complete wiring diagram with the wiring details of combination meter wiring diagram. Please








