DVD player fuse location

Tiny
WARREN SR FALK
  • MEMBER
  • 2005 CHRYSLER TOWN AND COUNTRY
  • 3.8L
  • 6 CYL
  • 2WD
  • AUTOMATIC
  • 113,000 MILES
Which fuse is for the flip down DVD player? Only get sound but no picture or power to DVD screen.
Thursday, May 28th, 2020 AT 4:51 PM

2 Replies

Tiny
SQM
  • MECHANIC
  • 6,383 POSTS
Hello,

Just to make sure we cover the basics, make sure both of the plugs are plugged into the back of the DVD player.
If they are plugged in you might have a short or open somewhere in the circuit.

As there are few different factors for the screen not to work. You may not be getting power of vide signal to the scree. Or it could be a faulty screen.

https://www.2carpros.com/articles/how-to-check-wiring

This has a simple interface between the player and the screen.
There is a 12 pin connector that goes to the screen. Make sure you are getting 12V between pin 1 and 7, also in 2 and 7.
The screen will turn on when it detect the video signal.
Best way to check is to use a oscilloscope and probing #5 to #6 and see if there is a video signal.
If you have power to between pin 1,2 and 7 and have video signal then you have a bad screen.

Please let me know of any questions.

Thank you.
Was this
answer
helpful?
Yes
No
+1
Wednesday, August 11th, 2021 AT 11:59 AM
Tiny
KEN L
  • MASTER CERTIFIED MECHANIC
  • 55,350 POSTS
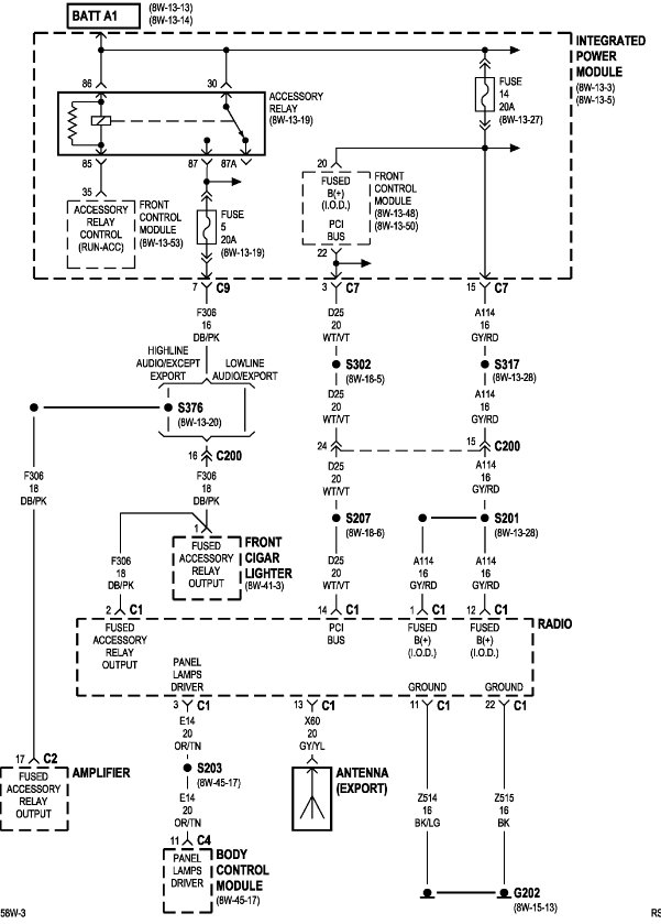
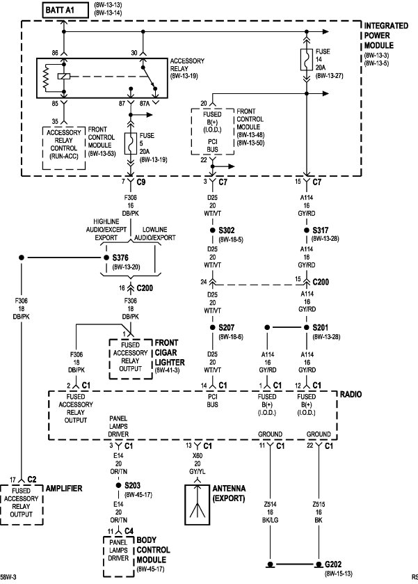
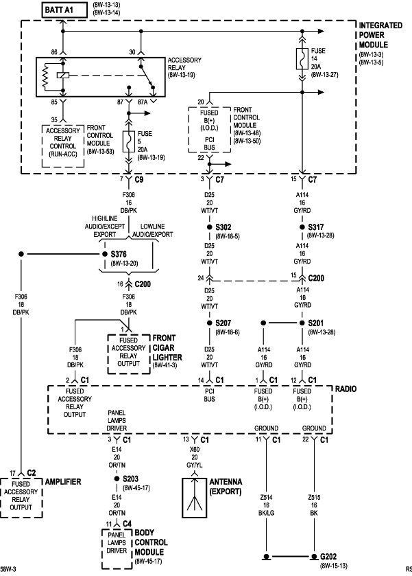
The fuse is located inside the front fuse panel under, (left side) the hood #14 - 20 amp.
Was this
answer
helpful?
Yes
No
Thursday, December 18th, 2025 AT 2:03 PM

Please login or register to post a reply.