Transmission not shifting properly, codes U0121, P2308, Uo1010 and U0001

Tiny
ANDRIN ATEM
  • MEMBER
  • 2007 DODGE CHARGER
  • 3.5L
  • 2WD
  • AUTOMATIC
  • 19,673 MILES
Hi, I need help with diagrams for transmission module. I got a no shift condition. U0121, p2308, Uo1010, and U0001.

Also, if I could get a diagram for ground, power, ec.

Thanks in advance.
Tuesday, March 29th, 2022 AT 4:00 PM

1 Reply

Tiny
STEVE W.
  • MECHANIC
  • 15,681 POSTS
Other than the P2308 code the rest are communication codes showing that the PCM cannot "talk" to the ABS, Transmission Control and TIPM on the CAN C data bus. That would lead to the transmission not being able to shift. However, the issue is likely that communication is being blocked by a module. If the TCM wasn't working, it would throw a different code that does not take down the network. In this case you are going to need to see the network talking and then pull modules until it works properly. Do you have a scope and know what the CAN signals should look like? If yes, then you should be able to track the issue down.
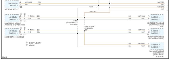
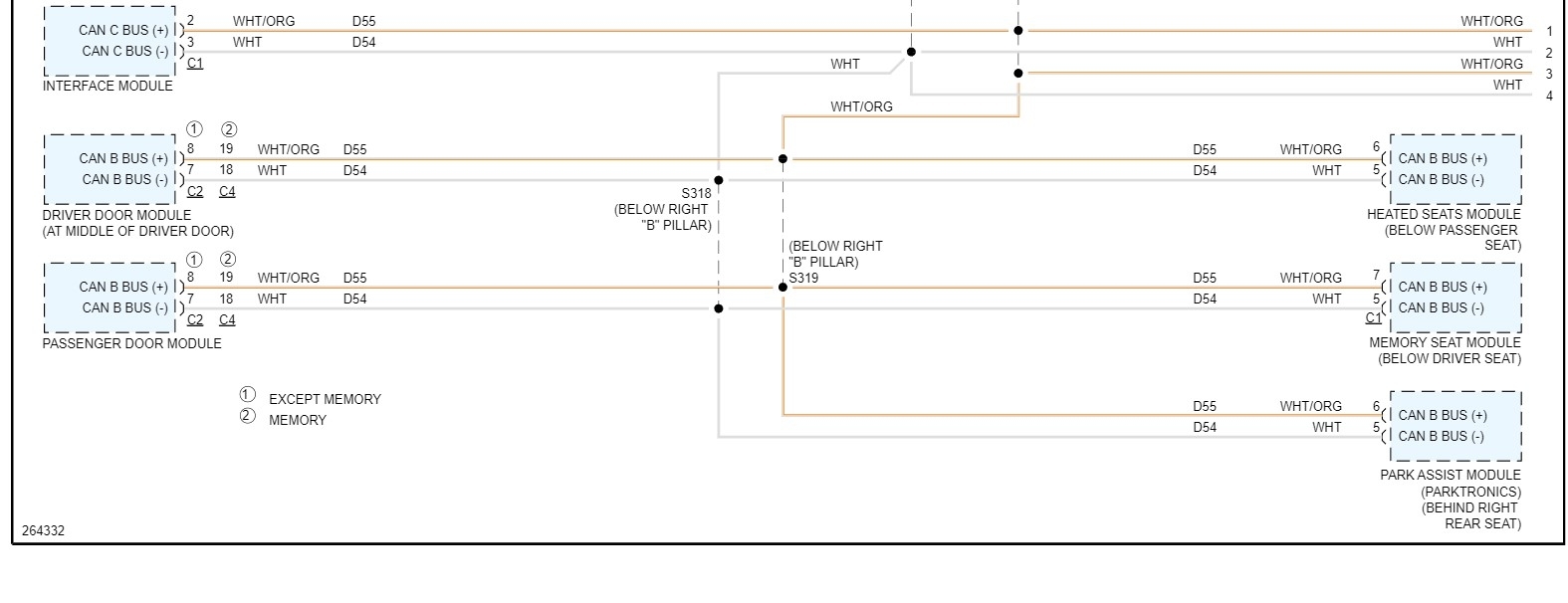
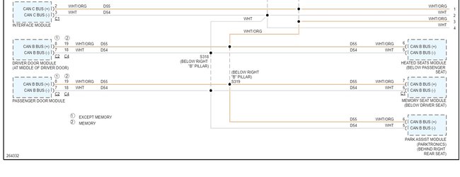
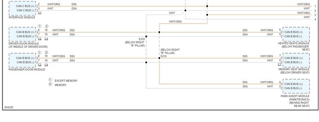
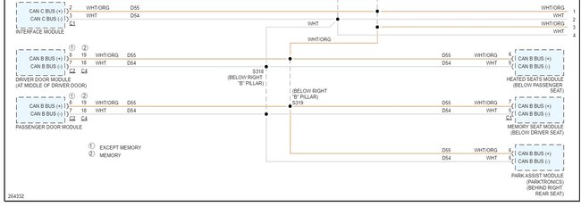
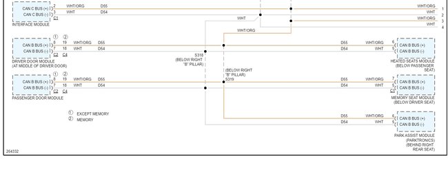
Does this car have any aftermarket items, stereo, remote start and such? I have seen those fail and take out the network in the vehicle. Attached are the data lines for that vehicle.
Was this
answer
helpful?
Yes
No
Wednesday, March 30th, 2022 AT 2:53 AM

Please login or register to post a reply.