Monday, November 11th, 2019 AT 8:31 AM
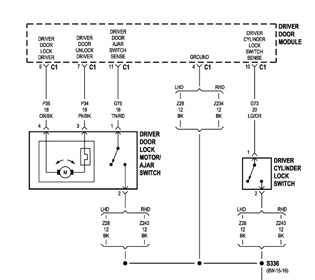
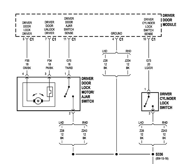
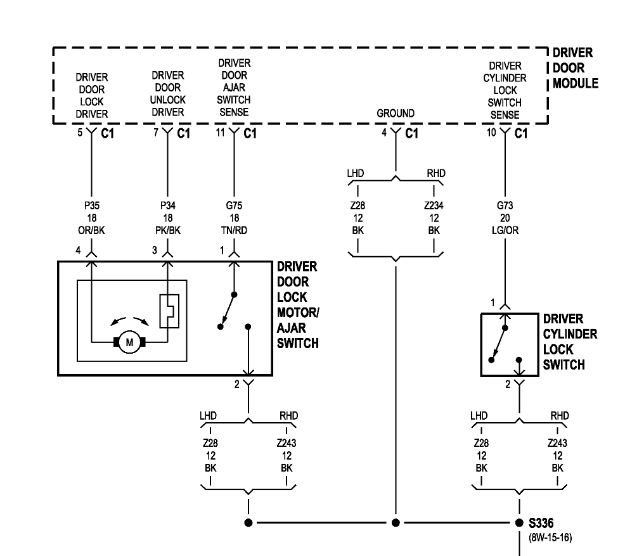
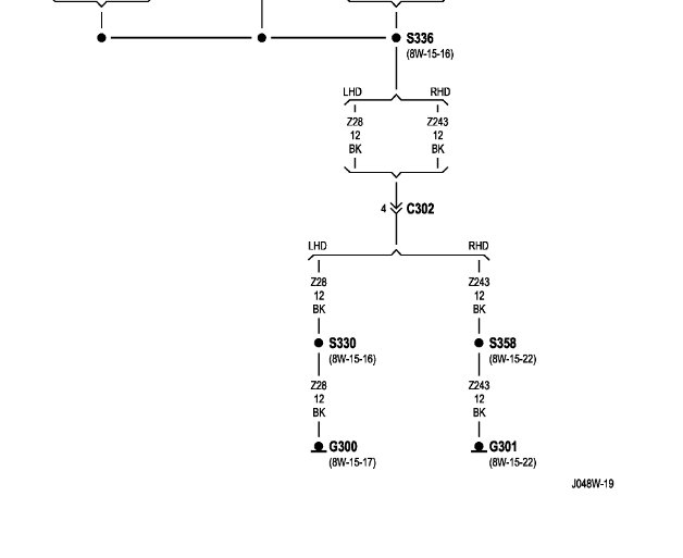
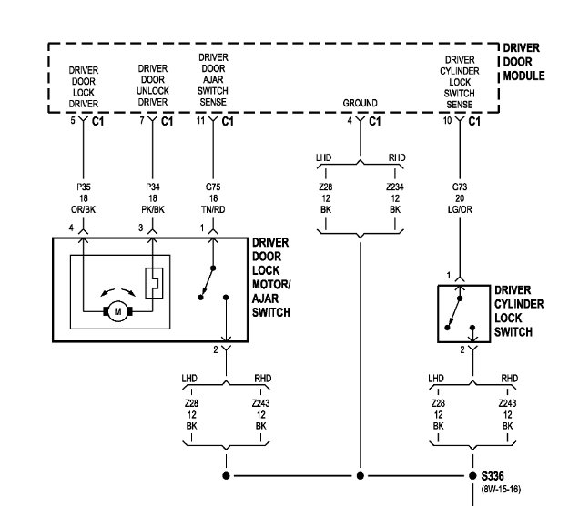
I took the rubber off the door wiring and it all looked okay. But, when the door is closed it thinks it’s open and continues to beep and won’t clear on the display. The only way I was able to clear this was by unplugging the car battery and completely disconnecting the door power module and plugging the battery back in. Now of course there is no power to the driver door and none of the windows go down. Does anyone know which color wire controls that door sensor so I can just cut it?



