Door remote control not functioning

Tiny
BLESSING EWOBOR
  • MEMBER
  • 2004 TOYOTA SIENNA
  • 6 CYL
  • 2WD
  • AUTOMATIC
  • 197,537 MILES
Good morning, I thought it was a weak battery but I replaced it yet it not it is not coming up. I decided to purchase new remote control but the wires are not the same with the ones that came with the vehicle. Could I have a diagram or pinout of the control unit?
Wednesday, December 30th, 2020 AT 1:46 AM

9 Replies

Tiny
JACOBANDNICKOLAS
  • MECHANIC
  • 110,192 POSTS
Hi,

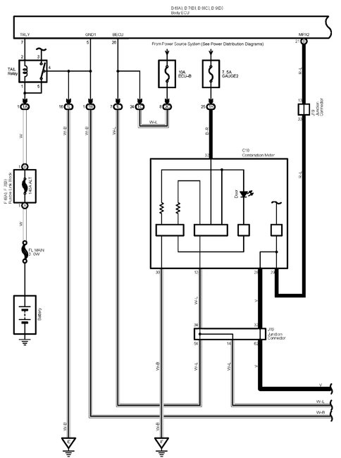
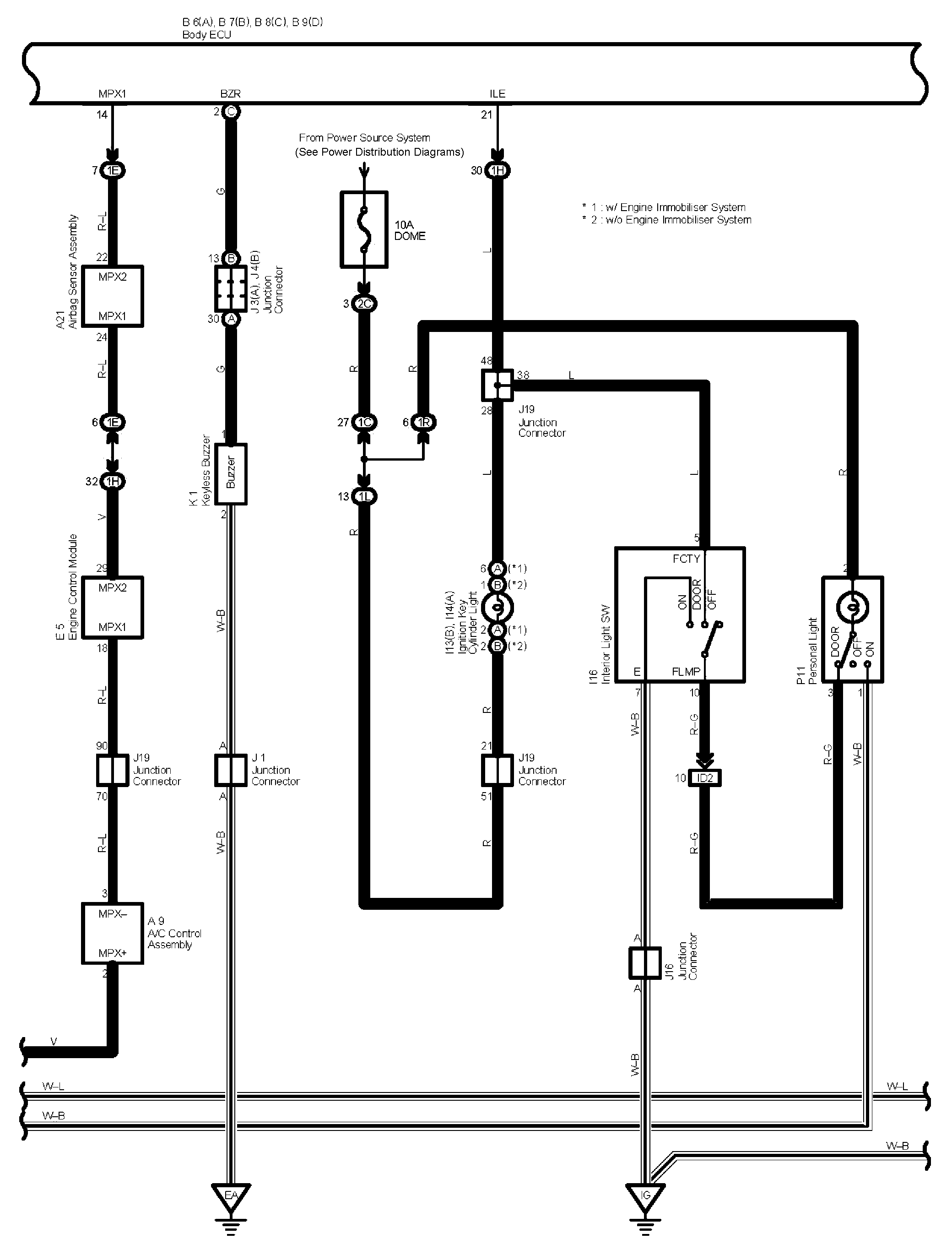
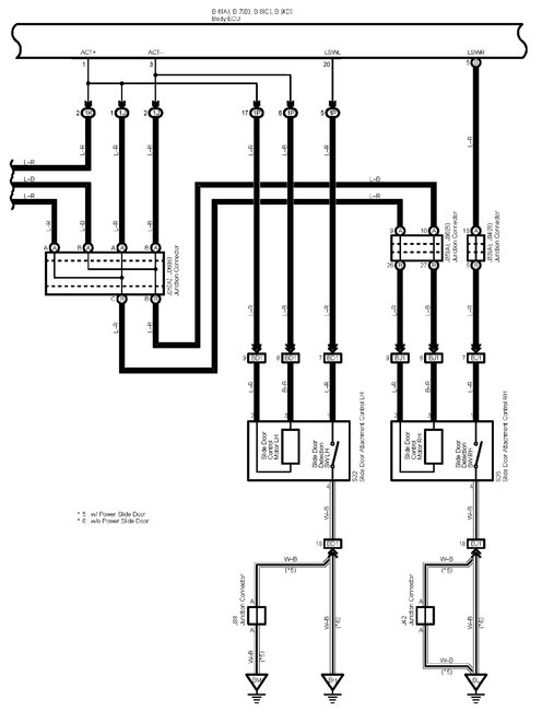
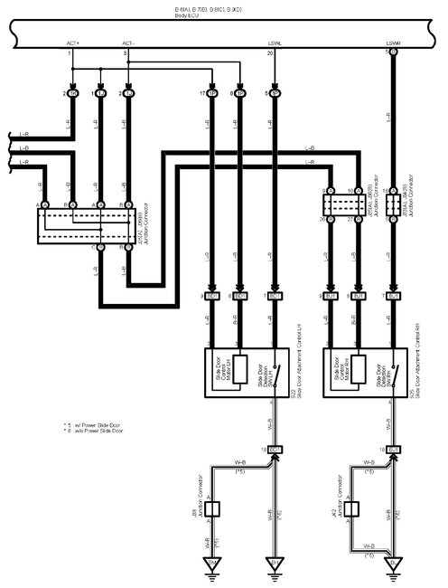
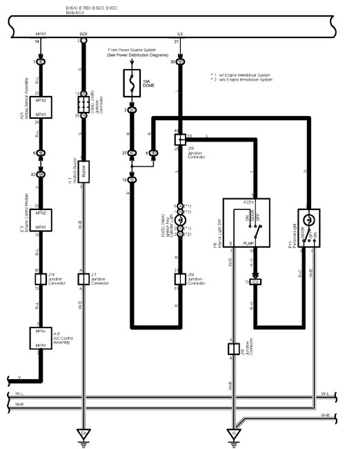
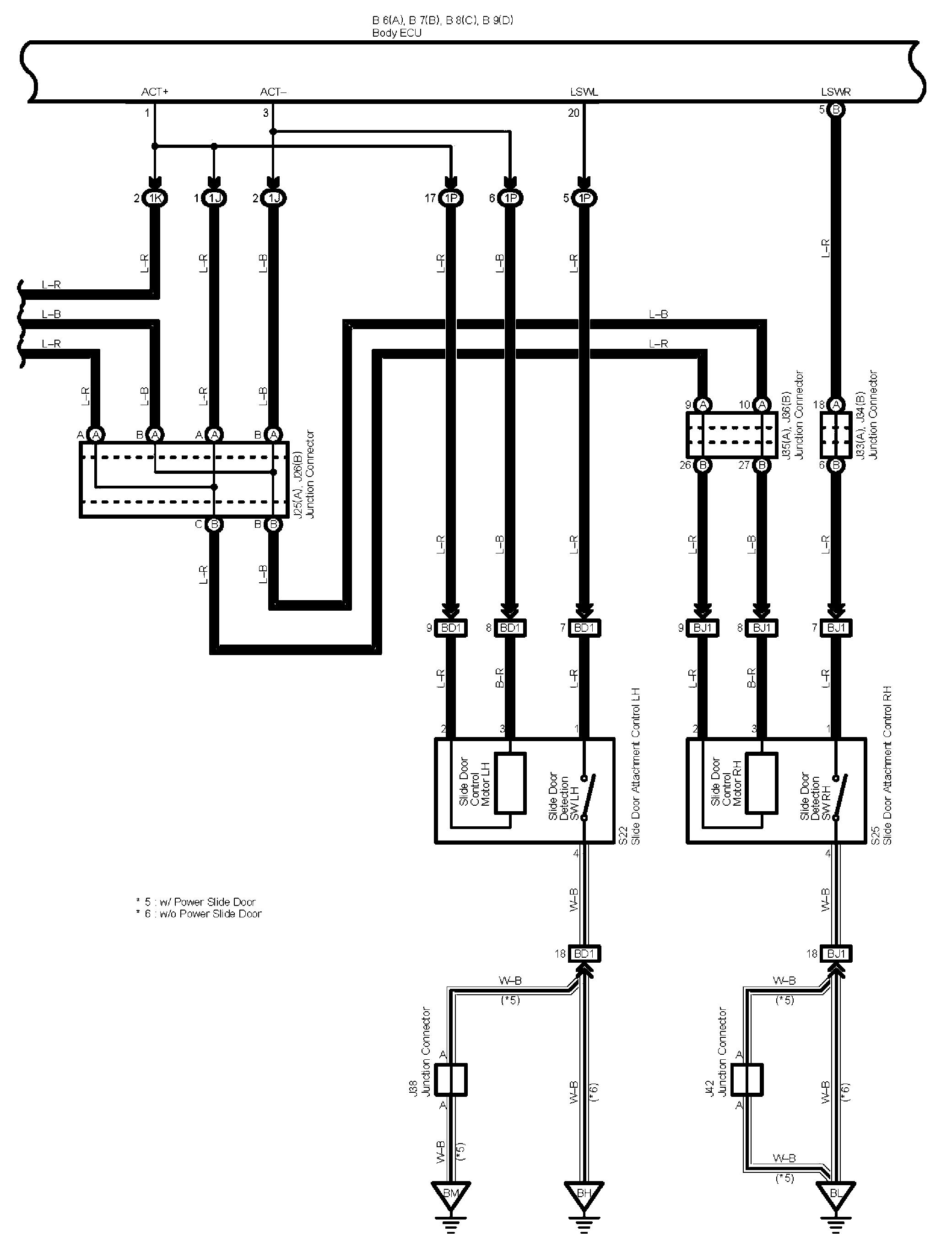
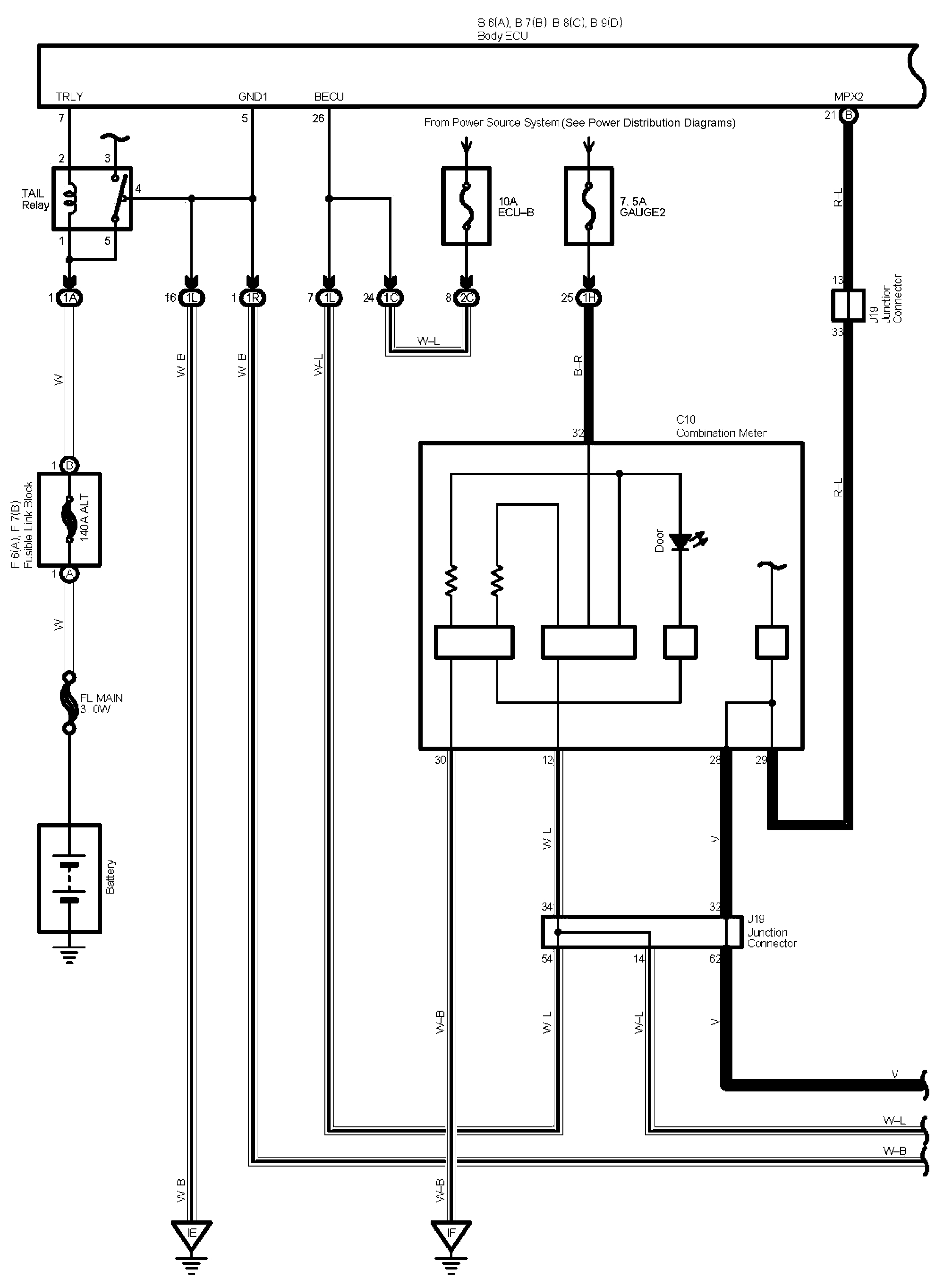
I have attached the wiring schematics for the keyless entry system. As far as the problem, did it start all at once? Does any function on the fob work?

Here is a link you may find helpful:

https://www.2carpros.com/articles/how-to-check-wiring

Let me know.
Joe
Was this
answer
helpful?
Yes
No
Wednesday, December 30th, 2020 AT 10:54 PM
Tiny
BLESSING EWOBOR
  • MEMBER
  • 754 POSTS
The problem start at once and none of the function work on the fob.
Was this
answer
helpful?
Yes
No
Wednesday, December 30th, 2020 AT 11:53 PM
Tiny
BLESSING EWOBOR
  • MEMBER
  • 754 POSTS
Thank you for the article that you sent. From the article, at step 3, one of the sentences ""The color motioned first is the main color", I guess that "motioned" supposed to be mentioned. I am suggesting anyway.
Was this
answer
helpful?
Yes
No
Thursday, December 31st, 2020 AT 2:48 AM
Tiny
JACOBANDNICKOLAS
  • MECHANIC
  • 110,192 POSTS
Hi,

Have you checked all fuses? Also, if nothing is working, I question if the keyless entry receiver is working. Here are the directions for testing it. The attached pics correlate with the directions.

_________________________________________

2004 Toyota Truck Sienna FWD V6-3.3L (3MZ-FE)
Component Tests and General Diagnostics
Vehicle Accessories and Optional Equipment Antitheft and Alarm Systems Keyless Entry Keyless Entry Receiver Testing and Inspection Component Tests and General Diagnostics
COMPONENT TESTS AND GENERAL DIAGNOSTICS

pic 1

CHECK DOOR CONTROL RECEIVER
a. Disconnect the receiver connector.

Pic 2

b. Check the voltage and resistance between the terminals of the wire harness side connector and the receiver and the body ground.
If the result is not as specified, there may be a malfunction on the wire harness side.

Pic 3

c. Reconnect the connector and check the voltage between the terminal and body ground.
If the result is not as specified, the receiver may have a malfunction.

______________________

Thanks for catching the error. It is being fixed.

Take care and let me know if I can help.

Joe
Was this
answer
helpful?
Yes
No
Thursday, December 31st, 2020 AT 10:22 AM
Tiny
BLESSING EWOBOR
  • MEMBER
  • 754 POSTS
Thank you.
Was this
answer
helpful?
Yes
No
Thursday, December 31st, 2020 AT 8:04 PM
Tiny
JACOBANDNICKOLAS
  • MECHANIC
  • 110,192 POSTS
You are very welcome. I hope you have a great New Year!

Take care,
Joe
Was this
answer
helpful?
Yes
No
Thursday, December 31st, 2020 AT 9:33 PM
Tiny
BLESSING EWOBOR
  • MEMBER
  • 754 POSTS
No, I don't have a great new year.
Was this
answer
helpful?
Yes
No
Thursday, December 31st, 2020 AT 9:55 PM
Tiny
JACOBANDNICKOLAS
  • MECHANIC
  • 110,192 POSTS
Hang in there. Better days are ahead. The best thing we can do is try to forget 2020. LOL

Let me know if I can help.

Joe
Was this
answer
helpful?
Yes
No
Friday, January 1st, 2021 AT 11:38 PM
Tiny
BLESSING EWOBOR
  • MEMBER
  • 754 POSTS
Thank you
Was this
answer
helpful?
Yes
No
Saturday, January 2nd, 2021 AT 12:12 AM

Please login or register to post a reply.