Door ajar switch

Tiny
TERESA BISHOP
  • MEMBER
  • 2006 FORD ESCAPE
  • 2.3L
  • 4 CYL
  • 2WD
  • AUTOMATIC
  • 214,000 MILES
How do you fix door ajar alarm? Or how do you turn off door ajar alarm?
Wednesday, October 25th, 2017 AT 6:59 PM

1 Reply

Tiny
STEVE W.
  • MECHANIC
  • 15,613 POSTS
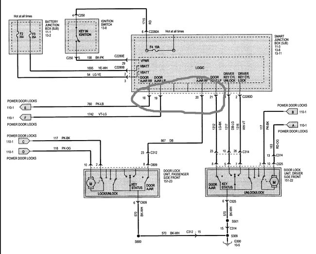
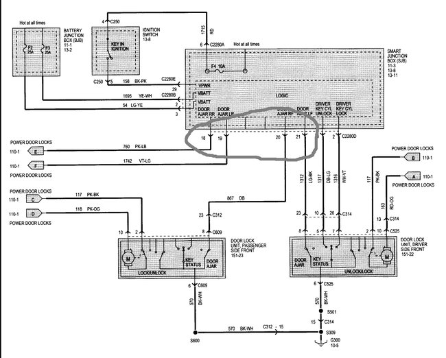
There are door ajar switches inside the door latches for all the doors. Does it say which one is ajar? If so that is the one to start at. If not you would save a lot of work by connecting a good scan tool, then looking at the actual switch positions.

The other option is to go to the smart junction box and probe the four wires I have circled. They go to the door ajar switches. If you hook a multi-meter up to the battery on one side and one wire at a time then open/close the door you should be able to tell which door switch is bad as it will be the one that does not change.

Then it is a matter of changing the latch to fix the problem. No way to turn it off without messing up the system.
Was this
answer
helpful?
Yes
No
Thursday, October 26th, 2017 AT 1:41 AM

Please login or register to post a reply.