Sunday, February 24th, 2019 AT 9:41 AM
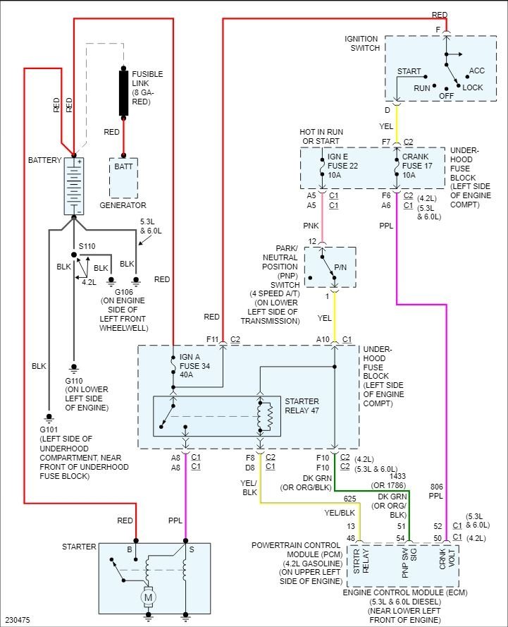
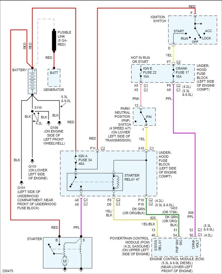
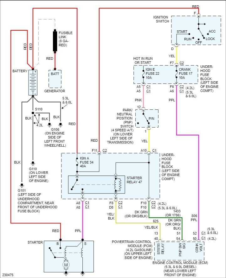
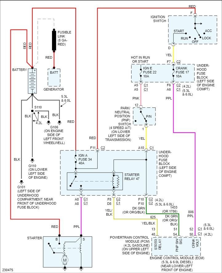
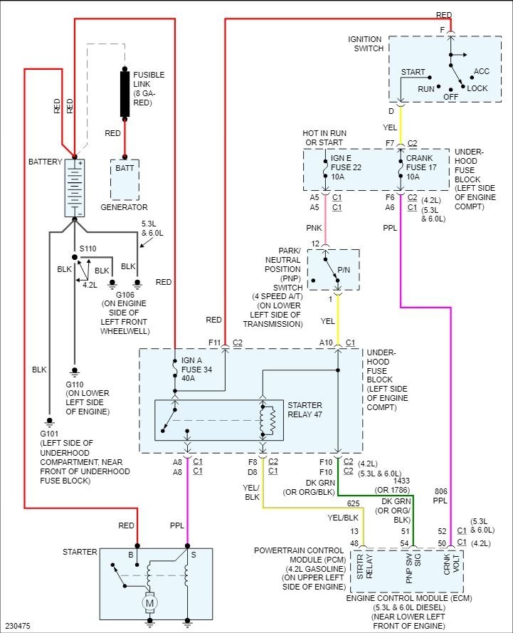
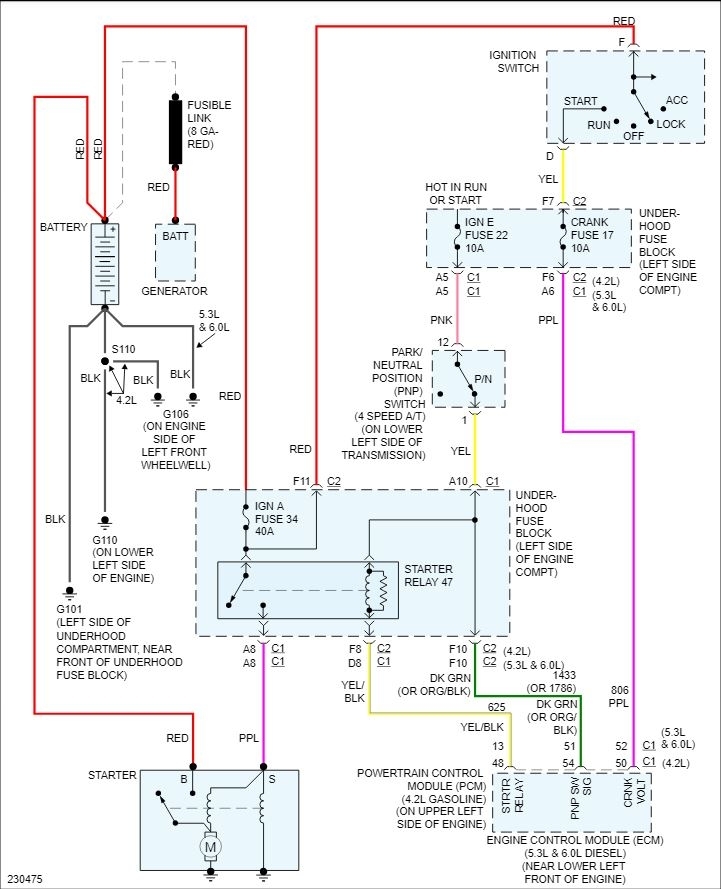
So my starter went bad a few weeks ago while my sister had it. It was stuck at a gas station. I went with my father to see if he can get it started to get it home. He took the fuse box top off(for what reason I don't know) he beat on the starter and had my sister turn the key several times. As they were doing this sparks flew (I'm not sure from where) and when my sister went to turn the key it got stuck in the accessory position and the key wouldn't come out. So we left it there. My uncle came back the next day and fixed the starter. Now the truck will start but only from under the hood. So I drove it home where it currently is. But it has a slow take off, like something is wrong with the transmission. The key still won't turn to the off position. So I replaced the ignition cylinder and the starter switch. And it still won't turn back. Nor can you start it with the key. I've unhooked the battery post. I just don't know what to do now.



