Tuesday, June 11th, 2019 AT 9:52 PM
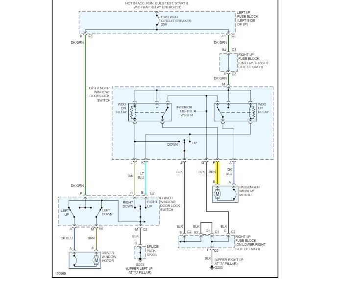
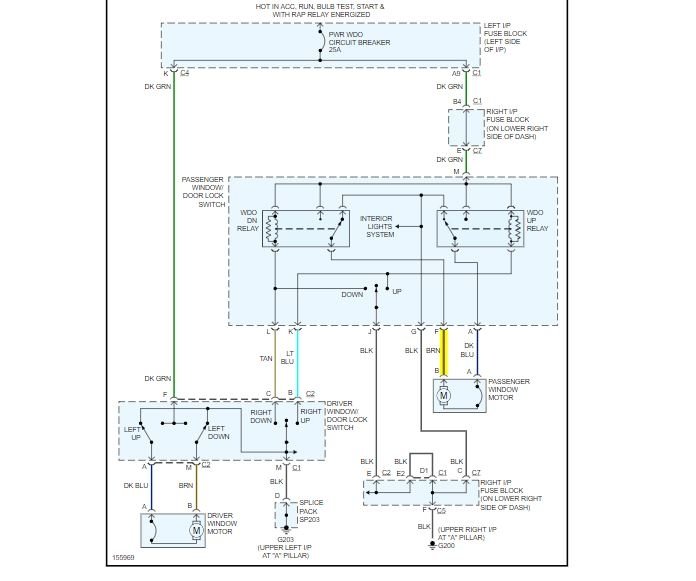
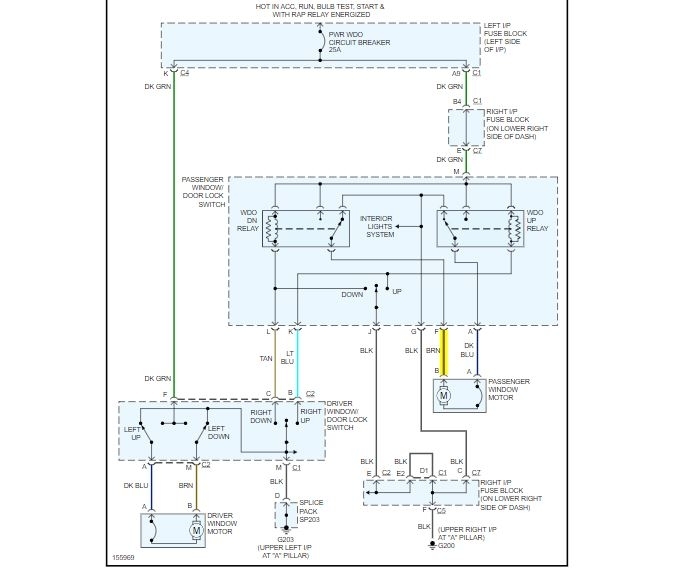
I'd like to install a toggle switch that would allow me to disable the passenger power window. I have a dog that has figured out where to press on the switch that will roll the window down. Once the window was already down and she hit the switch in the opposite direction and about got suck in the window rolling itself up. I've been able to counteract her switch pressing by pressing the opposite direction with the driver's side switch but that is a distraction from traffic and I'm sure that it's causing some kind of extra wear on the system. Any ideas? I've thought about swapping in the driver side controls from a Suburban/Tahoe since they have the window lock built in. I'm good with having the extra switches that do nothing if that option gives me an OEM look.

