Will not start

Tiny
VIPER488
  • MEMBER
  • 1998 DODGE DAKOTA
  • 3.9L
  • V6
  • 4WD
  • AUTOMATIC
  • 125,000 MILES
Won't start, no spark. Changed plugs, wires, cap, rotor, cam sensor, crank sensor, map sensor, tp sensor, new starter, new coil, new battery, new ASD relay. Switched various relays around. Wont start no spark? Really need help. No power at coil.
Tuesday, April 6th, 2021 AT 11:44 AM

3 Replies

Tiny
CARADIODOC
  • MECHANIC
  • 34,489 POSTS
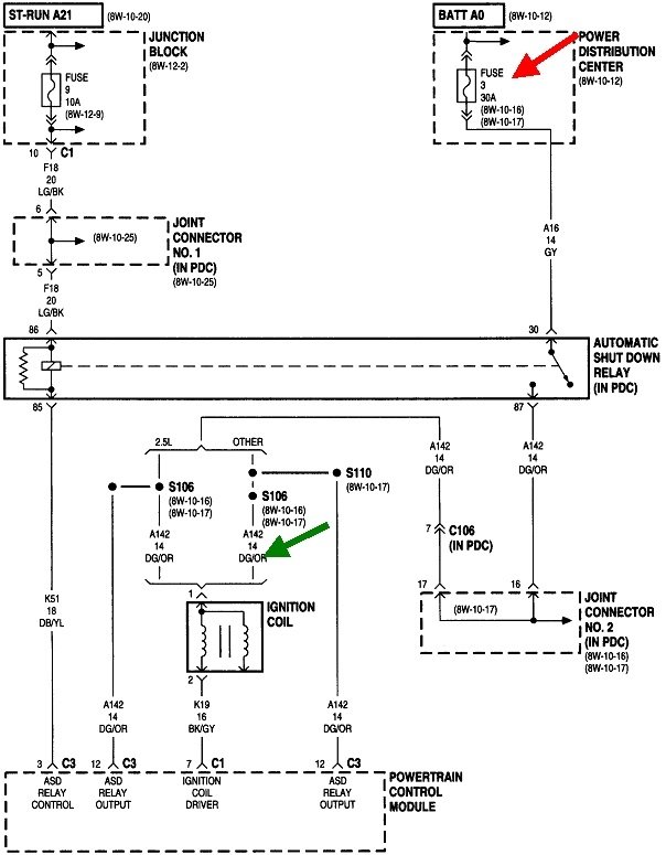
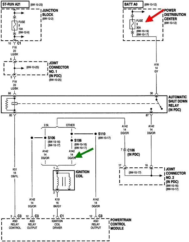
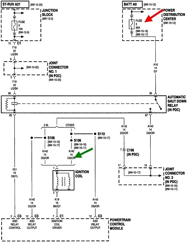
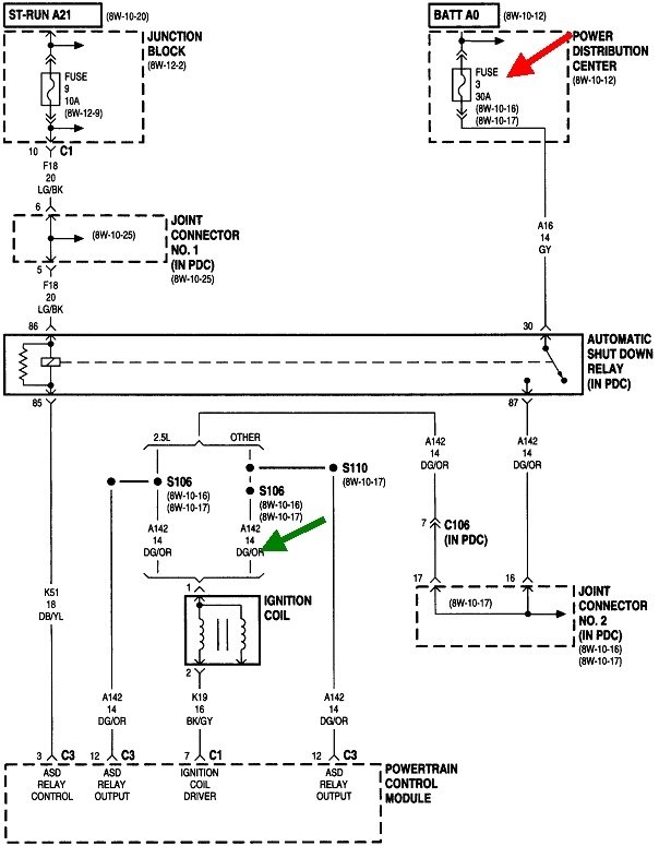
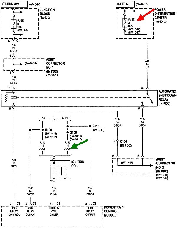
Your last sentence is the key. You should be checking on the dark green/orange wire at the ignition coil or at any of the injectors, but this should be done with a test light, not with a digital voltmeter. Voltmeters don't respond fast enough. The next item of importance is if you were testing at the coil with the ignition switch on, there won't be any voltage there unless a helper is cranking the engine. 12 volts will only be there for one second when you turn on the ignition switch, then it will go back to 0 volts. Most voltmeters won't catch that because it occurs too quickly.

With the test light on the dark green/orange wire, watch what happens when a helper turns the ignition switch on. It should light up full brightness, then turn off. If it does, that tells us the automatic shutdown, (ASD), relay is working, the Engine Computer has control of it, and fuse # 3 is okay.

Next, that 12 volts at the coil must come back during engine rotation, (cranking or running). If it does not, we have to look at the signals from the crankshaft position sensor and the camshaft position sensor. The place to start with this is by reading and recording any diagnostic fault codes. Chrysler made doing that yourself much easier than any other manufacturer. Cycle the ignition switch from "off" to "run" three times within five seconds without cranking the engine, leave it in "run", then watch the odometer readout to see the fault codes. You can go here:

https://www.2carpros.com/trouble_codes/obd2/p0500

to see the definitions, or I can interpret them for you. There's two things to be aware of with fault codes. The first is it can take some time for the computer to detect a missing signal from the crankshaft position sensor or the camshaft position sensor,. That may only be detected while a stalled engine is coasting to a stop. If the fault codes were erased, a code for either sensor may not set again just from cranking the engine.

The other point of confusion is diagnostic fault codes never say to replace a part or that one is defective. They only indicate the circuit or system that needs further diagnosis, or the unacceptable operating condition. If a sensor or other part is referenced in a fault code, that part may actually be the cause of that code about half of the time. First we have to rule out wiring and connector terminal problems, and mechanical problems associated with that part.

Recheck the voltage at the ignition coil, and read the diagnostic fault codes, and tell me what you find.
Was this
answer
helpful?
Yes
No
Tuesday, April 6th, 2021 AT 5:27 PM
Tiny
VIPER488
  • MEMBER
  • 2 POSTS
So I put a test light on the coil plug in an had someone else try start it the test light lit up, but no start. Then I checked spark isn't any. As for codes there isn't any either switching key on an off or hooking up a code reader.
Was this
answer
helpful?
Yes
No
Thursday, April 8th, 2021 AT 11:04 PM
Tiny
CARADIODOC
  • MECHANIC
  • 34,489 POSTS
Originally you said there was no 12 volts to the ignition coil. Now you're saying the test light turns on at the same test point. Is that just for that initial one second or all the while the engine is cranking?

If the test light turns on steady while cranking the engine, the better suspect is a dead fuel pump. You may be able to hear its hum for that one second when you turn on the ignition switch. If you can't hear it, try banging on the bottom of the gas tank while your helper is cranking the engine. That will often get a Chrysler fuel pump started. When that works, that is not the fix. The pump must be replaced due to worn brushes in the motor. Check the fuel pressure too. Even when the crankshaft or camshaft position sensor signals are missing, the pump still runs for that initial one second. That is enough to bring fuel pressure up to normal. If you need it, here's an article about testing fuel pumps:

https://www.2carpros.com/articles/how-to-check-fuel-system-pressure-and-regulator

We aren't worried about actual pressure. For this problem we just need to know if we have pressure or we don't.
Was this
answer
helpful?
Yes
No
Friday, April 9th, 2021 AT 6:56 PM

Please login or register to post a reply.