Cruise control

Tiny
BRENTGARRETSON
  • MEMBER
  • 1997 CHEVROLET BLAZER
  • 4.3L
  • V6
  • 4WD
  • AUTOMATIC
  • 89,000 MILES
Is there a fuse in the fuse box for the cruise control? Cruise control does not work, it will not set.
Sunday, October 29th, 2017 AT 12:49 PM

1 Reply

Tiny
STEVE W.
  • MECHANIC
  • 15,694 POSTS
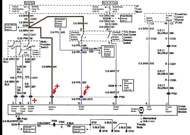
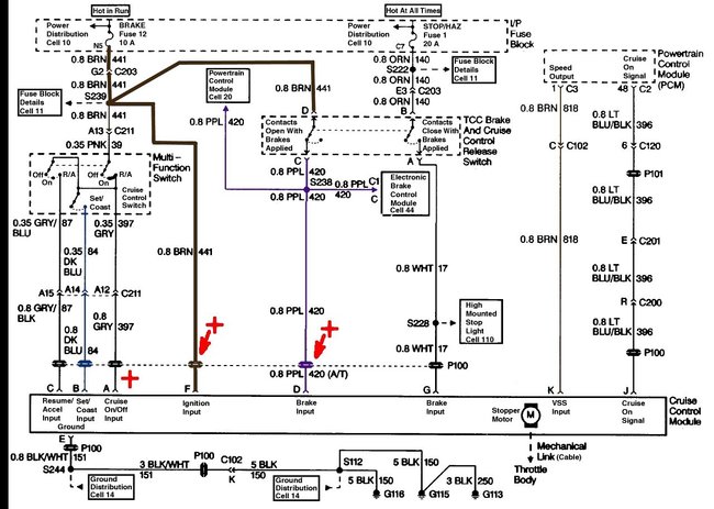
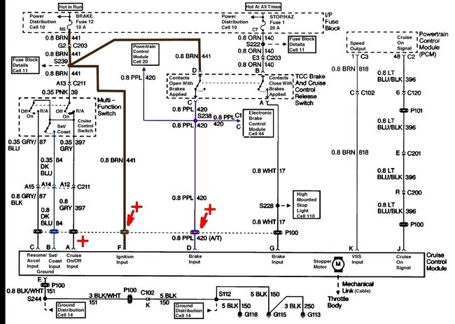
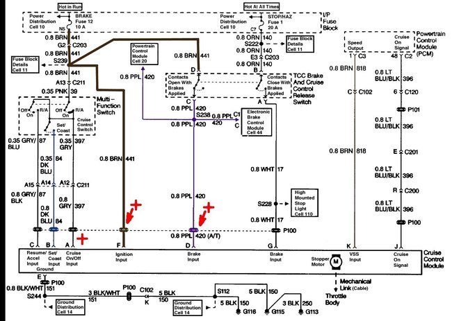
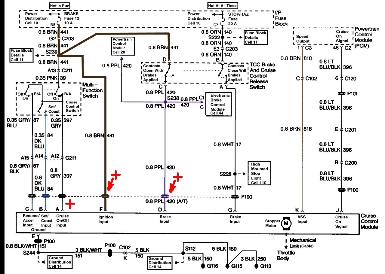
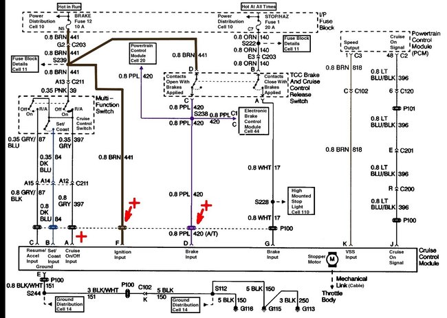
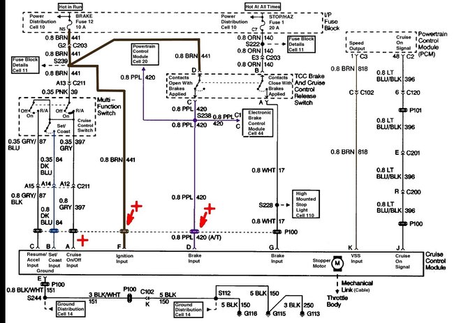
The cruise gets power through the same fuses that power the brake lights and hazard flashers. If they work the power is available. The system isn't hard to test, you only need a simple test light and someone/something to press the brake pedal on demand.

Hook the test light to a good ground. Turn on the ignition key and the cruise switch.
Now unplug the cruise control electrical connector from the module.
Next GENTLY probe the connectors for the Gray (pin A), Brown (pin F) and Purple (pin D) wires in that connection you just unplugged.
Each of them should cause the light to come on.

Now have someone push the SET button while you probe the Dark Blue (pin B) wire, again the light should come on.
Now test the resume/accel button by probing the Gray/Black (pin C) wire. It should light the light when turned on.

Next have someone step on the brake. The Purple wire (pin D) should now NOT light the light. However you should find 12 volts and a lit light on the White wire (pin G)

Now connect the test light to battery positive and test the ground feed to the module, This is the Black wire with White stripe (pin E). It should be ground.

If these all test OK then it is likely the module is bad.

If you don't get the light to come on while testing the Set or Accel buttons or at the Gray (pin A) wire then the cruise part of the multi-function switch is bad.

https://www.2carpros.com/articles/how-to-use-a-test-light-circuit-tester
Was this
answer
helpful?
Yes
No
Monday, October 30th, 2017 AT 5:02 PM

Please login or register to post a reply.