Cruise Control fails to engage

Tiny
DAVESMUTE
  • MEMBER
  • 1998 CHEVROLET SILVERADO
  • 5.7L
  • V8
  • 4WD
  • AUTOMATIC
  • 235,000 MILES
It was intermittent, no cruise at all.
Saturday, February 5th, 2022 AT 1:07 PM

1 Reply

Tiny
STEVE W.
  • MECHANIC
  • 15,614 POSTS
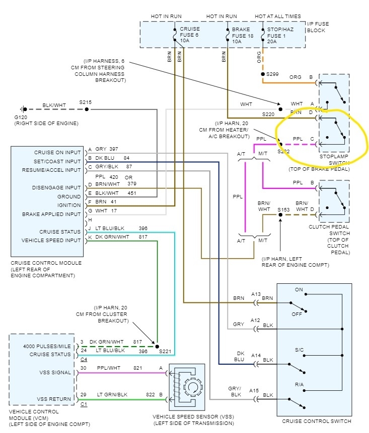
So, it started as the cruise would work but then stopped working, now it doesn't work? Does the indicator on the dash come on when you select cruise? If yes, then the likely issue is the brake switch for cruise control. It turns the brake lights on, but a second section also turns off the cruise when you touch the brakes. They are a common failure item; the replacements are about $10.00. However, to test if the switch is the problem, simply go to the switch and unplug it, then place a jumper wire between the terminals C and D those are the brown wire and the purple wire. Go for a quick drive and see if the cruise works. Drive with the hazards on though as you won't have brake lights during the test. If the cruise now works, remove the jumper and plug the switch back in until you get a replacement. You could also jump the wires using probes or a jumper pushed into the back of the switch, but it moves so that it could fall out. Replacement isn't difficult, you remove the wiring connector, then the retainer from the pin and then the switch unsnaps from the push rod and comes off. The new one goes on by reversing that process. No adjustment needed.
Was this
answer
helpful?
Yes
No
Saturday, February 5th, 2022 AT 9:02 PM

Please login or register to post a reply.