Cruise control stopped working

2000 CHEVROLET 3500
220,000 MILES • 7.5L • V8 • 2WD • AUTOMATIC
Avatar
AHTABUCHI
  • MEMBER
  • 1 POST
I have checked all fuses, relays.
New cruise control switch/turn signal switch.
I have changed the module.
Does anyone have any suggestions?
Thanks
Aug 9, 2021 at 10:24 PM
Repair Safety Notice: This information is for general instructional purposes only. Vehicle repair can be dangerous. Verify all information, follow manufacturer service procedures, use proper tools and safety equipment, and consult a qualified repair shop when needed.
Advertisement
Avatar
KASEKENNY
  • CAR REPAIR CONTRIBUTOR
  • 18,907 POSTS
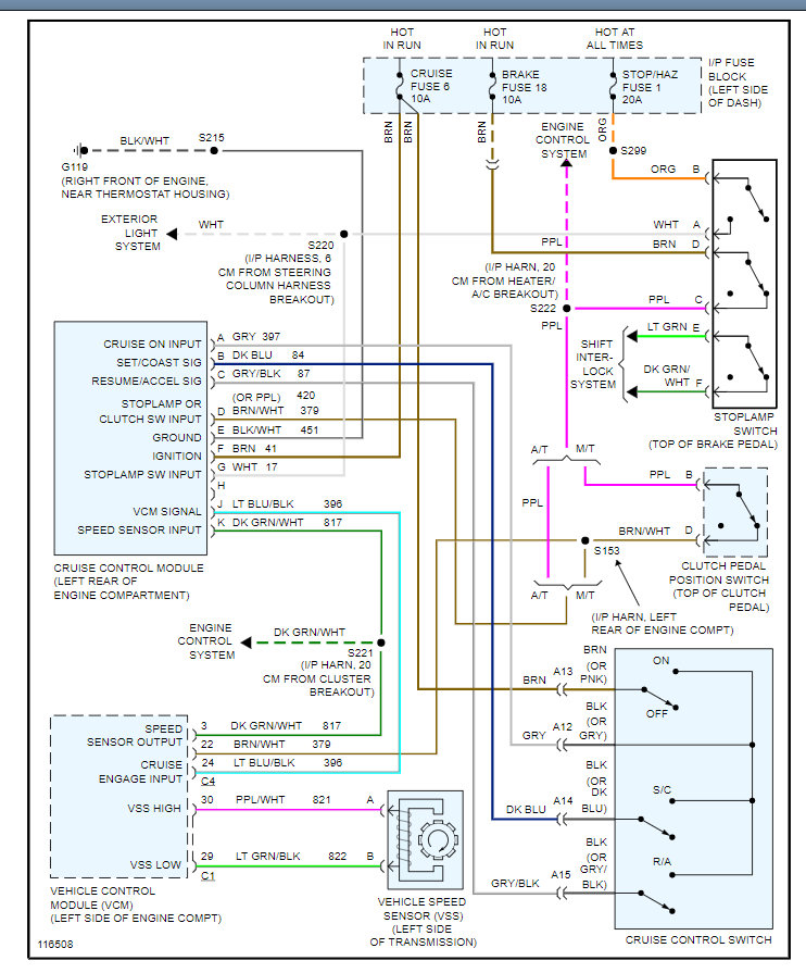
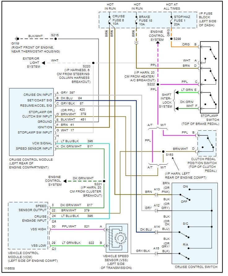
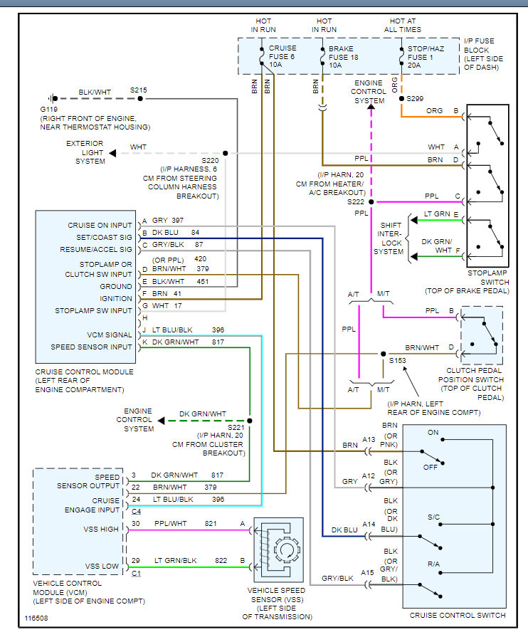
If the fuses are ok then we need to move through the system to find what we don't have.

Basically the way this works is you press the switch and it tells the cruise module to turn on the system and the light on in the dash. Then when you press the set button it needs to see no brake switch input and vehicle speed about 25 MPH (I think).

If the module sees these things then it tells the VCM to engage the cruise. So what I would suggest is going to the cruise module or VCM and check the Cruise Engage Input. If there is voltage on this circuit when you are driving down the road the then VCM is the issue and not holding the speed.

https://www.2carpros.com/articles/how-to-check-wiring

Otherwise, let's take a look at the info below and tell me what issue on the chart matches your issue and we can dig further.

I have attached the info for your review on this and let me know what you find and any other detail you can provide on what is happening when you engage the system.

Thanks
Aug 11, 2021 at 12:19 PM
Advertisement
Avatar
MASTER ASE TECH
  • CAR REPAIR CONTRIBUTOR
  • 82 POSTS
Hi, I'm Dan.

First question, does the horn work? Is the airbag lamp on? If they are, it could be open circuits in the clock spring, the wires underneath the steering wheel.

I've attached the 3 page step by step guide from Chevrolet which tells you how to diagnose the cruise control. I've also attached the wiring schematic and the connector end view for the module.
I would start with the basics first, check the fuses shown in the wire schematic, as well as power and ground at the module.
Aug 11, 2021 at 12:21 PM