Engine cranks but does not start after replacing the crankshaft position sensor

Tiny
KEN NORMAN
  • MEMBER
  • 1996 GMC SUBURBAN
  • 5.7L
  • V8
  • 4WD
  • AUTOMATIC
  • 150,000 MILES
Put in new Crankshaft position sensor and truck will not start. Turns over but won't start.
Sunday, March 20th, 2022 AT 1:03 PM

10 Replies

Tiny
WENDY W
  • MECHANIC
  • 86 POSTS
Hello!

Was the vehicle running before the crankshaft position sensor was replaced? Or is this a new symptom?

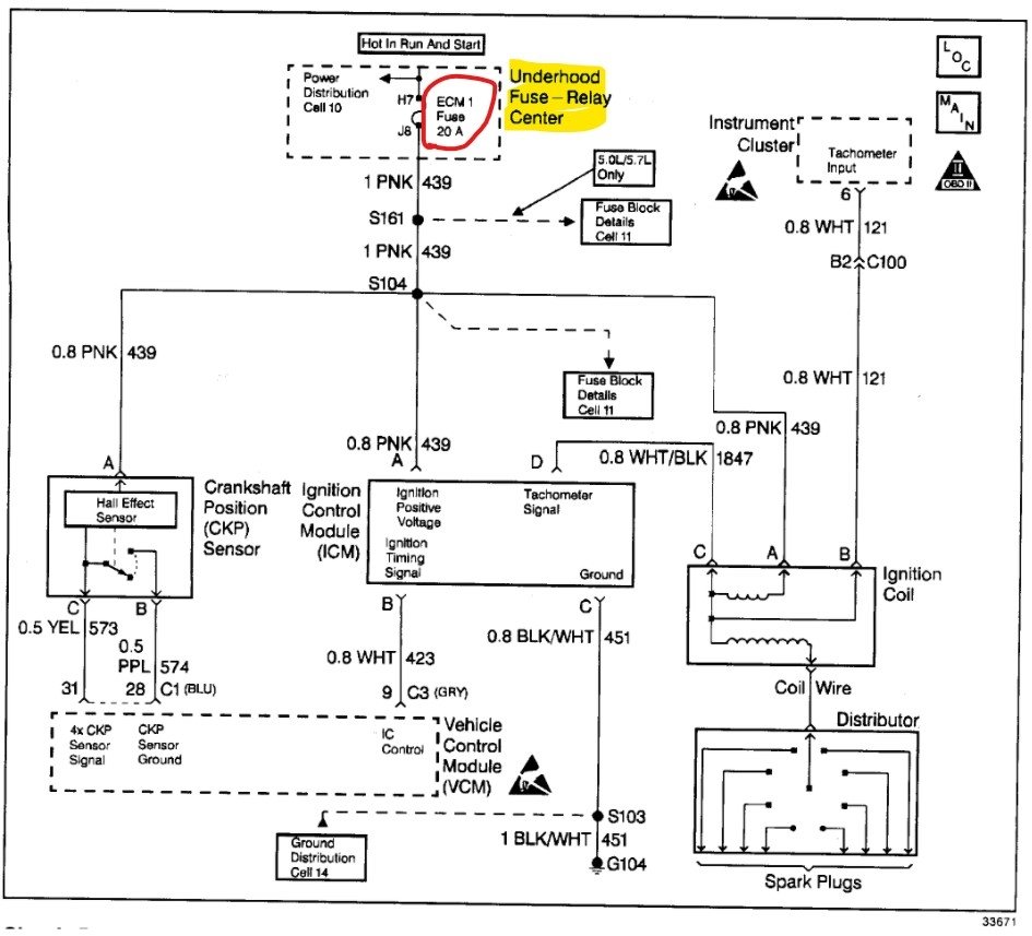
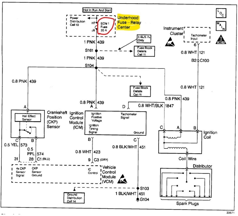
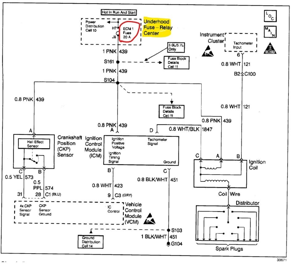
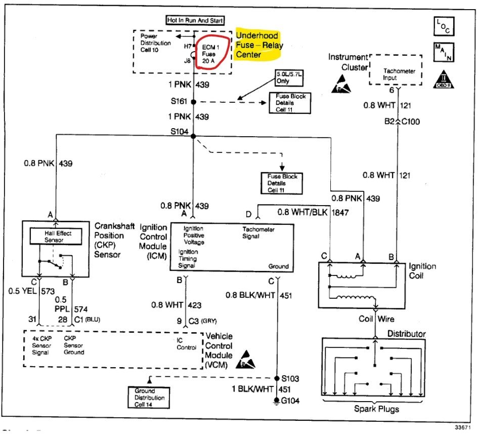
I've attached a schematic below that shows where to find the fuse for the crankshaft position sensor in the under-hood fuse relay center. You might want to check that fuse for power.

These guides also may help you diagnose what's preventing the truck from starting:

https://youtu.be/dCjmRL3p4Cs

https://www.2carpros.com/articles/car-cranks-but-wont-start

Please let us know if there's anything else we can help with.

Thanks, Wendy W.
Was this
answer
helpful?
Yes
No
Monday, March 21st, 2022 AT 1:36 PM
Tiny
KEN NORMAN
  • MEMBER
  • 6 POSTS
No, it shut off on me while driving had to have it towed home. Put scanner on it and came up crankshaft position sensor so changed it and just turns over won't start.
Was this
answer
helpful?
Yes
No
Monday, March 21st, 2022 AT 10:34 PM
Tiny
WENDY W
  • MECHANIC
  • 86 POSTS
Hello!

When you checked with the scanner, did you get either a P0337 or P0338 code? If so, which one? Did you find any other codes along with the crankshaft position sensor code?

Thanks, Wendy W.
Was this
answer
helpful?
Yes
No
Tuesday, March 22nd, 2022 AT 8:06 AM
Tiny
KEN NORMAN
  • MEMBER
  • 6 POSTS
I believe it was 338 and that was all there was. Did I mention it was a 1996 GMC Suburban, k1500, 5.7 vortex. Sorry, I tried checking spark by myself last night but it's hard to do on that big truck.
Was this
answer
helpful?
Yes
No
Tuesday, March 22nd, 2022 AT 12:14 PM
Tiny
WENDY W
  • MECHANIC
  • 86 POSTS
Hello!

Thank you so much for providing that information. I found a technical service bulletin regarding the crankshaft position sensor, and I've attached it below for your reference.

The TSB suggests that it is possible to have flywheel damage resulting from a bad crankshaft sensor. When you crank the engine, does it sound like it's spinning normally? If the flywheel was damaged, it could prevent the starter from engaging properly.

If that all checks out okay, I've also attached a diagnostic aid below that you may be able to use along with your scanner. The diagnostic chart can help guide you through checking the throttle position sensor, coolant temperature sensor, fuel pump, and ignition system.

In the under-hood fuse relay center, there is a 20-amp ECM fuse, which you may want to check as well. Please see the schematic below.

Please let us know what you find.

Thanks, Wendy W.
Was this
answer
helpful?
Yes
No
Wednesday, March 23rd, 2022 AT 6:54 AM
Tiny
KEN NORMAN
  • MEMBER
  • 6 POSTS
Okay, my truck turns over fine no problems or damage. But since I checked spark and have no spark to plugs, I found my crank fuse in cab was blown and replaced that. But still no start, was going to pull off crank sensor check plug and wires for any damage.
Was this
answer
helpful?
Yes
No
Wednesday, March 23rd, 2022 AT 12:25 PM
Tiny
WENDY W
  • MECHANIC
  • 86 POSTS
Hello,

Yes, that's a good idea to check the wiring harness for any damage.

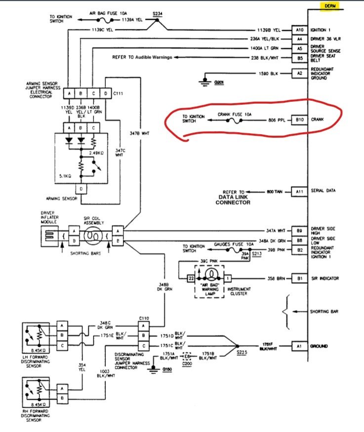
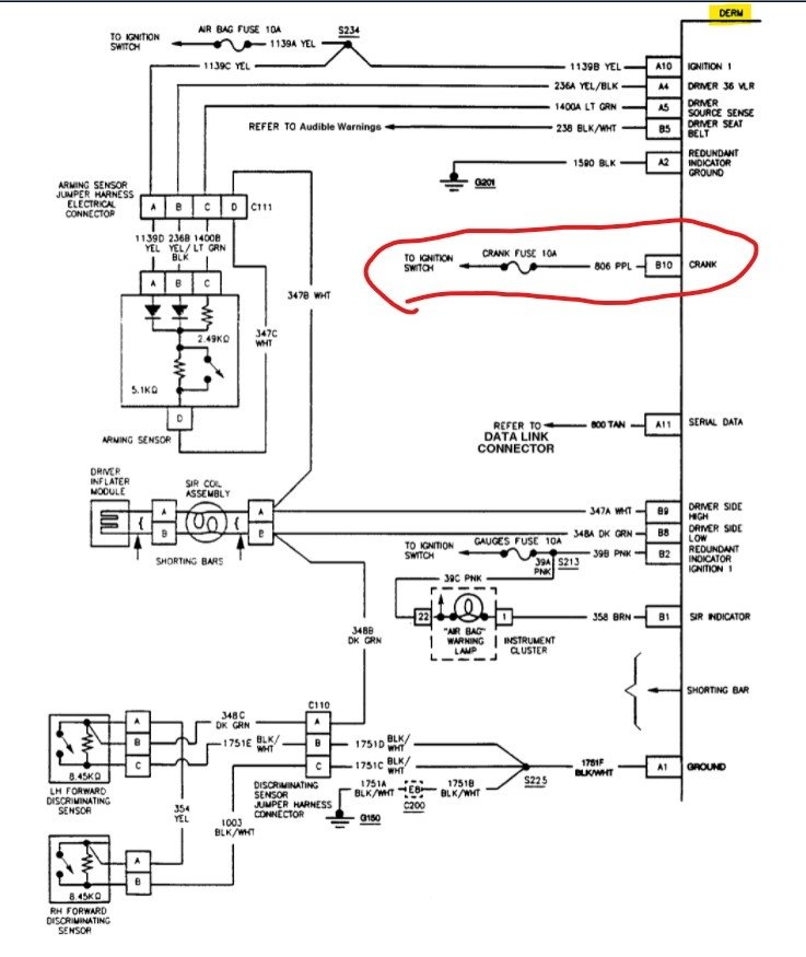
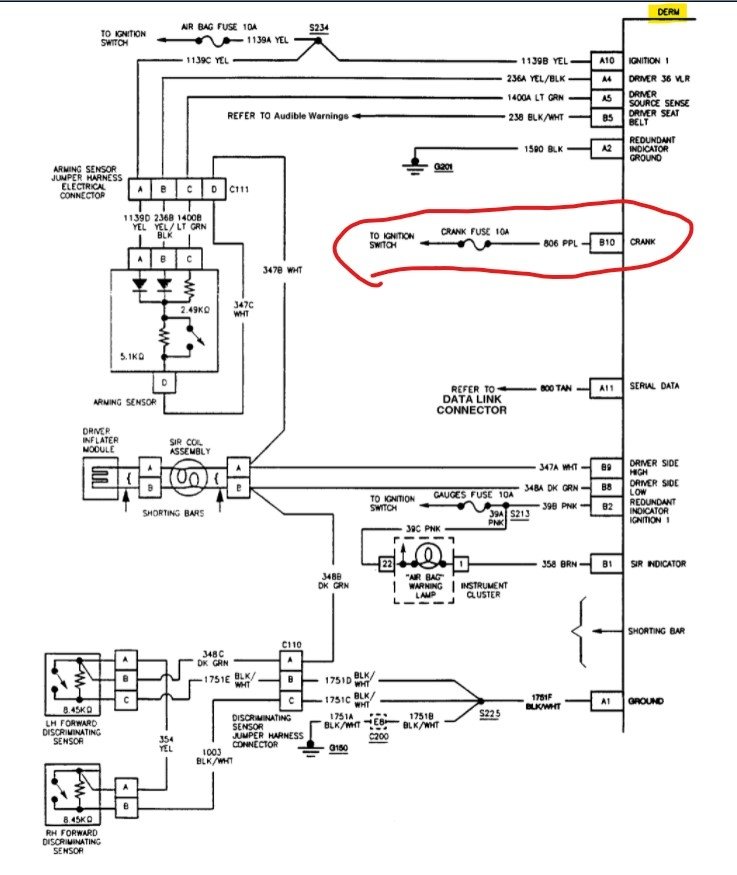
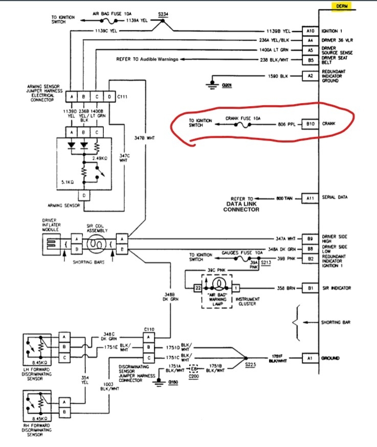
The crank fuse in the interior fuse block is for the DERM, or Diagnostic Energy Reserve Module. I've attached a schematic for your reference, below. The blown fuse may be related to an issue with the supplemental inflatable restraint system. Are you getting an airbag warning light on the dash?

This may not be related to the no-start condition. How did the 20 amp ECM fuse look in the underhood fuse block? You said you have no spark at the plugs. Were you able to check for spark at the ignition coil as well?

Thanks, Wendy W.
Was this
answer
helpful?
Yes
No
Thursday, March 24th, 2022 AT 7:42 AM
Tiny
KEN NORMAN
  • MEMBER
  • 6 POSTS
Yes, I have been getting an air bag warning light every so often. Thank you for that info. I have power to coil and am waiting for help to arrive so I can go check the coil for spark.
Was this
answer
helpful?
Yes
No
Thursday, March 24th, 2022 AT 3:25 PM
Tiny
KEN NORMAN
  • MEMBER
  • 6 POSTS
Almost forgot, I took my distributor cap off and every post in it was covered with white build up.
Was this
answer
helpful?
Yes
No
Thursday, March 24th, 2022 AT 3:27 PM
Tiny
WENDY W
  • MECHANIC
  • 86 POSTS
Hi Ken,

Is the white build-up on the contacts inside the distributor cap, or on the posts themselves? A little white or yellow build-up on the posts could be normal. I've attached a guide for testing the distributor components, below.

If you are getting spark at the coil, you may want to check to see if you're getting proper fuel pressure. On this vehicle, it should be between 56-62 PSI with the key on and the fuel pump running.

I hope this helps, Wendy W.
Was this
answer
helpful?
Yes
No
Friday, March 25th, 2022 AT 8:12 AM

Please login or register to post a reply.