Code P0335 crankshaft position issue

Tiny
BUCKSDAMAN
  • MEMBER
  • 2002 DODGE DURANGO
  • 4.7L
  • V8
  • 4WD
  • AUTOMATIC
  • 202,000 MILES
I have replaced the cam sensor and the crankshaft sensor 3 times, and it is still coming up p0335 crankshaft position sensor circuit A. I brought it to my buddy's friend's shop to put on their better computer, and they came up with same thing and is why I got third crankshaft sensor they said try one from Napa and I still have the same issue this been going on for 2 weeks. Now is driving me nuts and am losing work I over it.
Sunday, May 1st, 2022 AT 11:45 AM

8 Replies

Tiny
CARADIODOC
  • MECHANIC
  • 34,463 POSTS
P0335 - Crankshaft Position Sensor A Circuit Malfunction

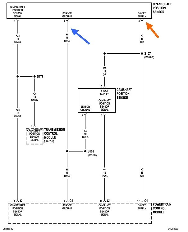
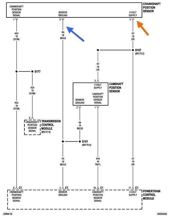
This is a common mistake. Diagnostic fault codes never say to replace a part or that one is defective. They only indicate the circuit that needs further diagnosis. When a sensor or other part is referenced, as it is here, that part is the cause of the fault code only about half of the time. First we have to rule out wiring and connector terminal problems, and mechanical problems associated with that part.

This chart lists the things that could cause code 335 to set. The best place to start is by watching the signal on a scanner under "live sensor data". You should see it switch from "No" to "Present", or something similar, when the crankshaft is rotating, (cranking or running). If it stays on "No" while you're cranking the engine, we have to look at this chart to find the cause. We know it's not the sensor at this point.

Next would be to measure the 5-volt feed and ground circuits. To be valid, these have to be taken with the sensor plugged in. Back-probe through the rubber seals, alongside the wires. For the benefit of others researching this topic, here's a link to an article on how to use a digital voltmeter:

https://www.2carpros.com/articles/how-to-use-a-voltmeter

The five volts should be there any time the ignition switch is in the "run" position. Expect to find 0.2 volts on the ground wire. That ground is shared by a few other sensors, so if there's a defect in it, there should be fault codes set for additional sensors.

The signal wire is a little trickier, and you may not get any usable information when measuring on that wire. With some sensors, you'll see the voltage switch from near 0 volts to near 5.0 volts as you turn the crankshaft by hand, but for a majority of position sensors, speed of that motion is a factor. It may take cranking speed for the sensor to generate a signal, and that's much too fast to read on a voltmeter. That's why we have to use a scanner and let the Engine Computer tells us if it's seeing the signal pulses.

Let me know what you find with these voltage tests.
Was this
answer
helpful?
Yes
No
+1
Sunday, May 1st, 2022 AT 2:13 PM
Tiny
BUCKSDAMAN
  • MEMBER
  • 6 POSTS
I will let you know after work tomorrow, it's pouring here right now.
Was this
answer
helpful?
Yes
No
Sunday, May 1st, 2022 AT 5:21 PM
Tiny
BUCKSDAMAN
  • MEMBER
  • 6 POSTS
I am getting 5 volts to it.
Was this
answer
helpful?
Yes
No
Monday, May 2nd, 2022 AT 11:59 AM
Tiny
JACOBANDNICKOLAS
  • MECHANIC
  • 110,192 POSTS
Hi,

I noticed it has been a few days since you have been contacted. Have you been able to make any progress?

As far as your finding, a 5v reference is what should be the power supply to the sensor. Have you been able to check for a signal ground? This needs to be done with the key in the run position as well.

Let me know what I can do to help.

Joe
Was this
answer
helpful?
Yes
No
Wednesday, May 4th, 2022 AT 9:38 PM
Tiny
BUCKSDAMAN
  • MEMBER
  • 6 POSTS
Okay, I will go check the ground. I had a few broken grounds, I have fixed. How do I check the ground?
Was this
answer
helpful?
Yes
No
Monday, May 9th, 2022 AT 1:16 PM
Tiny
BUCKSDAMAN
  • MEMBER
  • 6 POSTS
The red led to the red and black to a ground?
Was this
answer
helpful?
Yes
No
Monday, May 9th, 2022 AT 1:18 PM
Tiny
BUCKSDAMAN
  • MEMBER
  • 6 POSTS
Also, I believe my fuel rail is bad. There is suction or air sound coming from it which was not there prior to this issue.
Was this
answer
helpful?
Yes
No
Monday, May 9th, 2022 AT 1:20 PM
Tiny
CARADIODOC
  • MECHANIC
  • 34,463 POSTS
Now that you know which is the 5-volt supply wire at the sensor, check for 0.2 volts on the black / light blue wire when the ignition switch is on. If that is there, the best approach is to find a scanner to view sensor data and see if the camshaft position sensor signal is showing up at the computer. My Chrysler DRB3 I have for all of my vehicles lists the sensors with a "No" or "Present" during cranking. Aftermarket scanners have a similar way to show that.
Was this
answer
helpful?
Yes
No
Monday, May 9th, 2022 AT 2:24 PM

Please login or register to post a reply.