Friday, September 1st, 2023 AT 4:17 AM
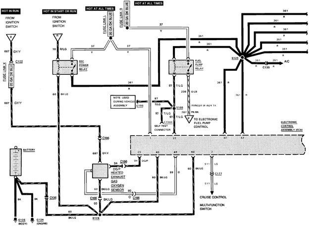
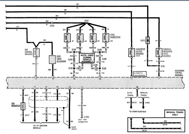
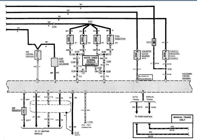
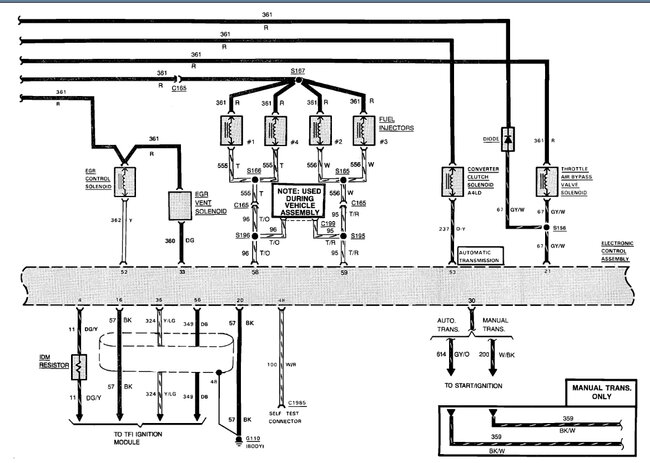
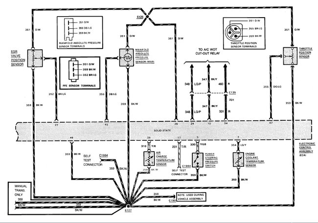
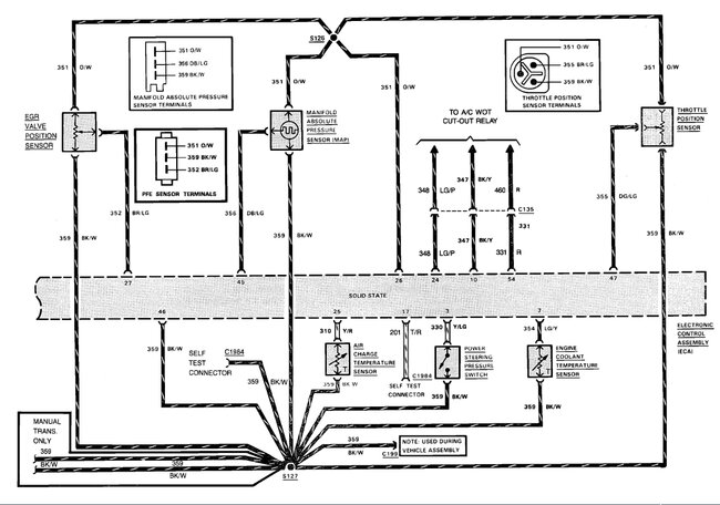
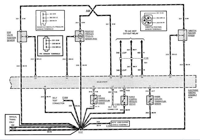
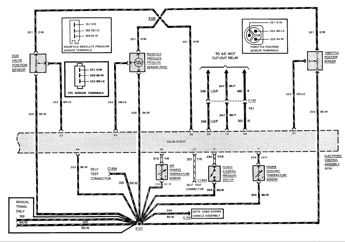
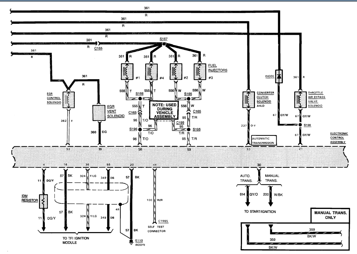
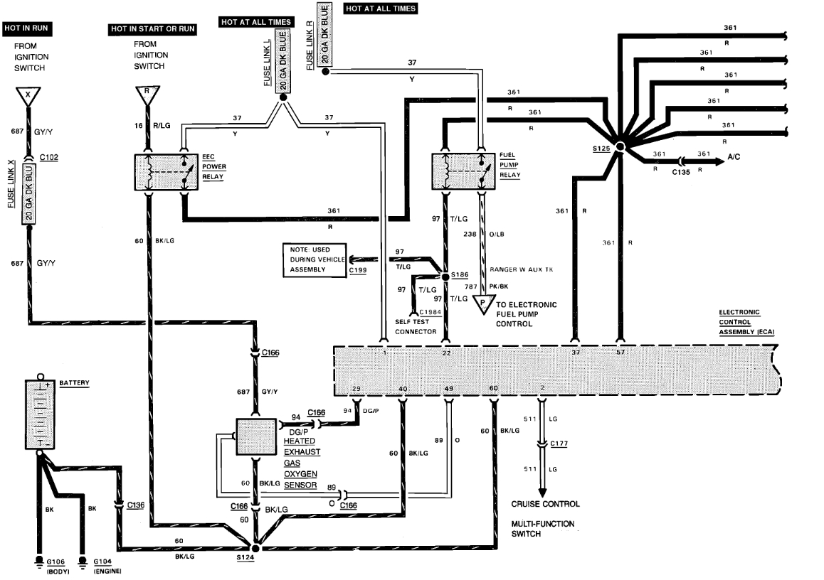
Truck just cut off and will not crank. Now I've traced it out I've got power all the way to the coil. All my relays are replaced. I replaced the coil I replaced the ICM, it's got new spark plug wires and new spark plugs. It is getting fuel it's got and aftermarket high pressure fuel pump. I've checked to make sure it is getting fuel all the way to the engine every time I cut the switch on the fuel pump cuts on. I've got power to ECU, but I do have one wire that's come loose it's in the same part of the harness right before the ICM at the distributor, it's gray with an orange stripe. I think it might be the crankshaft position sensor wire, but I am not sure. I cannot find where the wires even are or where the crankshaft position sensor is. Any help would be greatly appreciated. It's been going on for three and a half weeks now and I desperately need this truck to run.




