Cranks but no start

Tiny
MARKFMVL
  • MEMBER
  • 1996 DODGE RAM
  • 3.9L
  • 6 CYL
  • 2WD
  • MANUAL
  • 220,000 MILES
Fuel relay wont engage but tests okay. Got power to relay from key and battery.
Friday, March 27th, 2020 AT 2:55 PM

8 Replies

Tiny
CARADIODOC
  • MECHANIC
  • 34,463 POSTS
What's the history that led up to this? Have you checked for spark?

Do you have a test light and know how to use it? If not, you can find a perfectly fine one at Harbor Freight Tools, Walmart, or any hardware store. The best ones are the cheap ones with a standard incandescent light bulb inside. Those typically cost around four dollars. Avoid the fancy / expensive ones with digital readouts or LED's in them. If you need it, here's a link to an article on how to use the test light:

https://www.2carpros.com/articles/how-to-use-a-test-light-circuit-tester

The place to start is by reading and recording the diagnostic fault codes. Chrysler made doing that yourself much easier than any other manufacturer. Cycle the ignition switch from "off" to "run" three times within five seconds without cranking the engine, leave it in "run", then watch the code numbers appear in the odometer display. You can go here:

https://www.2carpros.com/trouble_codes/obd2/p0500

to see the definitions, or I can interpret them for you. The next step is to determine if the automatic shutdown, (ASD) relay is turning on. This is where we need the test light. You can do this with a digital voltmeter too, but they take too long to respond. That's why a test light works better.

Look for the wire that is the same color at every injector, and at the ignition coil. Usually that will be a dark green / orange wire. Back-probe at any one of those places with the test light. You should see the test light turn on full brightness for one second when you turn on the ignition switch, then it will turn back off. What is important is if it turns back on when you start cranking the engine. If it doesn't, you won't have spark, injector pulses, or fuel pump.

Let me know what you find.
Was this
answer
helpful?
Yes
No
Friday, March 27th, 2020 AT 3:29 PM
Tiny
MARKFMVL
  • MEMBER
  • 4 POSTS
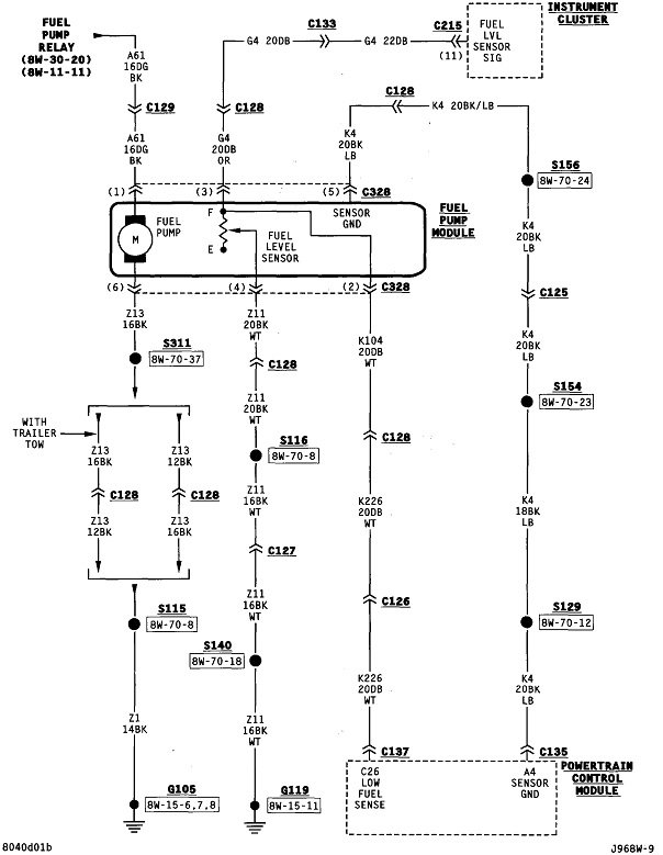
After surging for about 15 seconds or so once then it surged again and quit while driving on the highway. Had to tow it home. It sat for a few days and then I tried to start it it started up. I left it running for a few minutes then took for test drive it quit 200 yards from house. Had to tow it back again. Tested for spark with a clip on timing light, spark seems okay. Couldn't hear fuel pump. But replaced coil and crank position sensor. Did not help. Discovered that the fuel relay is not engaging. But the ASD relay does. Tested the fuel relay, it works, but not when plugged into its socket. The fuel relay socket has voltage from the always on socket (30) and from the other that comes from the key switch. Where does the bk&wt wire go to that is opposite the incoming from the ignition switch? I cleaned some ground attachments near the power distribution module. That didn't help either. Does that black and white wire go to the PCM? Doesn't it need to go to ground some where to complete the circuit? Battery voltage down to 12.3V, need to charge it.
Was this
answer
helpful?
Yes
No
Friday, March 27th, 2020 AT 8:02 PM
Tiny
CARADIODOC
  • MECHANIC
  • 34,463 POSTS
You won't hear the fuel pump running unless the engine is rotating, but if you found spark to be okay, you're a few steps ahead in the diagnosis. Loss of spark and fuel pump together account for about 95 percent of crank / no-starts. It looks like you have one of the three percent with loss of just fuel.

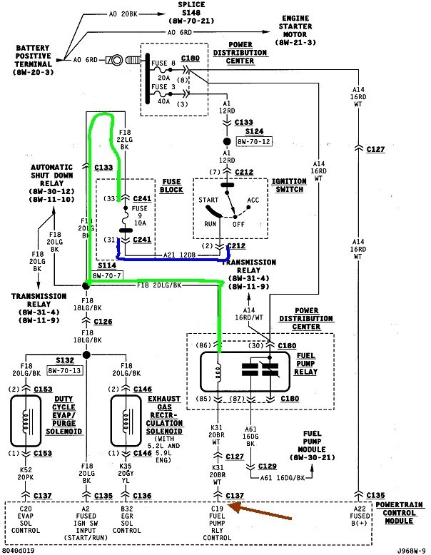
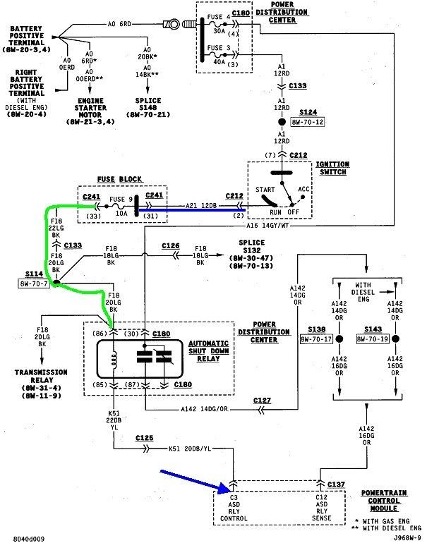
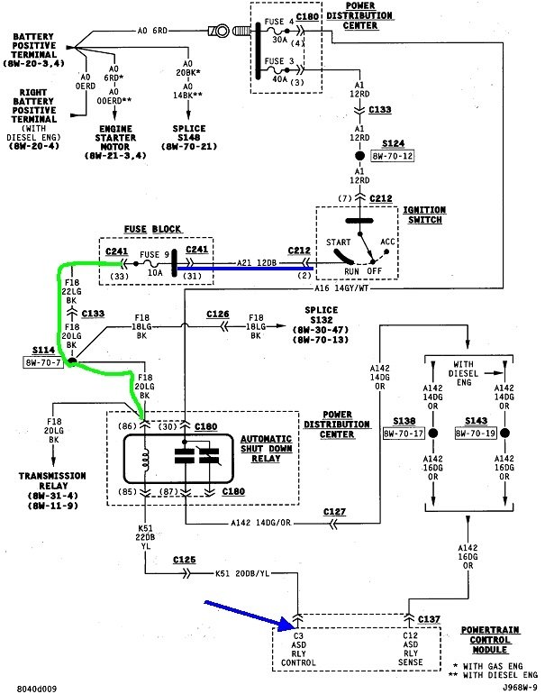
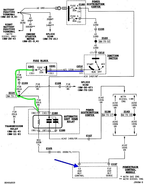
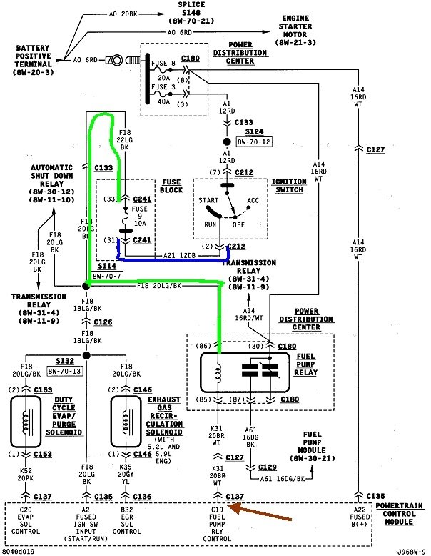
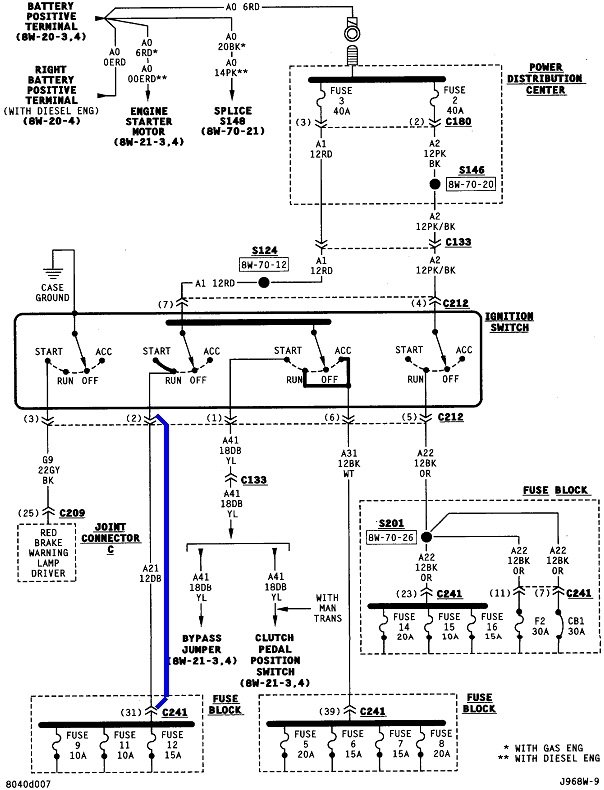
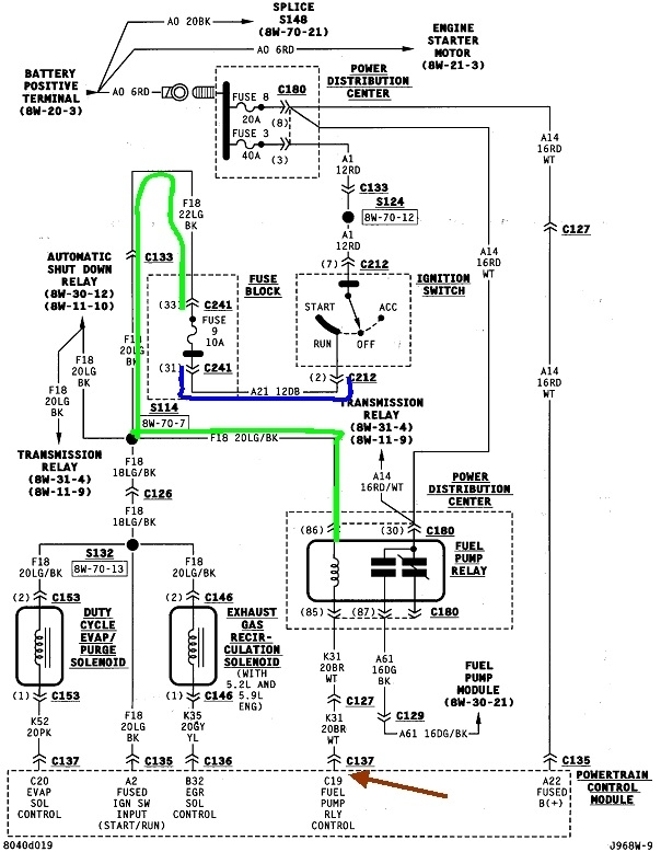
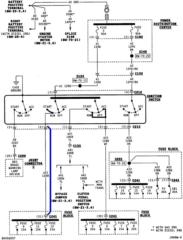
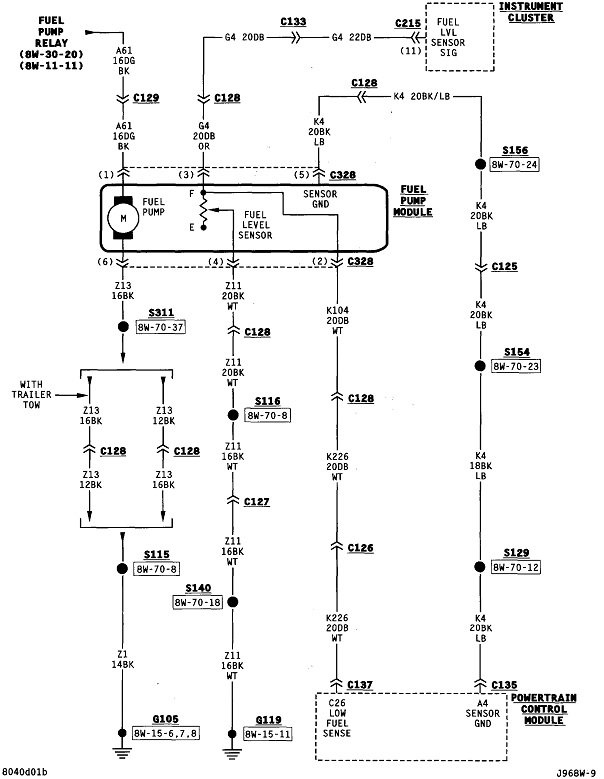
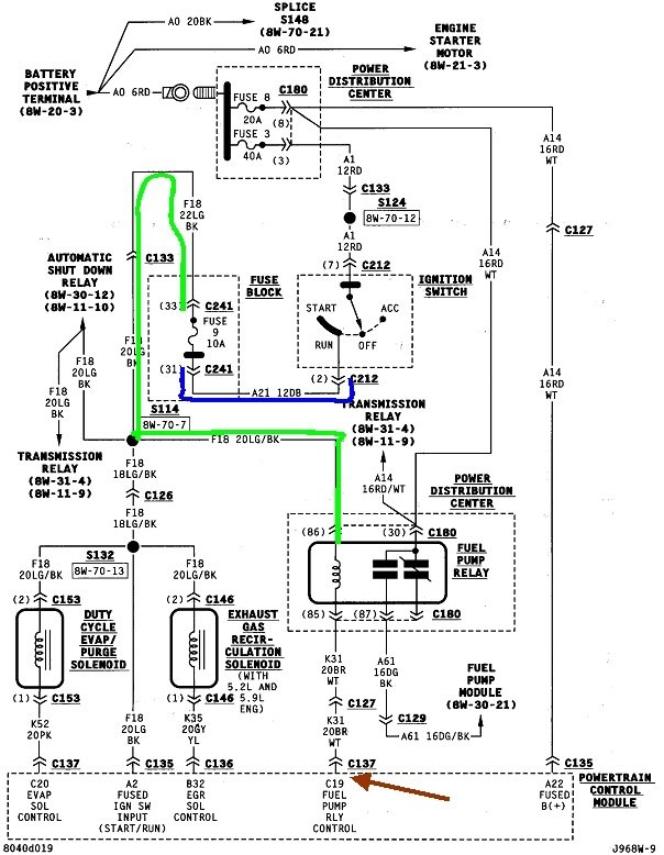
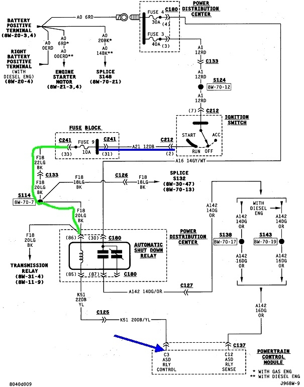
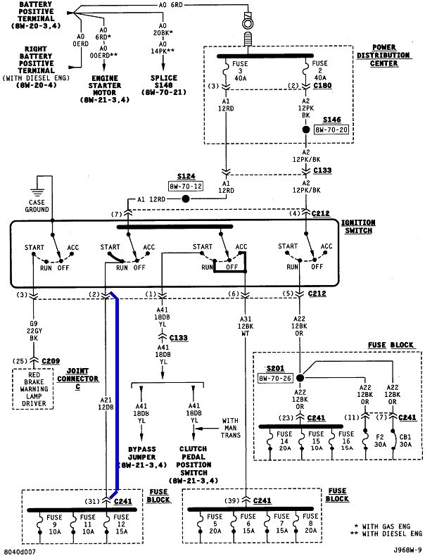
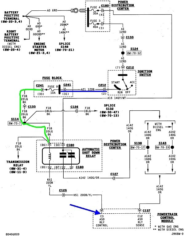
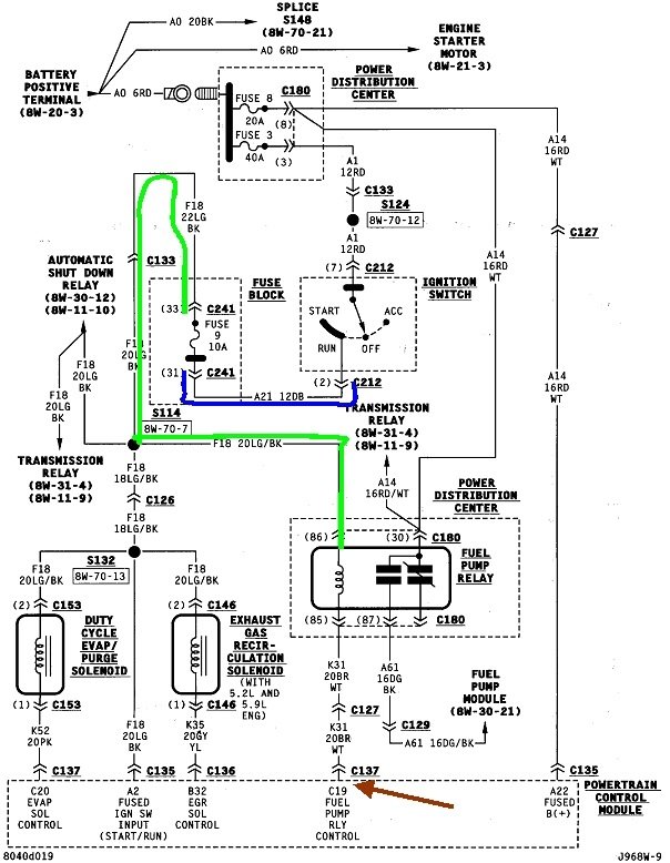
This first diagram shows the ignition switch feeds fuses 9, 11, and 12. Fuse 9 feeds the coils inside the automatic shutdown, (ASD) relay, and the fuel pump relay, so if one is working, we know this part of the circuit has to be okay. In the second and third diagrams, you'll see each relay gets grounded by the Engine Computer on different terminals. For the fuel pump relay, that's the brown / white wire. I suspect you're seeing that as the black / white wire you asked about. This is the circuit where the problem has to be.

I'd start by switching the two relays, and sanding their terminals to remove any corrosion. Check the mating terminals in the fuse box to be sure none are spread and making intermittent contact with the relay's terminals.

There's a coupe of ways to approach this. If you have access to a scanner, especially Chrysler's DRB3, it will cycle the selected relay on and off once per second, then you can take voltage readings in that circuit. Another way is to use a jumper wire connected to terminal 85, and ground that. That bypasses the computer and the relay will turn on any time the ignition switch is in "run". You won't have to be cranking the engine. If the engine no longer stalls, my first suspicion would be a break in that brown / white wire. Next would be the Engine Computer, but that would be very uncommon. There is a way to work around replacing the computer, but the two relays have to be tied together. This is a safety circuit and the fuel pump has to stop running when the engine is not running. That's to prevent a fire hazard in case a fuel line gets ruptured in a crash.
Was this
answer
helpful?
Yes
No
-1
Saturday, March 28th, 2020 AT 5:06 PM
Tiny
MARKFMVL
  • MEMBER
  • 4 POSTS
The ASD relay is fine. The check engine light seems to be flashing 21 which would be an oxygen sensor. Unless I have read it wrong. It flashed 2 times in regular intervals then a quick 1(after short interval) then went to the 5. I cleaned 4 plugs leading from the power dis. Module with electronics cleaner to no effect. That leads me to working on the ground for the computer.
Was this
answer
helpful?
Yes
No
Wednesday, April 1st, 2020 AT 11:38 AM
Tiny
CARADIODOC
  • MECHANIC
  • 34,463 POSTS
Forget the grounds. There's four of them, two for power circuits like injectors and ignition coil(s), and two for the more sensitive sensor circuits. If both power grounds were corroded or had broken wires, the ASD relay wouldn't be getting turned on and you wouldn't have spark.

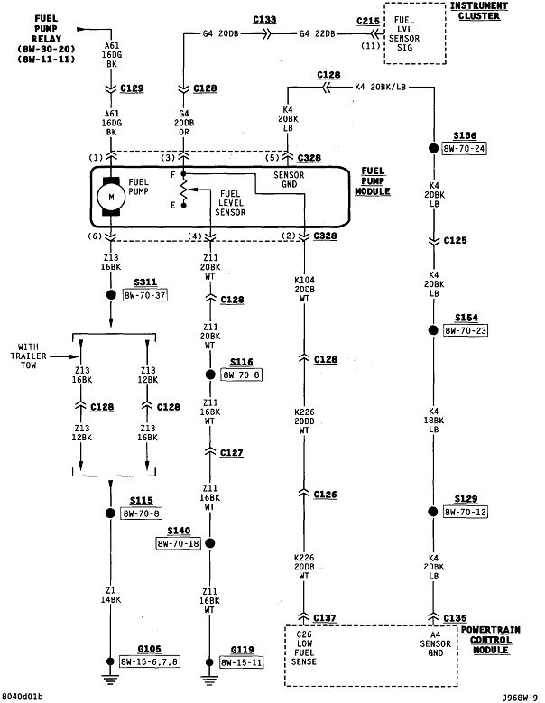
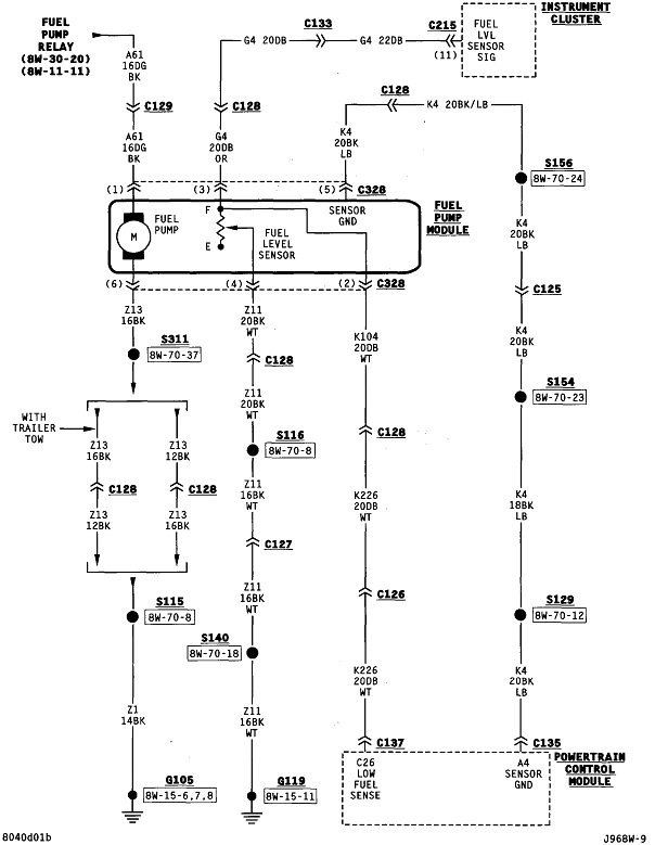
Lets back up a minute so we don't get side-tracked. How do you know the fuel pump relay is not turning on?

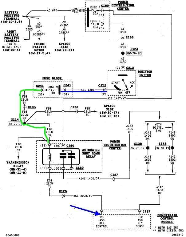
Pull the fuel pump relay out, then use a test light to check for 12 volts on terminal # 30 in the socket. You can use a digital voltmeter too if that's all you have, but for this type of problem, a test light is more accurate. It has to be the inexpensive common type with an incandescent light bulb inside, not one of the new ones with electronics and LEDs.

If the voltage is missing on terminal # 30, suspect the 30-amp fuse # 4 is blown. If it is, don't waste a lot of new fuses. I have a trick for troubleshooting this problem.

If terminal # 30 is okay, check for 12 volts on terminal # 86. It should be there when the ignition switch is in the "run" position.

Assuming terminal # 86 is okay, wrap a small piece of wire around terminal # 85 on the relay, then stick the relay in its socket. That wire will give you a test point. Hook it to the test light. What I expect to see is the test light turns on roughly one second after turning the ignition switch to "run". That one second delay is a crucial clue but it may be hard to see. Regardless, if the light does turn on, we know the circuit from the ignition switch, and the coil inside the relay, are okay up to that point. Now what must occur is the test light should turn off when you start cranking the engine, then it will turn back on shortly after you stop cranking the engine. If that is what you find, the computer is working correctly.

If everything appears to be okay up to this point, we'll need to verify 12 volts is getting switched onto terminal # 87. The fastest way to see that is to move that piece of wire to terminal # 87, then connect the test light to it. What you should see is the relay cycles on, and the test light turns on, for one second when you turn on the ignition switch, then it will turn back off. That proves the entire circuit is working and the computer has control over the relay. What is important is that relay has to turn back on during engine rotation, in this case, cranking. If it does, the problem has to be after that point, meaning a break in the wire running to the fuel pump, or much less commonly, a defective fuel pump motor. I say that is the less-likely suspect because of the original failure you described. Once they start up, Chrysler fuel pumps rarely fail while they're running. That's how GM pumps typically fail, leaving you sitting on the side of the road. Chrysler fuel pumps almost always fail to start up, leaving you sitting in the driveway or parking lot.
Was this
answer
helpful?
Yes
No
Wednesday, April 1st, 2020 AT 1:21 PM
Tiny
CARADIODOC
  • MECHANIC
  • 34,463 POSTS
Disregard drawing # 5 above. I tried to fix it the sixth drawing but the fifth one won't delete.
Was this
answer
helpful?
Yes
No
Wednesday, April 1st, 2020 AT 1:58 PM
Tiny
MARKFMVL
  • MEMBER
  • 4 POSTS
Thanks for your help, with that I was able to trace it to the fuel pump.
Was this
answer
helpful?
Yes
No
Thursday, April 16th, 2020 AT 9:04 PM
Tiny
CARADIODOC
  • MECHANIC
  • 34,463 POSTS
Are you saying the fuel pump originally quit while you were driving, and a new one solved the crank / no-start?
Was this
answer
helpful?
Yes
No
-1
Friday, April 17th, 2020 AT 12:34 PM

Please login or register to post a reply.