Cranking no start

Tiny
PCMLANE
  • MEMBER
  • 2003 DODGE CARAVAN
  • 3.3L
  • V6
  • 2WD
  • AUTOMATIC
  • 250,000 MILES
Cranks but does not start. No fuel pressure or spark. Codes P0123 (TPS), P0118 (ECT), P1193 (IAT). (Circuit High Voltage- Multiple sensors that share same ground).

Battery good. No bad fuses or relays. Main ground connections good (0.2R).
All wires from sensor to ECM have continuity and are not shorted to ground.

TPS sensor and circuit tested.

TPS W/H Disconnected. DMM (-) on Bat (-) and DMM (+) on W/H connector
Key Off Values are:
Ground= 0.75, Sig= 12.6, and Pow= 0.74.
Key ON Values are:
Ground= 7.0, Sig= 4.5, and Pow= 7.0.
With DMM (+) connected to BAT (+) and DMM (-) on W/H
Key Off: Ground, signal, and power => all read about 12V.
Key On Values are:
Ground= 5.3, Sig= 7.7, and Pow= 5.3.

With TPS connected (& back-probed).
With DMM (+) connected to BAT (+) and DMM (-) on W/H ground, signal, or power
Key Off Values are:
Ground= 11.75, Sig= 0.75, and Pow= 0.73.
Key ON Values are:
Ground= 5.3, Sig= 7.0, and Pow= 7.0.

Common Ground #43 test: With DMM on Bat (-) & back-probed at ECM => 0V (Key off) & 7V (Key on). Other ECM Grounds (pins 10, 50, 27) read 0V with Key off and Key on (same DMM set up).

I am thinking PCM. However I want to be sure and understand.
Monday, July 1st, 2019 AT 8:42 PM

5 Replies

Tiny
CARADIODOC
  • MECHANIC
  • 34,449 POSTS
The numbers confused me. Forget about readings with the ignition switch off. Those don't mean anything. Also, to be valid, all sensor voltage readings have to be taken with them plugged in. Back-probe through the rubber seals the wires go through.

You should find 5.0 volts on the TPS supply terminal, and 0.2 volts on the ground terminal. The signal wire will read close to 0.5 volt at idle, and typically around 4.2 volts at wide-open-throttle. The exact values aren't important, but if you unplug the sensor, you'll see the signal voltage gets "pulled up" to 5.0 volts. That is to force the computer to detect a defective condition and set a fault code. Anything outside roughly 0.5 to 4.5 volts is what triggers the appropriate fault code.

For these circuits, it is never appropriate to use the positive post of the battery for a meter lead. All readings are in relation to ground, the negative post. Using the positive post is why you got 7 volts in some places. That is an invalid value.

I'm having trouble tonight with the online wiring diagrams. I'll try to post them tomorrow for you. In the meantime, I'm interested in what you have on the ground wires for those sensors. If that wire is open, you'll find 5.0 volts where there's supposed to be 0.2 volts. If that circuit is open, first look for a connector that could have some corroded terminals. Next, look near the Engine Computer to see if a really large bundle of wires runs under it on top of the inner fender. Those harnesses have been known to slide back and forth as the engine rocks, then a wire will rub through. Normally they short to the body, but it's still a good place to look for an open circuit.
Was this
answer
helpful?
Yes
No
Monday, July 1st, 2019 AT 11:27 PM
Tiny
PCMLANE
  • MEMBER
  • 13 POSTS
Thanks for information. I did not see any obvious corrosion nor did I see any wire damage.
Here is some updated data:
TPS sensor check with DMM (-) connected to bat (-) & DMM (+) probing each wire of the TPS & key on.
W/H connected to sensor & back-probed --- Ground= 7.04v, Signal= 7v, Power= 7.04v. When on signal and adjusting throttle- no change in value. When jumping (via back-probe) powef and signal wires- close to zero volts and no change with throttle adjustment.
I also did this with the connector unplugged. The only differences were- signal wire= 4.5v and jumping signal and power= 2.4v (again no change in value when adj. Throttle.
Ground checks.
DMM (-) to Bat (-) & DMM (+) to sensor wire ground (plugged in, back-probed & key on) showed NO continuity.
DMM (-) to Bat (-) & DMM (+) to pcm wire #43 DID have continuity.
DMM (-) to pcm wire #43 & DMM (+) to sensor wire ground DID have continuity (last 2 rests also had the connectors fully plugged in, back-probed & key on).
Was this
answer
helpful?
Yes
No
Tuesday, July 2nd, 2019 AT 10:55 AM
Tiny
CARADIODOC
  • MECHANIC
  • 34,449 POSTS
Two things come to mind when I see 7 volts. I was working with a fellow who was finding 12 volts in all his sensor circuits on a Sebring. After about a week, I was finally ready to admit it was looking like the PCM was defective. Come to find out his meter was reading wrong and wasn't working right on DC volts. The second issue has to do with auto-ranging meters and you fail to see when the meter chose the millivolt range. I have over a dozen digital meters I used in tv and vcr repair, and none of them are auto-ranging for precisely this problem. When I used a friend's meter, I caught myself more than a few times overlooking the range and making wrong diagnostic decisions. If you're using an auto-ranging meter and you find it has switched to the milli-volt range, consider the readings to be 0 volts. The few hundredths it might be showing are due to stray magnetic interference and are not relevant to this story.

When a diagnostic fault code sends you to a sensor circuit, for efficiency and speed, the best test to make first is at the signal wire, at least in the TPS circuit. If you find it sweeps from 0.5 to 4.5 volts from idle to wide-open-throttle, you know the ground and 5.0-volt feed circuits have to be good, so there's no need to check those. It's when the signal wire doesn't read right, as you found here, that we need to look closer at the ground and feed circuits.

You can't have 7 volts at the TPS because it is fed from a carefully-regulated 5.0-volt supply. To have anything other than 5.0 volts, assuming that wire is not shorted to ground, would point to a defective computer, and that type of failure is just about unheard of. To have the same voltage on both the feed and ground terminals at the sensor suggests the ground wire is open. Given the readings you found, this says you have two totally unrelated problems at the same time. That's also not likely to occur.

Be sure the ignition switch is off when you do continuity checks on wires. Ohm meters supply their own small voltage which causes a small current to flow, then they use that to calculate resistance. Any other voltage introduced by outside means confuses the meter, and the readings will be invalid. There can be a little stray voltage in some circuits even when the ignition switch is off, due to the 12-volt memory circuit for the computers, and the inter-connected internal circuitry, so you might need to disconnect the battery or unplug the wiring harness from one end, then take continuity readings.

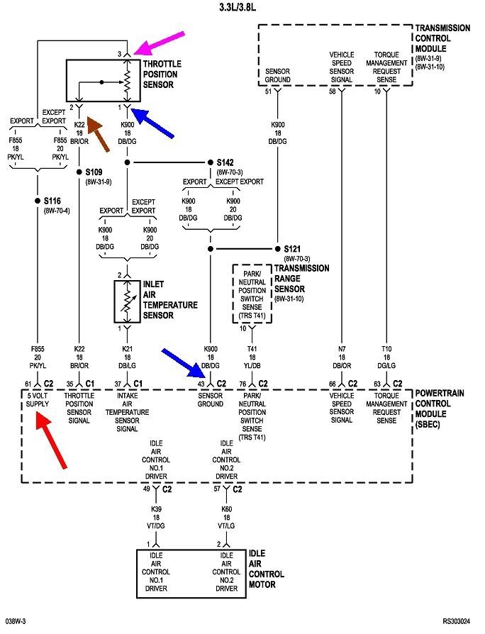
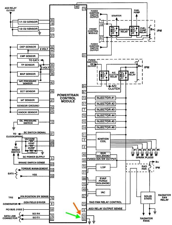
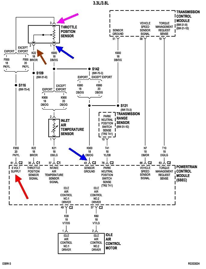
To be sure we know where we stand, put your negative meter probe on the battery's negative post, or better yet, right on a paint-free point on the engine, then measure the voltage on the pink / yellow wire right at the TPS with the ignition switch on. If you find anything other than 5.0 volts, we have to figure out why that is. Go back to PCM connector C2, pin 61, back-probe that and see what you get. That's my nifty red arrow in the diagram.

I'm purposely ignoring the air temp sensor because that is a different type of circuit. It is fed with 5.0 volts too, but it goes through a "dropping" resistor inside the computer before exiting at connector C1, terminal 37. That makes terminal 37 the signal wire. It won't help with the diagnosis, but if you want to look at that sensor, you can expect to find around 2.0 to maybe 3.0 volts on the DB / LG wire with it plugged in, and it will jump up to the full 5.0 volts when it's unplugged. The DB / DG ground wire should have 0.2 volts.

The reason for the 0.2 volts on the ground wire is while those sensor circuits do go to ground, they go there through the computer so it can be monitored. Due to the circuitry inside the computer, a little voltage is dropped across it as current flows through it. When the sensor circuits are working properly, 0.2 volts is what will be found on those ground wires.
Was this
answer
helpful?
Yes
No
Tuesday, July 2nd, 2019 AT 4:06 PM
Tiny
PCMLANE
  • MEMBER
  • 13 POSTS
Thanks for the additional information.
I can confirm that my voltage values are correct. It is an auto-ranging DMM (& is on DC V). I have checked 3 times just to be 100% certain.

Per your request: "To be sure we know where we stand, put your negative meter probe on the battery's negative post, or better yet, right on a paint-free point on the engine, then measure the voltage on the pink / yellow wire right at the TPS with the ignition switch on. If you find anything other than 5.0 volts, we have to figure out why that is. Go back to PCM connector C2, pin 61, back-probe that and see what you get.".
I did confirm 7.04V on the power wire at the sensor. While back-probing pin #61, I also had a reading of 7.01V.

Related to the continuity checks, I did them with the key off and the key on (in case the PCM was controlling the ground). The results have also been double-checked.
DMM (-) to Bat (-) & DMM (+) to sensor wire ground (plugged in, back-probed & key on) showed NO continuity.
DMM (-) to Bat (-) & DMM (+) to pcm wire #43 DID have continuity.
DMM (-) to pcm wire #43 & DMM (+) to sensor wire ground DID have continuity.

I also checked grounds #10, 50, and 27 (with and without the key on) at the PCM. All 3 of these showed continuity (battery neg to back-probed PCM wires). All 3 of these also showed 0V DC-V (key on and key off).
Those 3 behaved differently than the #43 ground. #43 only showed continuity WITH the key ON. Additionally, #43 read 0V with key off while reading 7V with the key on.

When checking the 3 wires between the TPS sensor and the PCM, I did also disconnect the battery and unplug the wiring harness from both ends (& and also back-probed to check it two ways- plugged and un-plugged) when I took the continuity readings. So, they were in total checked with with key on & then key off and completely without power. The resistance in all cases was
Was this
answer
helpful?
Yes
No
Tuesday, July 2nd, 2019 AT 7:21 PM
Tiny
CARADIODOC
  • MECHANIC
  • 34,449 POSTS
Step 3: DMM (-) to Bat (-) & DMM (+) to sensor wire ground (plugged in, back-probed & key on) showed NO continuity.

Step 1: DMM (-) to Bat (-) & DMM (+) to pcm wire #43 DID have continuity.

Step 2: DMM (-) to pcm wire #43 & DMM (+) to sensor wire ground DID have continuity.

Step 1 shows continuity between ground and pin 43.
Step 2 shows continuity between pin 43 and the TPS.
Step 3 puts those two halves of the circuit together, (the two halves that have continuity), and now you have an open circuit. The only way that can be true is if the probe going into the back of the TPS connector wasn't making contact with the terminal, a common problem. Now's the time to unplug the connector and touch the probe right on the exposed terminal.

If there's 7 volts on pin 43, there has to be a break between that point and ground. For this type of problem, voltage tests are more accurate than resistance tests. All you need is one tiny strand of wire still intact to get a good resistance reading, but when current tries to flow through that little wire, a voltage drop will be developed that is easier to measure. This works best in high-current circuits like those for starters and charging systems, but it works best here too.

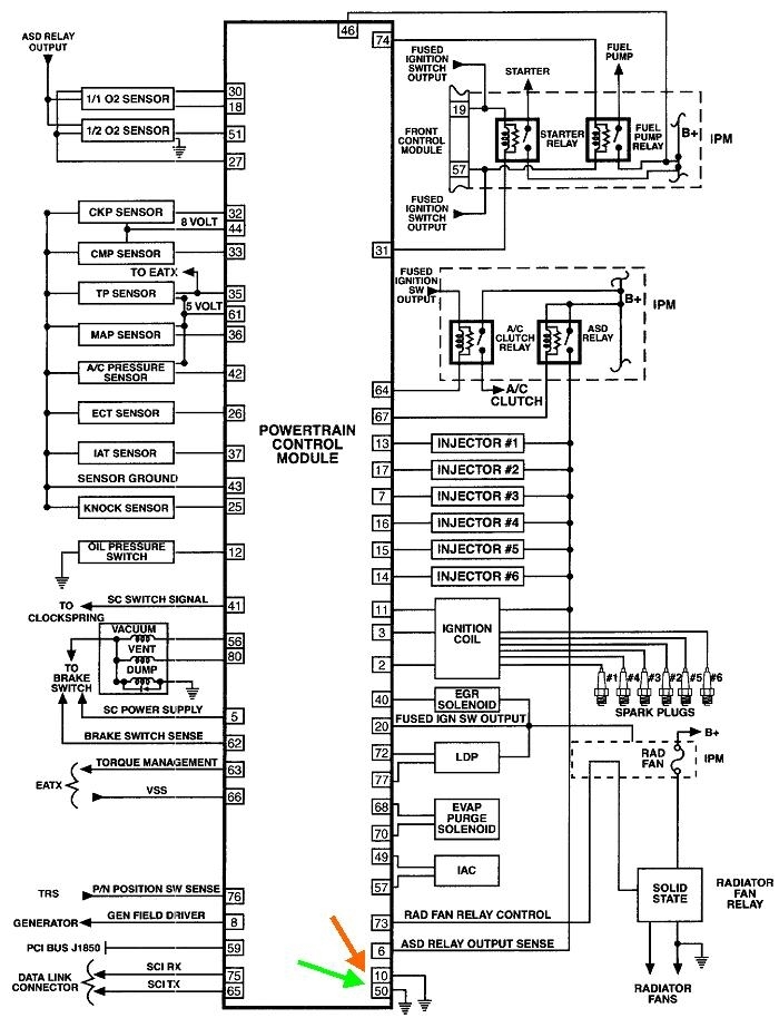
I'm surprised to see only two ground wires on the PCM. Normally there's four; two "sensor" grounds and two "power" grounds. They don't specify which is which here, so we'll have to check both of them. Start with the ignition switch off, back-probe terminal 10, and check the continuity. If you find an open circuit, the meter probe isn't making contact with the terminal. Once you verify you have continuity, switch to the "DC Volts" scale, then watch what happens when you turn on the ignition switch. You should hear the automatic shutdown, (ASD) relay click on for one second, then click off. All this time you should see 0.00 volts. Digital voltmeters don't respond fast enough to see any errant voltage show up for that one second, and auto-ranging meters respond even slower while they're selecting ranges, so you're going to miss any pulse of voltage for that one second, but it's highly unlikely there will be anything there to measure anyway. Focus on what you see after the ASD relay clicks off. That should be a steady 0.00 volts. If you see anything higher than that, there is a high-resistance in that wire, typically where it is bolted to the body.

If that looks okay, do the same test for terminal 50.

Now, to be fair, one of those two wires is for the power ground, meaning circuits that have pulsing current flow. That's injectors, ignition coils, relays, and solenoids. There is always a little resistance in any wire, so you can expect to see a small voltage dropped across the power ground wire when the engine is running. The reason they use separate ground wires is that small pulsing voltage that's dropped across the power ground wire would show up as the same small voltage on the sensor grounds if they shared the same wire and circuit. That wouldn't be a factor with relays and solenoids, but 0.01 volts means a lot to a MAP sensor, and that inaccuracy could affect engine performance. The point of this sad story is if you do find as much as a tenth of a volt on one ground wire, we'll attribute that to being the power ground and there's a lot of current flowing through it. With your crank / no-start condition, after the first one second of turning on the ignition switch, the ASD relay will be off, so there won't be the 12-volt feed to those high-current circuits, and therefore there should be no current flow through the power ground wire and no voltage dropped across it.

The 5.0 volt feed for the sensors does stay on with the ignition switch on and the engine not running, so you can do the voltage tests in those circuits.

If you find 0 volts on terminals 10 and 50, but something significantly higher than 0.2 volts on terminal 43, the computer has to be defective. Before I'd condemn it, I'd want to verify that with a scanner. That will display live data readings and will show what the computer is seeing for sensor voltages. If it shows the correct 0.5 volts for the TPS, at closed throttle, we're doing something else wrong somewhere. You can't have 5 or 7 volts on the feed circuit, 7 volts on the ground circuit, and something less in the middle on the signal circuit.

Be aware too the engine will run with a defective TPS or intake air temperature sensor, but it might not start. With a broken ground or signal terminal connection inside the TPS, the computer will see 5.0 volts on the signal circuit, and that is the "clear flood" signal that tells it you have the accelerator pedal floored. In response, the computer cuts off the injector pulses, but you'll still have spark.

With a defective reading from the intake air temperature sensor, you might not get a sufficient priming pulse to start a cold engine. The symptom is typically an unusually-long crank time before the engine starts running.

If you look at this diagram, you'll see a lot of sensors share the same ground circuit, so you should be getting a lot more fault codes if the ground circuit really is open.
Was this
answer
helpful?
Yes
No
Wednesday, July 3rd, 2019 AT 3:32 PM

Please login or register to post a reply.