Crank no start tried everything

Tiny
MIKPOW
  • MEMBER
  • 1998 DODGE DAKOTA
  • 5.2L
  • V8
  • 4WD
  • AUTOMATIC
  • 200,000 MILES
Hello, I bought this truck after it had been sitting a year. It ran without any problems. Changed all the fluids. It still ran good until I changed the transmission filter.
The very next day I noticed the transmission slipping and realized I'd put in a quart. Too much fluid in it. Siphoned it off, through the dipstick hole.

The truck hasn't started sense. It just cranks. I noticed fuel pump wasn't coming on so I bought a new pump. It also won't kick on.
I ran the new pump directly to the battery it comes on. But truck still wouldn't start.I tested the wire harness on the fuel pump with multimeter and only one prong was getting power and that is only 1.9 v.

I changed all the fuses and relays in both fuse boxes.I checked to see if each individual spot where the fuses plug in have power. All good.

I've changed all the spark plugs and wires
I've changed the camshaft position sensor under the passenger wheel and the crank position sensor under the distributor cap.
Still no pump.

I ran the pump direct, and it came on.
Still crank no start. I checked the fuel pressure sometimes there is pressure but usually not.
I have no spark on my plug wires.

I found a ground wire on the passenger side under the hood it comes out of the upper firewall and appears to have gone somewhere along the side of the engine block it was melted in half against the engine.I can't figure out where it goes. Could that be the problem?

Also when my transmission was slipping my Throttle cable came off while putting it back on underneath, on the transmission, I noticed a wire harness with 3 wires coming out of it 2 of the wires were disconnected (neutral safety switch?)So I spliced them back together. Don't know what they went to or how long they been disconnected but when I went to splice them I noticed one wire touch a metal bracket and sparking every once in awhile

One last thing:
Don't know if it matters or not but when I put my key in and crank it the dash lights come on and then immediately go back off and none of the gauge's work. Security light does not come on.
I'm thinking of changing the PCM?
I don't know what else to do. I'm not a mechanic everything I know about it I learned on YouTube. If someone could please help me I.
I'd really appreciate it. I've been watching videos and reading websites for 3 weeks and I still don't know anything.
Thanks
Thursday, September 30th, 2021 AT 2:11 PM

3 Replies

Tiny
CARADIODOC
  • MECHANIC
  • 34,465 POSTS
We need to step back for a moment and think this through. Much of what you've done is in the right area, but you're spending money and time where it isn't doing any good. We need to diagnose the cause of this problem. The biggest part of that is understanding how these systems work.

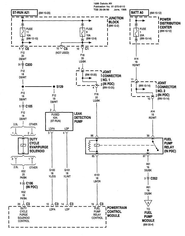
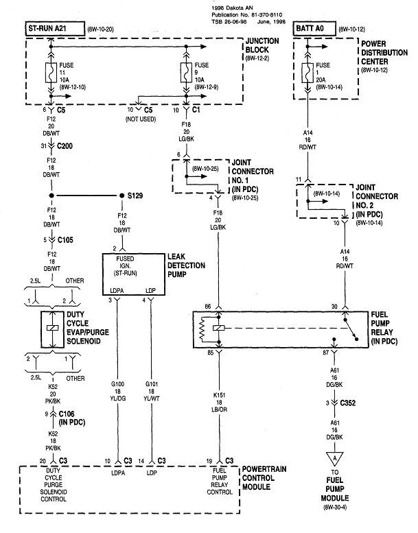
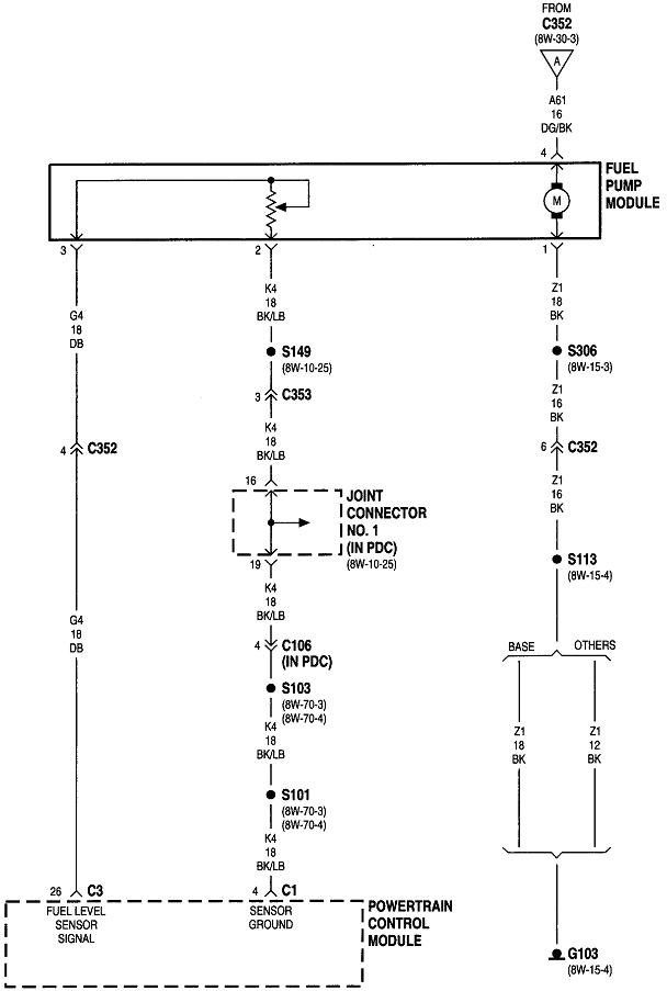
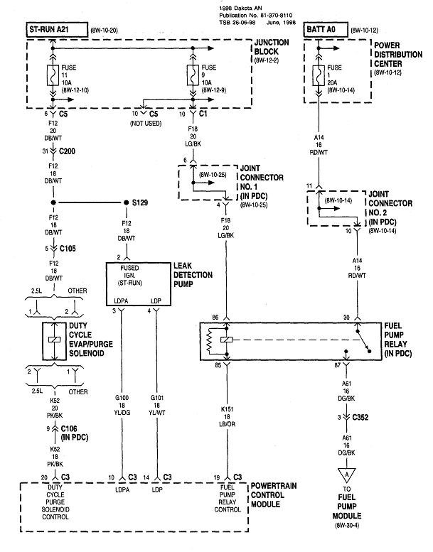
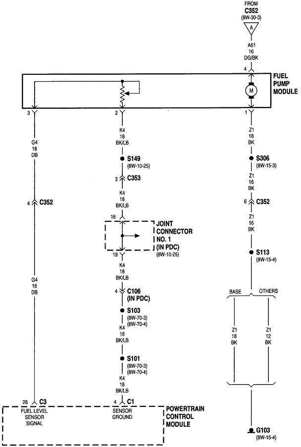
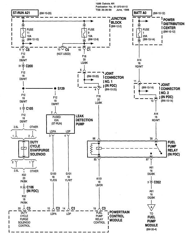
The first thing to be aware of is the fuel pump relay only gets turned on at two different times. The first is for one second right after you turn on the ignition switch. You may be able to hear the hum of the pump at that time. After that initial one second, the pump is turned off. That one-second burst is to insure fuel pressure is up for starting in case it bled down over days or weeks. If you put a fuel pressure gauge on the test port, you should find around 40 psi or more.

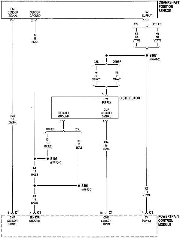
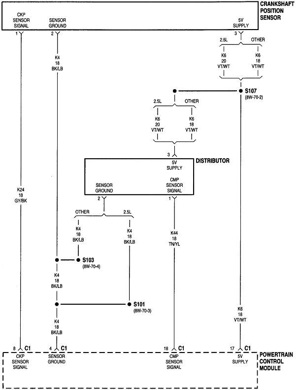
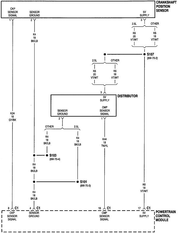
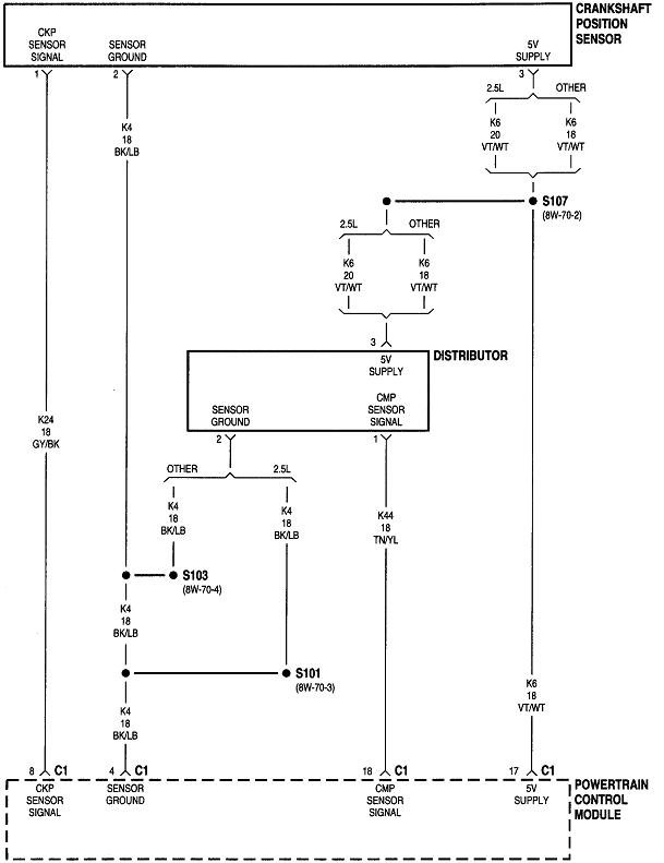
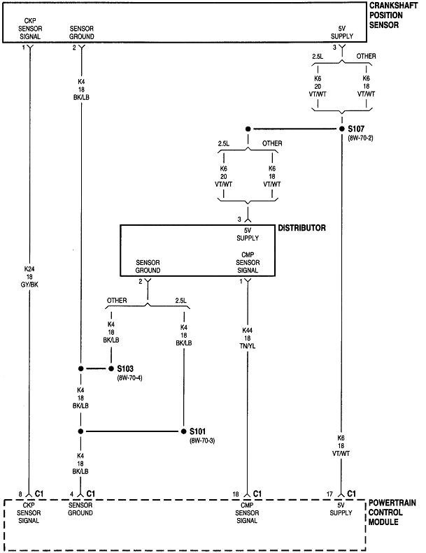
Next, the Engine Computer turns the fuel pump relay back on any time it sees engine rotation, (cranking or running). It knows that by the signal pulses it receives from the crankshaft position sensor and the camshaft position sensor.

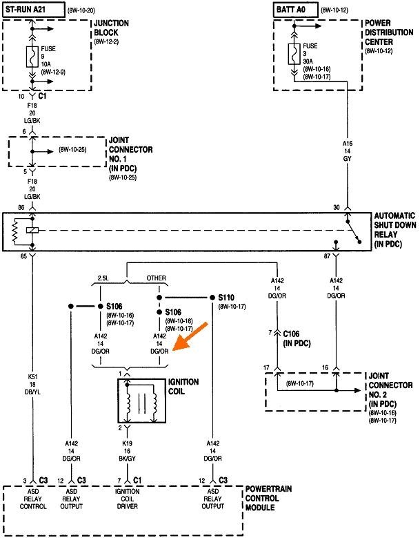
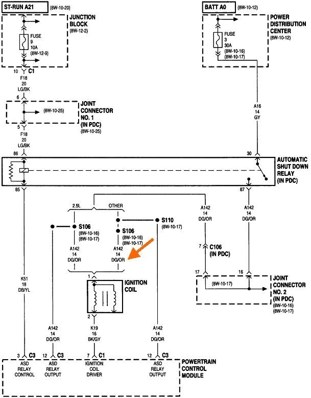
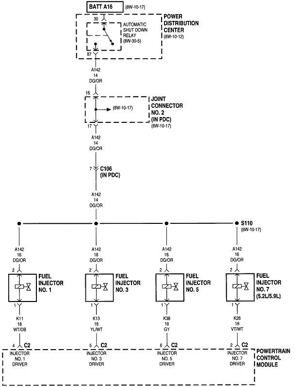
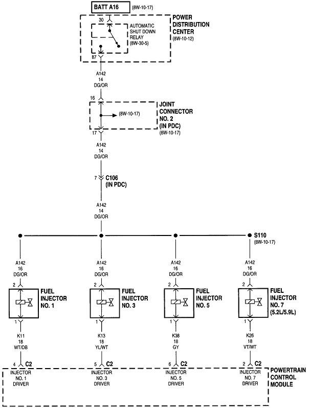
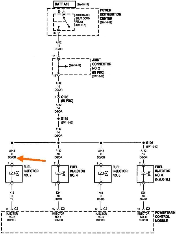
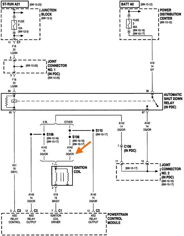
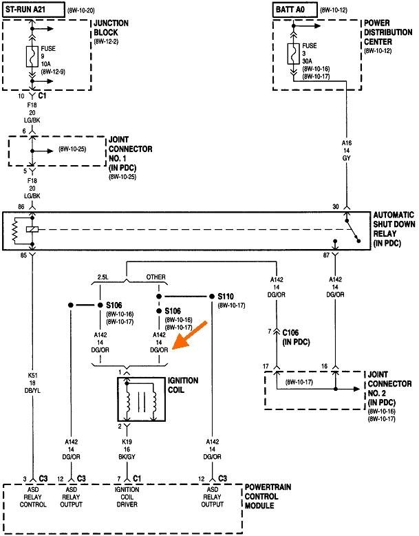
The Engine Computer also turns on the automatic shutdown, (ASD) relay at the same time it turns on the fuel pump relay. The ASD relay feeds the ignition coil(s), injectors, alternator field, oxygen sensor heaters, and a few other circuits. This circuit is the easiest one to use to check the operation of the cam and crank sensors. A test light works best for this next test. Digital voltmeters usually don't respond fast enough. For the benefit of others researching this topic who may need it, here's links to some articles on how to use a test light and voltmeter:

https://www.2carpros.com/articles/how-to-use-a-test-light-circuit-tester

https://www.2carpros.com/articles/how-to-use-a-voltmeter

Both tools can be found at Harbor Freight Tools, Walmart, or any hardware store. Test lights cost around three or four dollars. The little red voltmeter from Harbor Freight Tools only costs $7.00 and works perfectly fine.

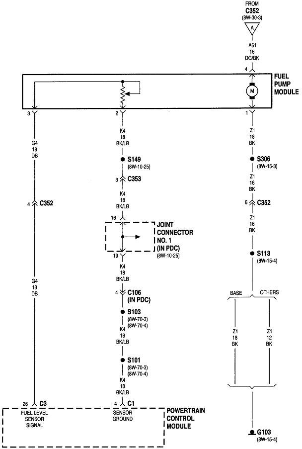
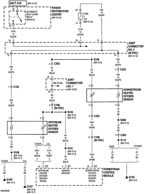
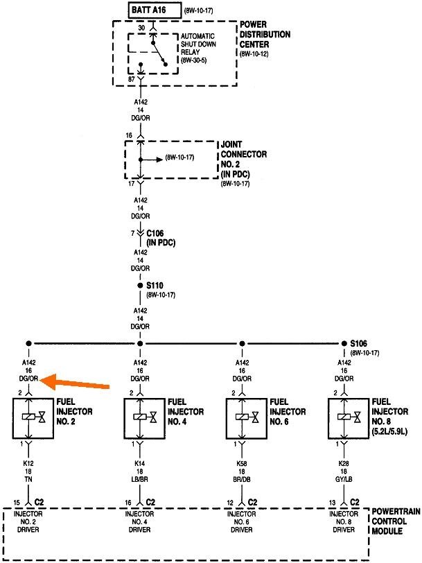
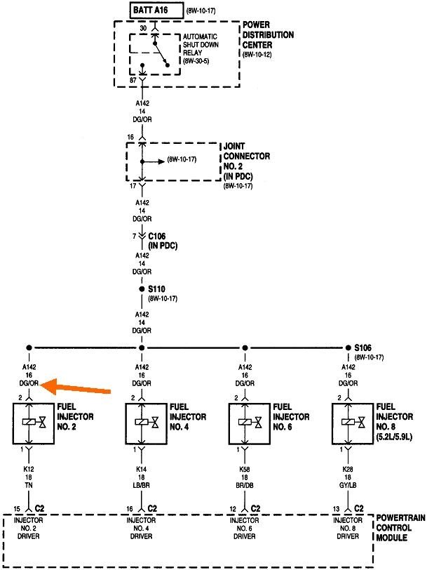
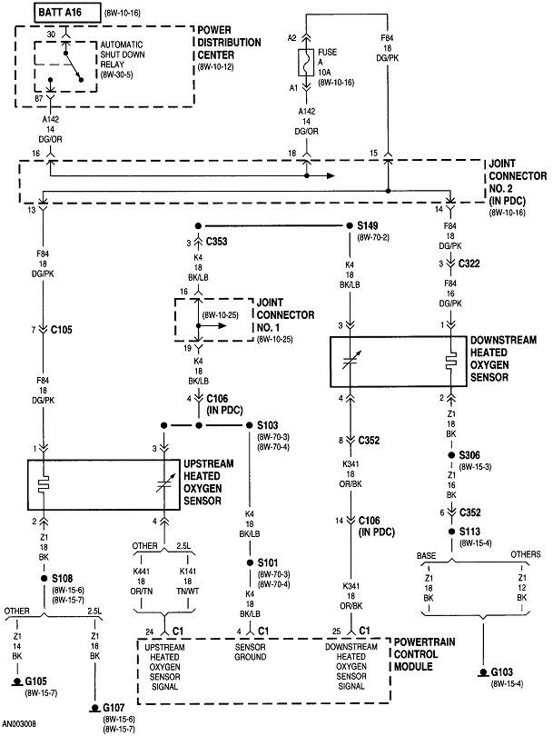
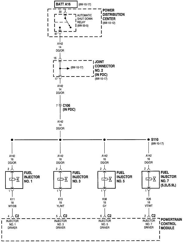
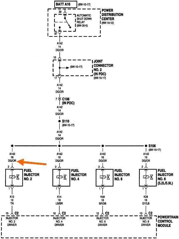
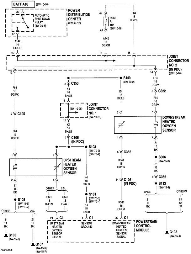
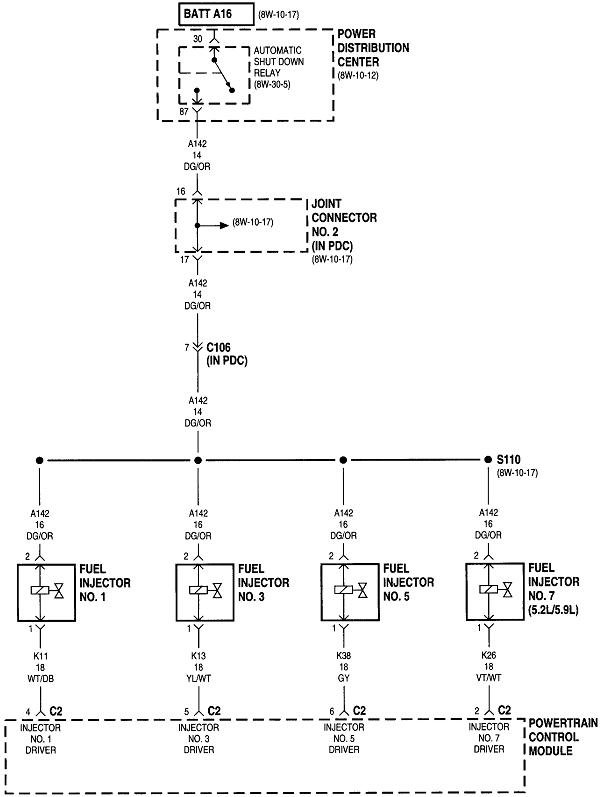
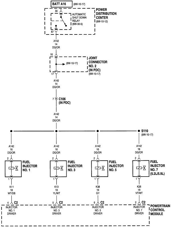
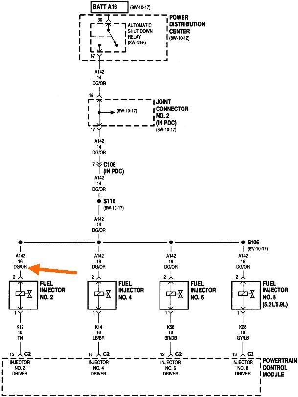
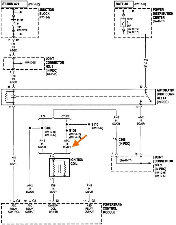
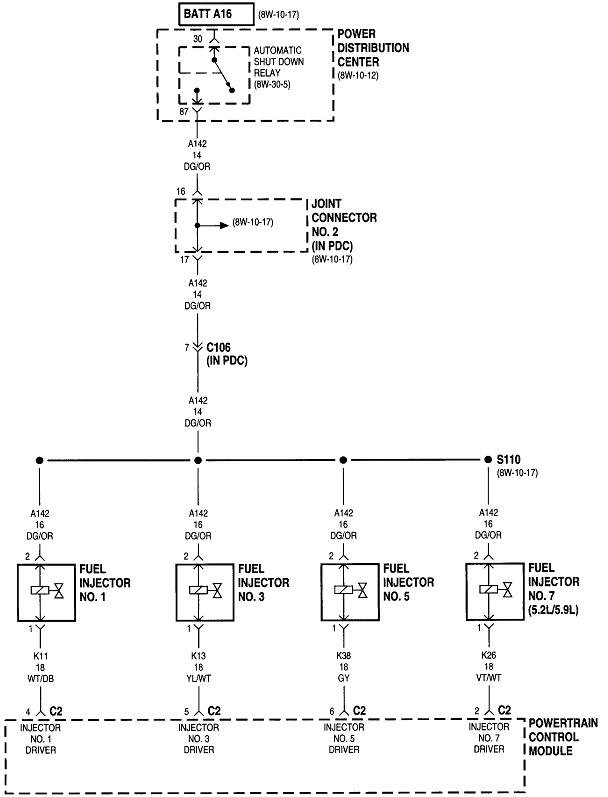
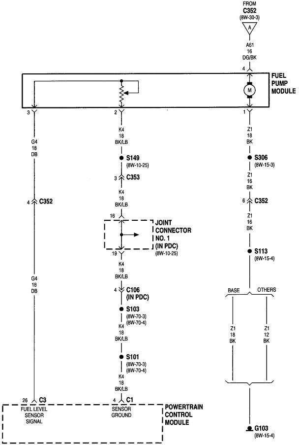
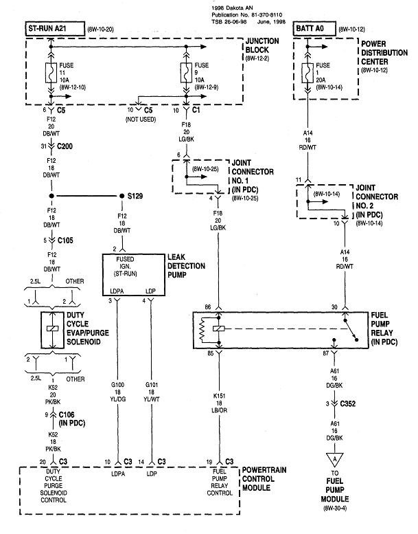
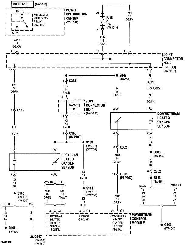
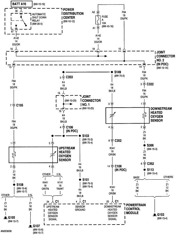
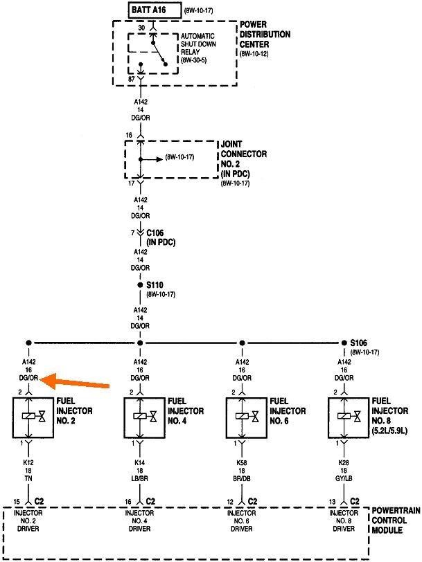
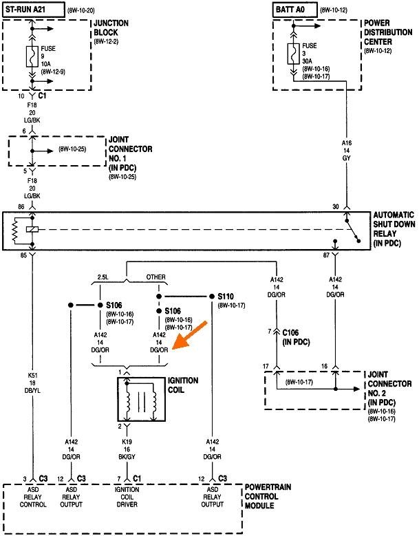
To check the operation of the ASD circuit, you can go to any of a number of places fed by that relay. The easiest may be the positive terminal on the ignition coil. You can also go to any injector and back-probe through the connector on the wire that is the same color at each of them. On most models that will be a dark green / orange wire. The orange arrow in the third diagram is pointing to that wire.

Don't worry if you don't know how to read these diagrams. I'm posting them in case we need them later. Connect your test light to that wire at the ignition coil or any injector. Have a helper run the ignition switch for you so you can watch the test light. You will see it light up for one second when the ignition switch is turned on. What's important is whether it turns back on when your helper starts cranking the engine.

Crank / no-start problems fall into one of three causes. About two percent are caused by a loss of spark only. Perhaps three percent are caused by a loss of fuel pressure only, almost always a fuel pump that didn't start up. At around 95 percent, by far most of these no-starts are caused by a loss of both spark and fuel pressure at the same time. That is caused by something both systems have in common, not by two individual failures. What they have in common is the ASD relay. If that relay turns on for the initial one second, that proves that circuit is okay, and the Engine Computer has control of it. If it turns back on during cranking, we have to diagnose either the ignition coil circuit or the fuel pump circuit. If the ASD relay doesn't turn back on during cranking, we have to look at the cam and crank sensors.

You already replaced the camshaft position sensor in the distributor, but that is only one part of the circuit. The best way to see if one of these circuits isn't generating its signal pulses is to view live data on a scanner. My Chrysler DRB3, for example, lists each sensor with a "No" or "Present" to show if the computer is seeing those signals. The one that stays on "No" during cranking is the circuit that has to be diagnosed.

Without a scanner, the only thing you can do is read the diagnostic fault codes and hope one is set for the failed circuit. The problem here is it takes the computer some time to detect the missing signal, as in when a stalled engine is coasting to a stop. Very often a fault code won't set just from cranking the engine. For that reason, don't assume the sensors are working if no related fault code is set.

You can use an inexpensive code reader, but Chrysler made reading fault codes in Engine Computers much easier than any other manufacturer. Cycle the ignition switch from "off" to "run" three times within five seconds without cranking the engine. Leave it in "run", then watch the code numbers appear in the odometer display. You can go here:

https://www.2carpros.com/trouble_codes/obd2

to see the definitions, or I can interpret them for you. It's important up to this point to not disconnect the battery or the Engine Computer as that will erase any fault codes, then that valuable information will be lost. Also be aware fault codes never tell you to replace a part or that one is bad. They only indicate the circuit or system that needs further diagnosis or the unacceptable operating condition. When a sensor or other part is referenced in a fault code, it is actually the cause of that code about half of the time. There are other tests we have to do on the entire circuit before replacing the part mentioned.

There are more diagrams for the Engine Computer, but these that I posted are the only ones related to this problem. Let me know what you find up to this point.
Was this
answer
helpful?
Yes
No
+1
Thursday, September 30th, 2021 AT 7:36 PM
Tiny
MIKPOW
  • MEMBER
  • 2 POSTS
Thank you very much for your detailed response but still can't figure it out. My automatic shutdown relay clicks when I turn the key on, I have a brand-new coil and it's getting power I put a light on an injector and got nothing I put a light spark plug to wire while my brother cranked and got nothing. Like I think I said I get no pressure
But it sounds like my relay clicks on I already u had disconnected my battery, trying to reset PCM, before I knew that it wiped out codes, but I did get three codes when I held in the odometer. They were 920, 921, and 999

I have no clue what to try next. I'm afraid when my neutral safety switch wires were sparking maybe they fried my PCM. Is that possible?
Was this
answer
helpful?
Yes
No
Saturday, October 2nd, 2021 AT 2:43 PM
Tiny
CARADIODOC
  • MECHANIC
  • 34,465 POSTS
The neutral safety switch doesn't have anything to do with the Engine Computer. The center terminal gets grounded when the transmission is in "park" or "neutral". That grounds one side of the coil inside the starter relay. You apply twelve volts to the other terminal of the relay when you turn the ignition switch to "crank". If that center wire is cut or torn off, the starter relay simply won't engage in any gear.

The two outer wires for the neutral safety switch get connected together when the transmission is in "reverse". That's the switch for the back-up lights.

The part for the starter relay rarely fails or causes a problem. The part for the back-up lights is a different story. When that part fails, you won't have any back-up lights. To test for that, turn the ignition switch to "run", then crawl underneath and unplug that three-wire connector from the neutral safety switch. Use a stretched-out paper clip or cotter pin to jump the two outer terminals in the plug together. If you have a helper, they will see the back-up lights turn on. That proves everything else is okay and the switch is defective. If you don't have a helper, you'll have to crawl out and look at the back-up lights yourself. There is a shortcut trick that works if you're in a somewhat dark area. That is to watch as you touch and remove the paper clip from the two terminals. If you see tiny sparks as you do that, it proves current is flowing to the back-up bulbs, so at least one of them has to be working. That's all I ever looked for at the dealership. If I saw those sparks, I ran to the parts department for a new switch.

You're confusing the issue with the other tests you're doing. For now, what is important is knowing what the ASD relay is doing. Don't worry about spark or fuel pressure yet. I think I'd prefer you go to an injector for this test. Back-probe the dark green / orange wire with the test light. Watch what it does when your helper turns the ignition switch to "run". The test light will turn on full brightness for about one second, then turn off. If that occurs, it proves the ASD relay, and its circuitry is okay and the Engine Computer has control of that relay. That eliminates well over half of the circuitry as possible suspects. After waiting a few more seconds, have your helper turn the ignition switch the one more click to the "crank" position. One of two things is going to happen. The test light will be on steady and full brightness, or it will remain off. If it flashes erratically, treat that as it's staying off.

In the less-likely event the test light turns on during cranking, which means signals are showing up from the crankshaft position sensor and the camshaft position sensor. The Engine Computer knows by those signals the engine is rotating, so it turns the ASD relay on and powers up the ignition col, injectors, and fuel pump. If the engine doesn't run, it's due to a loss of spark or a loss of fuel pressure, but not both.

More commonly, the test light will be off during cranking. The ignition coil, injectors, and fuel pump will be dead at that time. This is where we have to look at those cam and crank sensors. There's only three ways to determine which sensor isn't sending its signal to the Engine Computer. One is by finding a diagnostic fault code, but that didn't pan out here. If there was a code set, it got erased by disconnecting the battery. There isn't anything to "reset" by doing that. That thinking started with the very troublesome GM Engine Computers in the late '80s to mid '90s. And remember, even if you hadn't disconnected the battery, it takes some time for the computer to detect these missing signals, so there may not be a fault code set related to them even when one isn't working.

The most reliable and efficient way of checking for those sensor signals is to let the computer tell us if it is seeing them. We communicate with the computer by connecting another one to talk back and forth to it. That's the scanner. I mentioned the DRB3 that I have for all of my vehicles. That was Chrysler's dealer-level scanner. You can find them on eBay often for less than $2,000.00. That's less than a third of what they cost new. Don't look for a DRB2. That was the previous scanner, but it only works on '83 through '95 Chrysler models. The DRB3 works directly on '98 to a few 2008 Chrysler models, and with an extra plug-in card, it can work on Chryslers back to the '83 models, and it can do emissions-related tests on all brands of cars sold in the U.S. Starting with '96 models. For that reason, a lot of independent shops bought them in the late '90s. They're basically obsolete now, so those shops often sell them on eBay.

The third way to check the sensor signals is with an oscilloscope. I have a few of them from my work as a tv repairman years ago. Going about it this way is very cumbersome and time-consuming, and it will only show if something is showing up. It won't tell you if the computer is happy with the signal's amplitude, shape, and frequency. No one I know would approach it this way. The best approach is to find a scanner you can borrow or take the truck to a mechanic who can plug in his scanner to see which signal is missing. Once we know that, start with checking the wiring for that sensor, and look for corrosion in the connector terminals. If that all looks okay, replace the sensor.
Was this
answer
helpful?
Yes
No
Saturday, October 2nd, 2021 AT 6:08 PM

Please login or register to post a reply.