Crank no start?

Tiny
JACOBANDNICKOLAS
  • MECHANIC
  • 110,192 POSTS
Hi,

That makes sense. When you connect to the negative post, you are providing the ground path that isn't being provided by the ECM.

Let me know.

Joe
Was this
answer
helpful?
Yes
No
Friday, December 15th, 2023 AT 3:42 PM
Tiny
JERRY ULLOA
  • MEMBER
  • 36 POSTS
Yes, that's right so just changed the p/u coil that's in the distributor so that leaves the ECM.
Was this
answer
helpful?
Yes
No
Friday, December 15th, 2023 AT 4:46 PM
Tiny
JACOBANDNICKOLAS
  • MECHANIC
  • 110,192 POSTS
Hi Jerry, I can't guarantee it, but that sounds like where the problem is coming from. Keep in mind, the wire between the relay and the ECM could be open. The only way to check that is to check if there is continuity between the relay and the ECM. If you want to check that, I would have the ECM disconnected as well as the battery. That way there would be no interference.

Let me know what I can do to help.

Joe
Was this
answer
helpful?
Yes
No
Friday, December 15th, 2023 AT 11:05 PM
Tiny
JERRY ULLOA
  • MEMBER
  • 36 POSTS
So, I checked for continuity between the (b/w) and (b/y) wires and there is continuity, so it is the ECM.
Was this
answer
helpful?
Yes
No
Saturday, December 16th, 2023 AT 10:47 AM
Tiny
JACOBANDNICKOLAS
  • MECHANIC
  • 110,192 POSTS
Hi,

That makes sense. If the wiring is good, that is the likely cause. Is it the original ECM? Also, they are cooled via the air intake so make sure if you replace it, that it is properly together.

Let me know.

Joe
Was this
answer
helpful?
Yes
No
Sunday, December 17th, 2023 AT 6:13 PM
Tiny
JERRY ULLOA
  • MEMBER
  • 36 POSTS
So, my new ECM just arrive is there anything I need to do before I install it?
Was this
answer
helpful?
Yes
No
Wednesday, December 27th, 2023 AT 4:35 PM
Tiny
JACOBANDNICKOLAS
  • MECHANIC
  • 110,192 POSTS
Jerry,

If it is a plug and play, already set up, you should be able to just install it. Did you find a new, old stock one or a remanufactured one online?

Joe
Was this
answer
helpful?
Yes
No
Wednesday, December 27th, 2023 AT 9:21 PM
Tiny
JERRY ULLOA
  • MEMBER
  • 36 POSTS
New manufactured one online this is the second ECM cause the first one defective housing wasn't sealed so sent it back and just got the other one last night.
Was this
answer
helpful?
Yes
No
Sunday, January 14th, 2024 AT 9:47 AM
Tiny
JACOBANDNICKOLAS
  • MECHANIC
  • 110,192 POSTS
Hi,

Did it resolve the issue?

Joe
Was this
answer
helpful?
Yes
No
Sunday, January 14th, 2024 AT 7:50 PM
Tiny
JERRY ULLOA
  • MEMBER
  • 36 POSTS
So, I got my third ECM. The first two were from this online part store and the third one is from O'Reilly's. The problem is the 14-pin plug has two notches but does not line up with ECM lines. Would it be okay to shave the tab on the plug so it could plug together?
Was this
answer
helpful?
Yes
No
Saturday, January 20th, 2024 AT 11:19 AM
Tiny
JACOBANDNICKOLAS
  • MECHANIC
  • 110,192 POSTS
Jerry,

Wow, that is a tough one to answer. I'm not sure why they are different. What have they told you? Have all three been the same?

Let me know.

Joe
Was this
answer
helpful?
Yes
No
Saturday, January 20th, 2024 AT 8:32 PM
Tiny
JERRY ULLOA
  • MEMBER
  • 36 POSTS
So, I returned the third one back to O'Reilly's and got the right one today put it in same thing won't start. Help me please.
Was this
answer
helpful?
Yes
No
Tuesday, January 23rd, 2024 AT 4:54 PM
Tiny
KEN L
  • MASTER CERTIFIED MECHANIC
  • 55,291 POSTS
Let's go back to basics, please turn the ignition switch on and check all of the fuses, also while the switch is on check the positive side of the coil for power.

This guide can help:

https://www.2carpros.com/articles/how-to-check-a-car-fuse

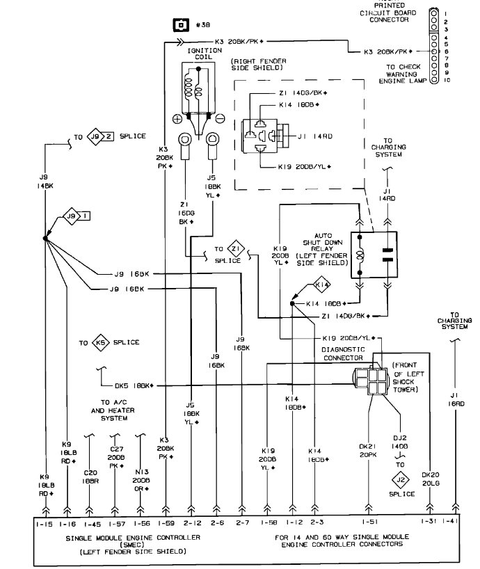
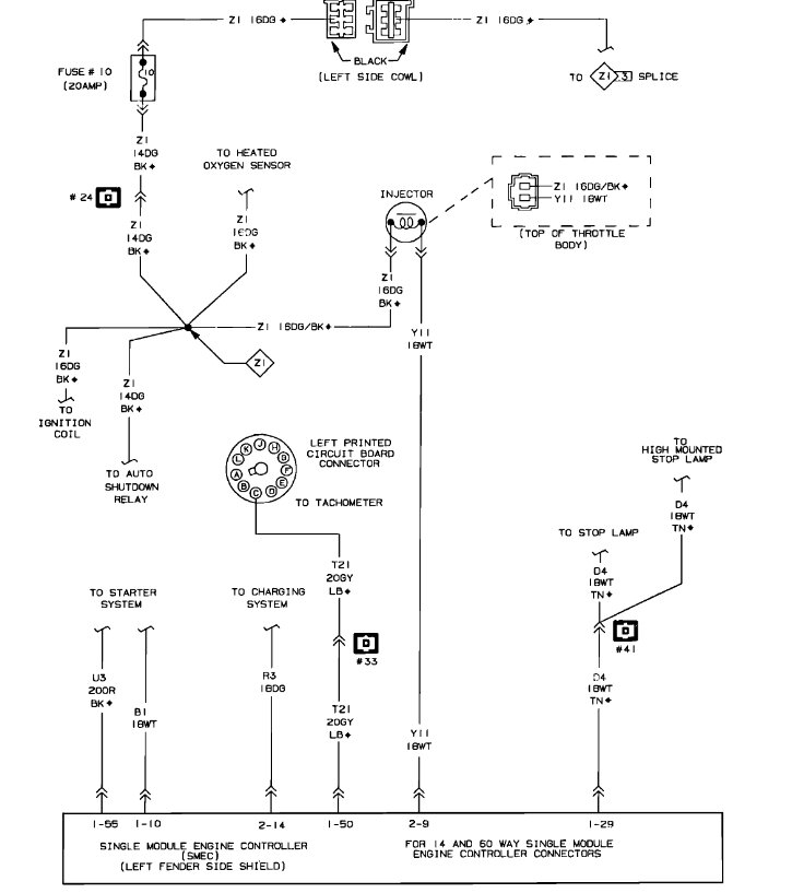
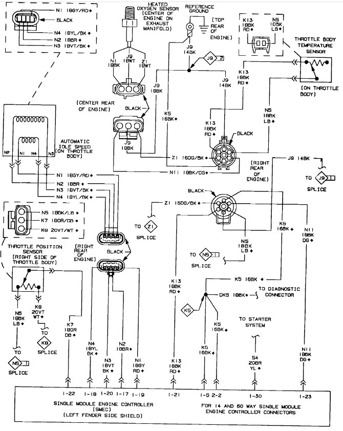
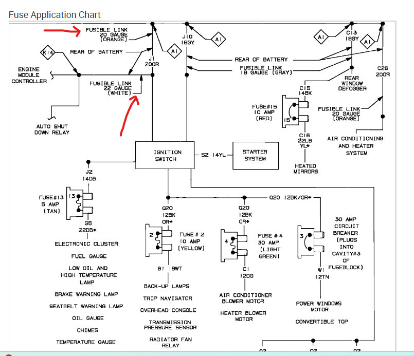
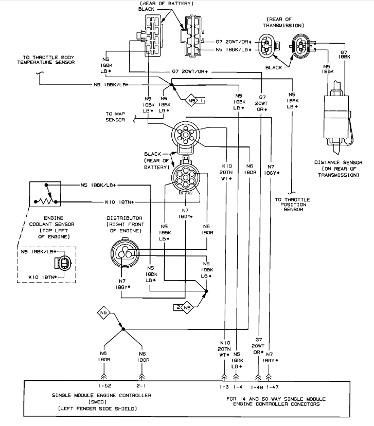
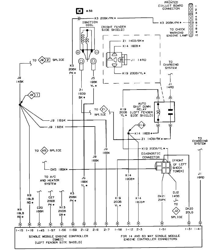
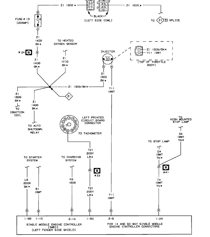
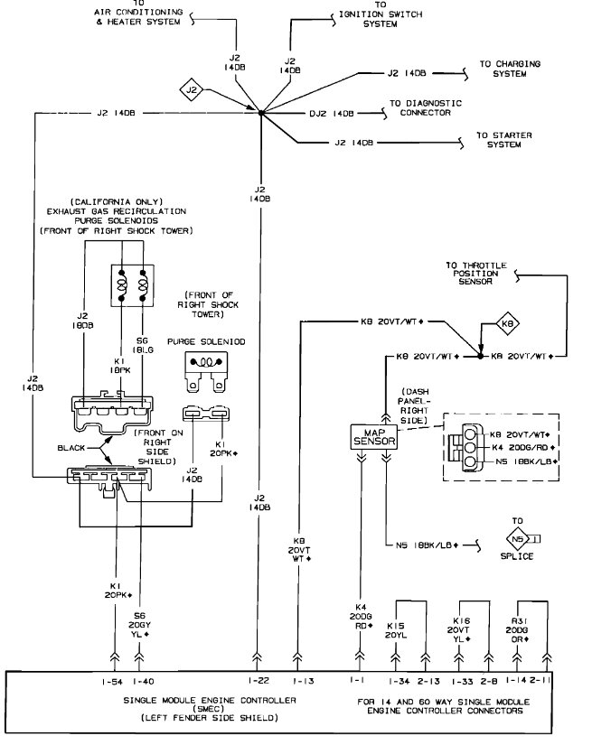
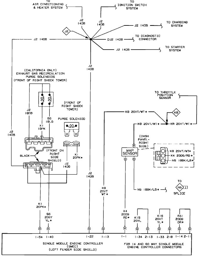
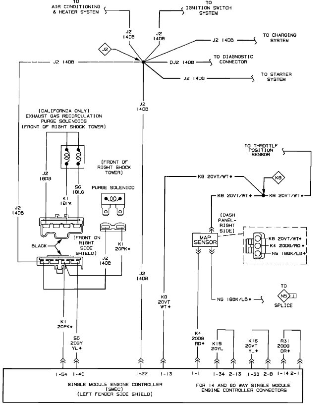
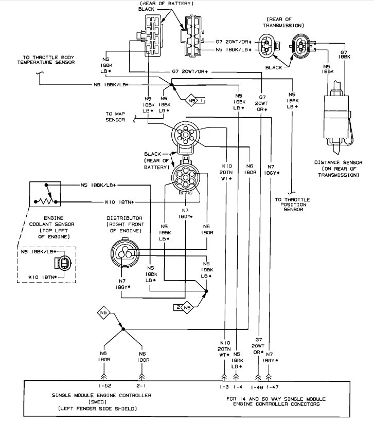
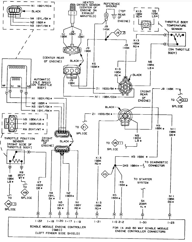
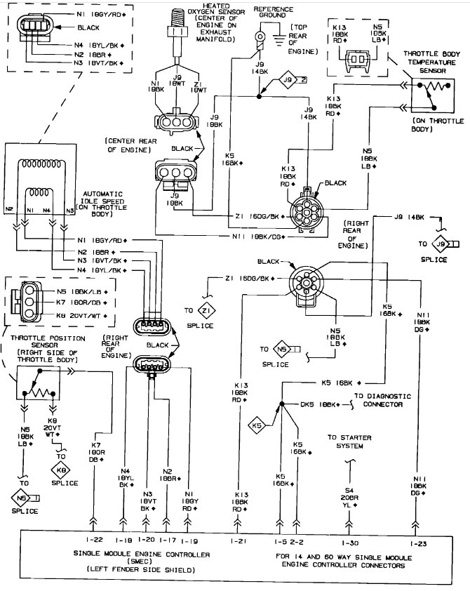
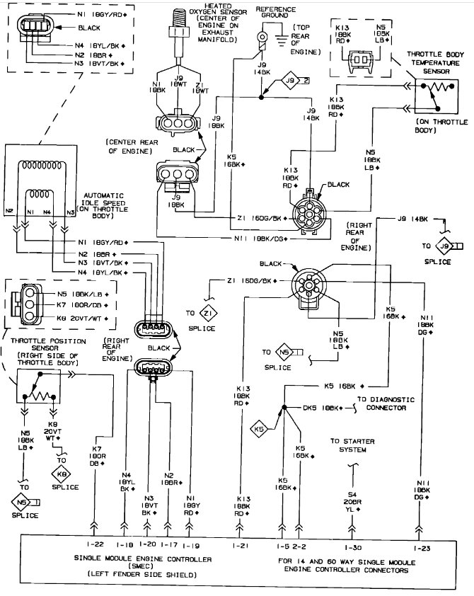
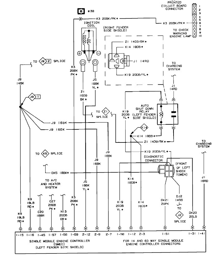
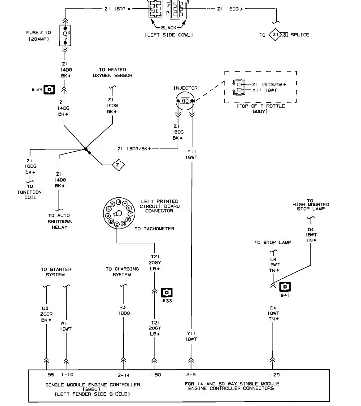
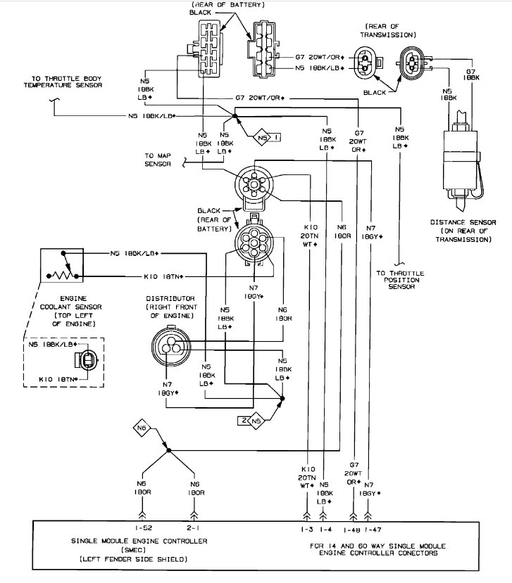
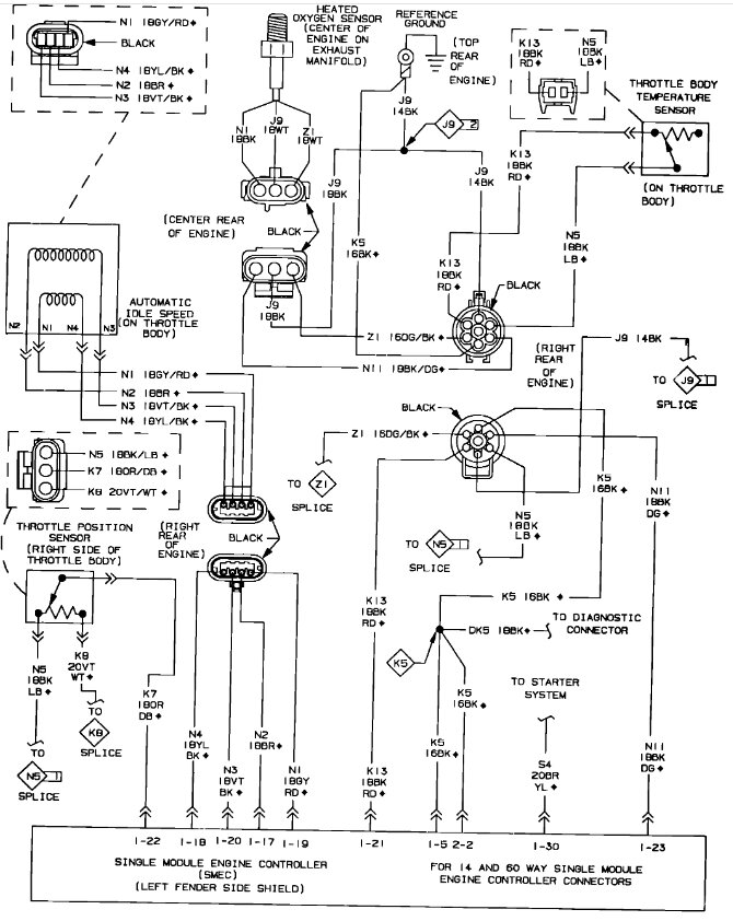
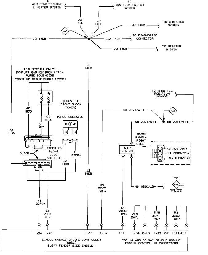
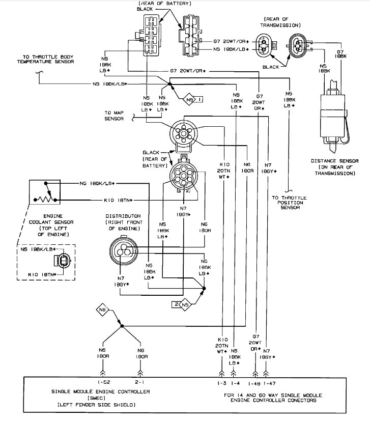
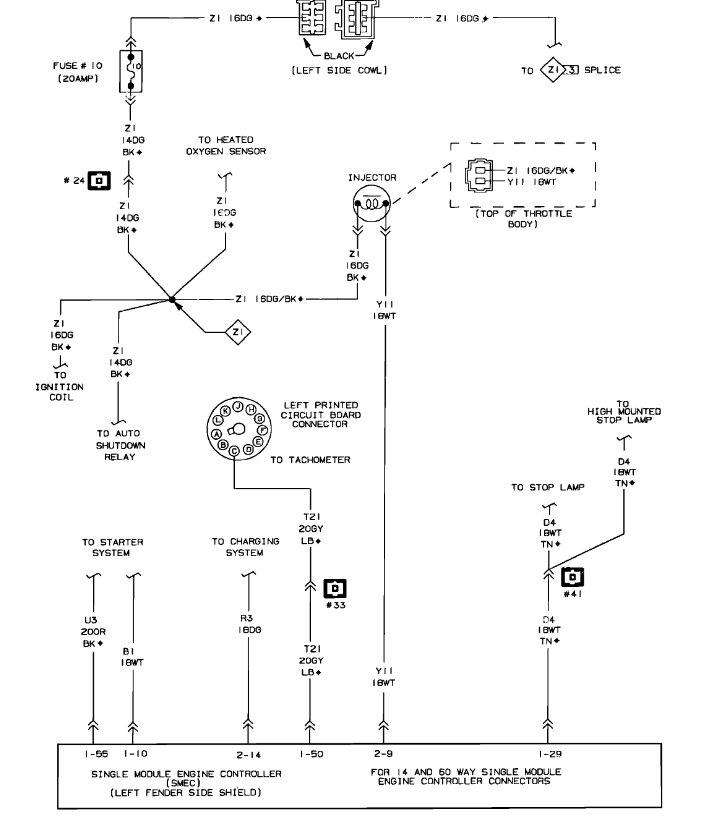
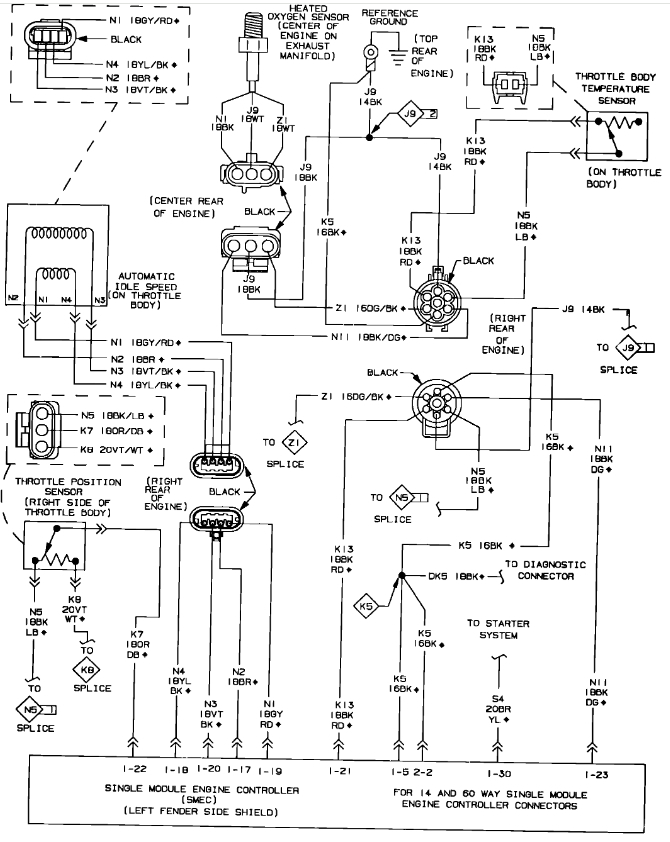
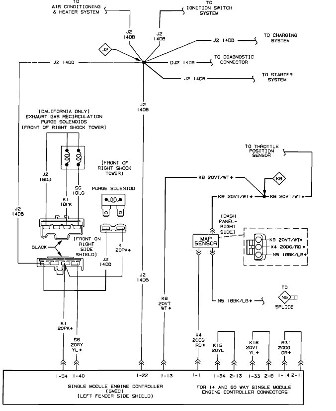
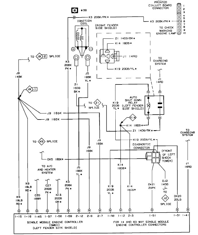
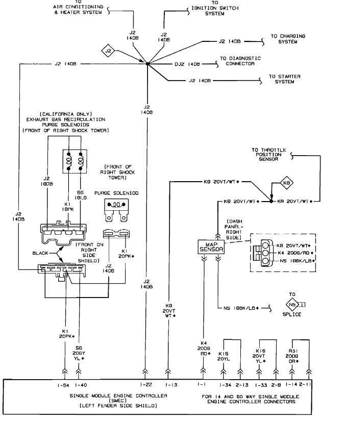
Here are the engine and computer wiring diagrams so we can be on the same page and be able to see how the system works. Check out the images (below). Please upload pictures or videos in your response to the problem so we can see what's going on.

Was this
answer
helpful?
Yes
No
Wednesday, January 24th, 2024 AT 10:00 AM
Tiny
JERRY ULLOA
  • MEMBER
  • 36 POSTS
Okay, so, now I got code 42 & 45 when I first got codes it was 12, and 42.
Was this
answer
helpful?
Yes
No
Saturday, January 27th, 2024 AT 2:17 PM
Tiny
KEN L
  • MASTER CERTIFIED MECHANIC
  • 55,291 POSTS
Code 42 - Auto Shutdown Relay Control Circuit: This code indicates a problem in the auto shutdown (ASD) relay circuit.

Code 45 - Turbo Boost Limit Exceeded (Chrysler vehicles with turbocharged engines)

Did you check the fuses and swap out the ASD relay?
Was this
answer
helpful?
Yes
No
Sunday, January 28th, 2024 AT 11:03 AM
Tiny
JERRY ULLOA
  • MEMBER
  • 36 POSTS
That was the first thing I changed is the ASD relay.
Was this
answer
helpful?
Yes
No
Sunday, January 28th, 2024 AT 1:47 PM
Tiny
JERRY ULLOA
  • MEMBER
  • 36 POSTS
Which fuse do I need to check?
Was this
answer
helpful?
Yes
No
Sunday, January 28th, 2024 AT 1:48 PM
Tiny
KEN L
  • MASTER CERTIFIED MECHANIC
  • 55,291 POSTS
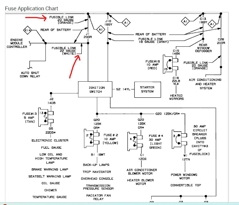
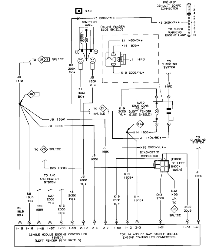
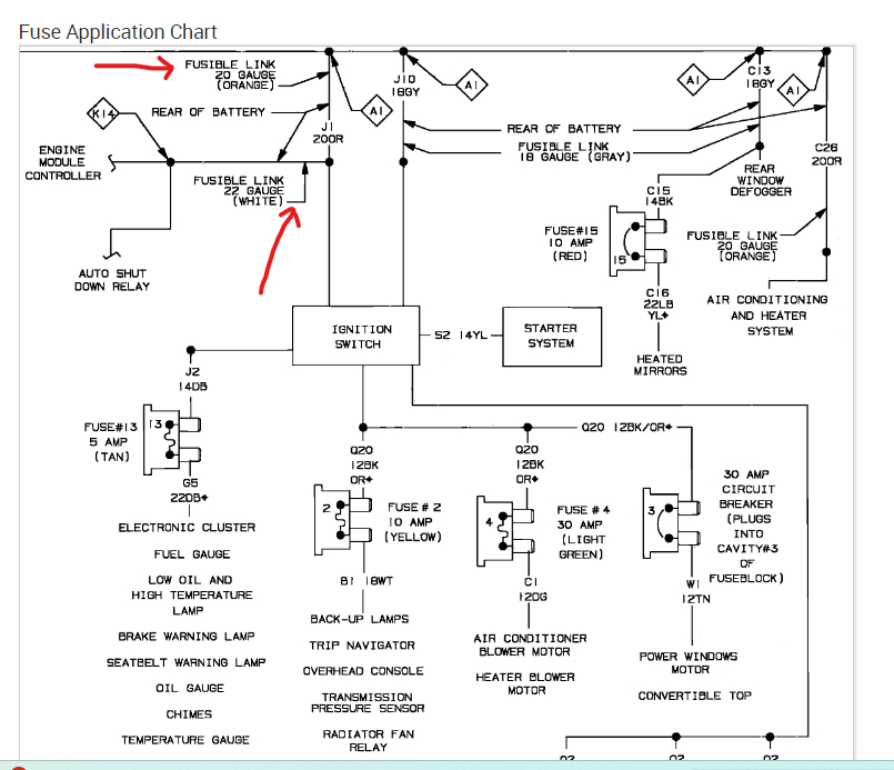
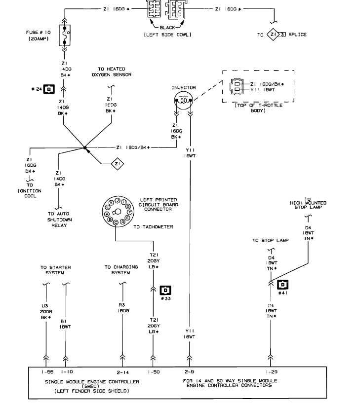
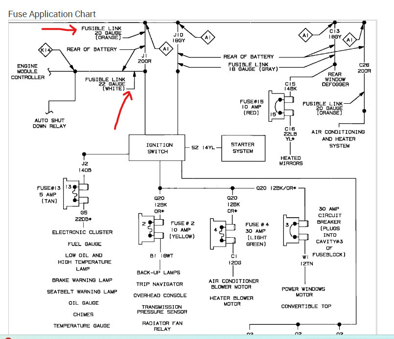
There are fusible links near the battery, pull on them to see if they are connected. These are wires that burn up inside, you will need to replace them. Check out the images (below). Let us know how it goes.
Was this
answer
helpful?
Yes
No
Monday, January 29th, 2024 AT 10:06 AM
Tiny
JERRY ULLOA
  • MEMBER
  • 36 POSTS
So, I turned on the ignition no power at the coil.
Was this
answer
helpful?
Yes
No
Friday, February 2nd, 2024 AT 2:23 PM
Tiny
KEN L
  • MASTER CERTIFIED MECHANIC
  • 55,291 POSTS
The power to the coil comes from the auto shutdown relay, did you replace it? If so, I would swap out the ignition switch. Also, check the fusible links by the battery.
Was this
answer
helpful?
Yes
No
Saturday, February 3rd, 2024 AT 9:57 AM

Please login or register to post a reply.