Crank no start, code P0320

Tiny
FIXITJAMIE09
  • MEMBER
  • 2002 DODGE DURANGO
  • 4.7L
  • V8
  • 4WD
  • AUTOMATIC
  • 230,000 MILES
I have a code p0320 crank shaft position sensor. I replaced the sensor but still I get the same code even after clearing the code. My check engine light flashes 11 times then stays on. I'm at wits end.
Tuesday, February 25th, 2020 AT 4:37 PM

5 Replies

Tiny
CARADIODOC
  • MECHANIC
  • 34,463 POSTS
The problem is diagnostic fault codes never say to replace a part or that one is bad. They only indicate the circuit or system that needs further diagnosis. This is a perfect example of what we run into way too often. The sensor itself was a good guess, but it has only about a 50 percent chance of being the cause of the code.

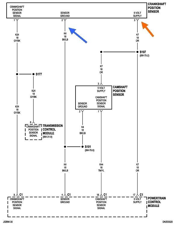
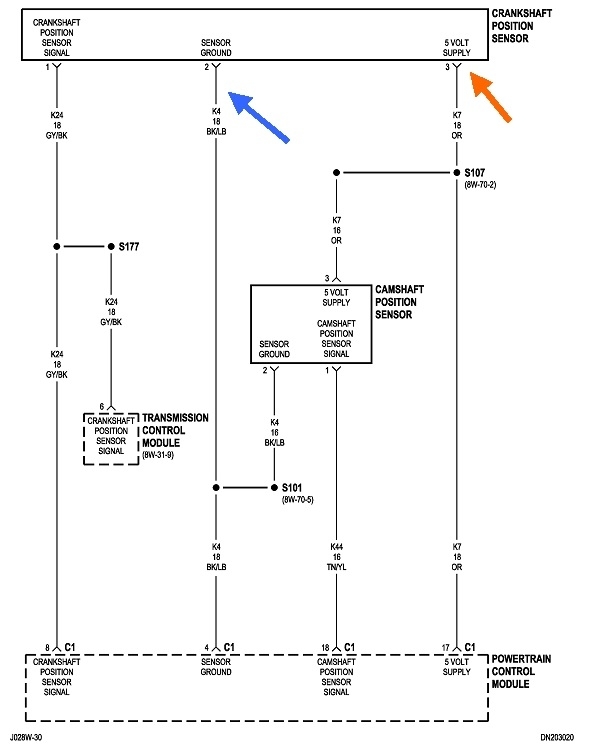
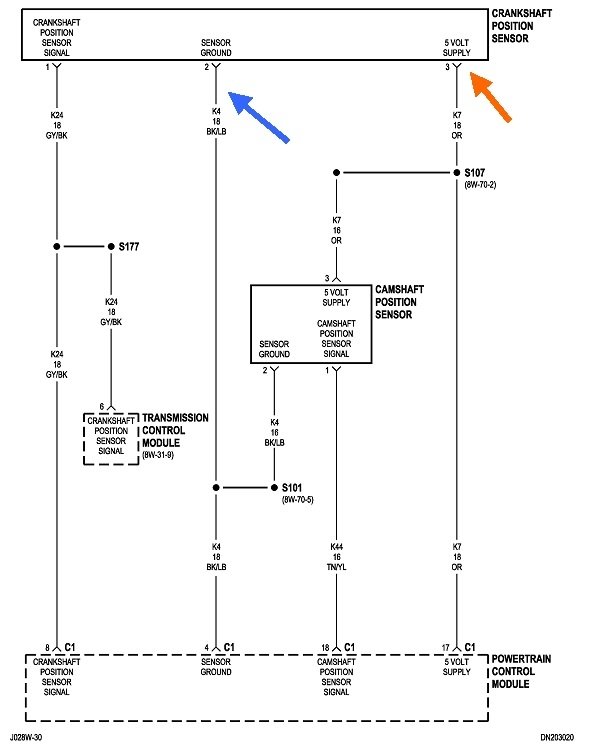
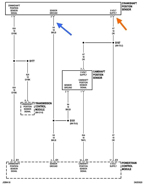
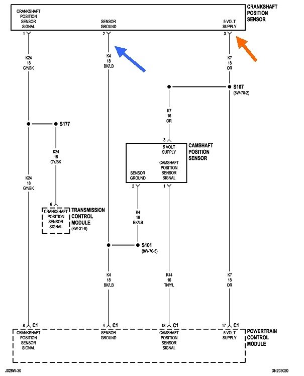
The place to start now is with checking the voltages at the sensor's connector, but to be valid, that has to be done with it plugged in, and you back-probe through the rubber seals around the wires.

You must find 5.0 volts on the orange wire with the ignition switch in the "run" position, and expect to see 0.2 volts on the black / blue ground wire.

Let me know what you find there.

For anyone else researching this topic, here's a link to an article about using a digital voltmeter:

https://www.2carpros.com/articles/how-to-use-a-voltmeter
Was this
answer
helpful?
Yes
No
+1
Tuesday, February 25th, 2020 AT 5:04 PM
Tiny
FIXITJAMIE09
  • MEMBER
  • 5 POSTS
I backed probed the orange wire and I get 5.1 back probed the black/blue wire unless I'm doing it wrong I get no reading it n the ground.
Was this
answer
helpful?
Yes
No
Tuesday, February 25th, 2020 AT 7:35 PM
Tiny
CARADIODOC
  • MECHANIC
  • 34,463 POSTS
I don't understand the last sentence. What we're looking for is 5.0 volts on the black / blue wire which would indicate there's a break in that ground wire. The 5.0 volts you found on the orange wire is correct.

Switch the voltmeter to a lower range when you measure on the black / blue wire. It is normal to see the reading wander around when the meter's probe is not making good contact with the terminal. That varying reading is due to magnetic interference. The reading will remain steady when you touch the terminal, then you should see very close to 0.2 volts.

You might also measure the voltage on the gray / black signal wire, but this one can be confusing as to what to expect. With this type of sensor, it is common to see 5.0 volts or 0.0 volts, then it changes when you rotate the crankshaft slowly by hand. It doesn't pay to try to read this signal while cranking the engine as digital voltmeters don't respond fast enough. Also, they don't like to read switching voltages on the DC Volts scale.

Once we see the 5.0 volt supply and 0.2 volt ground circuits are okay, the next step would normally be to connect a scanner to see what the Engine Computer is seeing and responding to. I have a Chrysler DRB3 for all of my vehicles. That one lists the camshaft position sensor and the crankshaft position sensor with a "No" or "Present" during cranking to show whether their signals are showing up.

Since you're getting code 320 meaning there's no signal, and since you replaced the sensor already, the next best suspect would be spread terminals in the sensor's connector. You can have 5.0 volts on the orange wire in that connector, but if that terminal is spread, the 5.0 volts won't be getting to the sensor.
Was this
answer
helpful?
Yes
No
+1
Wednesday, February 26th, 2020 AT 4:08 PM
Tiny
FIXITJAMIE09
  • MEMBER
  • 5 POSTS
All is good with the volts test and the harnes is not spread. I still have no spark and the code is still appearing.
Was this
answer
helpful?
Yes
No
Friday, February 28th, 2020 AT 2:42 PM
Tiny
CARADIODOC
  • MECHANIC
  • 34,463 POSTS
At this point a scanner is needed to see if the crank sensor's signal is showing up. If it is listed as the signal is there, another section typically includes a "no-start" menu with things to check that can cause this. The automatic shutdown, (ASD) relay is listed as being turned on or not during cranking. If it is, but there is still no spark, 12 volts may be not making it to the ignition coils. That 12-volt supply is the same one that feeds the injectors, so knowing where there is 12 volts and where there isn't will narrow the location of the break in that circuit.

It's more likely the crank sensor's signal will be missing during cranking. We know the ground and 12 volts are there, so that leaves the signal circuit, a defective new sensor, or a mechanical problem with that sensor. Unlike for some other sensor designs, the critical air gap for yours is set by the mounting bracket. The only thing that could happen is the new sensor isn't fully seated. That would make the air gap too big and no signal would be generated.

Assuming the new sensor is good and has 12 volts and ground, that leaves the gray / black signal wire. One test would be to back-probe that wire at the Engine Computer, terminal 8, and at the sensor, to see if you have the same voltages at both places. If they are different, there has to be a break in that wire.

Also notice the signal wire goes to the Transmission Computer Access that computer with the scanner and see if the crankshaft signal is showing up there during cranking. If it is, there has to be a break in that circuit between the splice and the Engine Computer.

Those are the only things that can cause a loss of signal for this sensor. If you don't have access to a scanner, you're limited to using a volt - ohm meter to check the signal wire for voltages and continuity.
Was this
answer
helpful?
Yes
No
Saturday, February 29th, 2020 AT 2:16 PM

Please login or register to post a reply.