Friday, June 26th, 2020 AT 11:18 AM
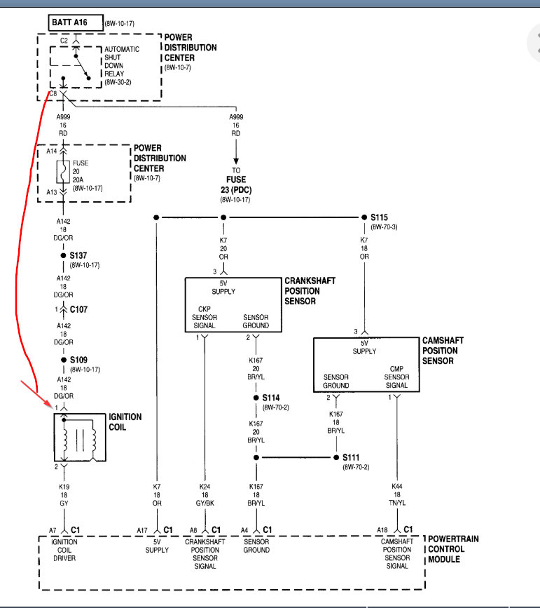
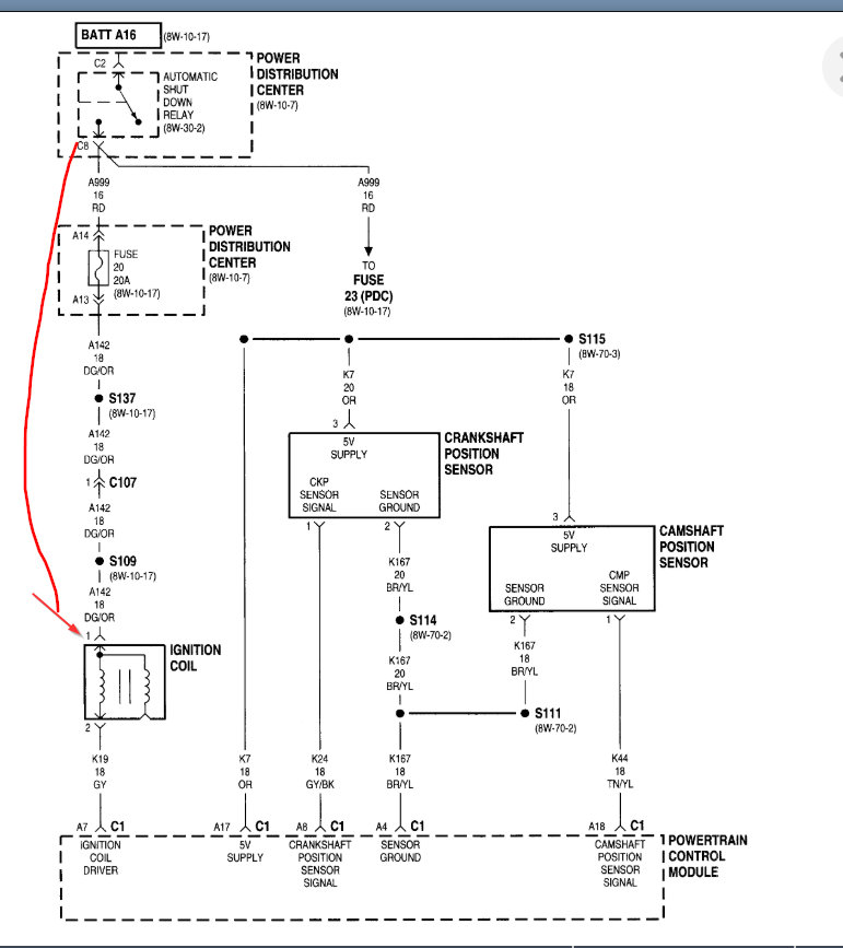
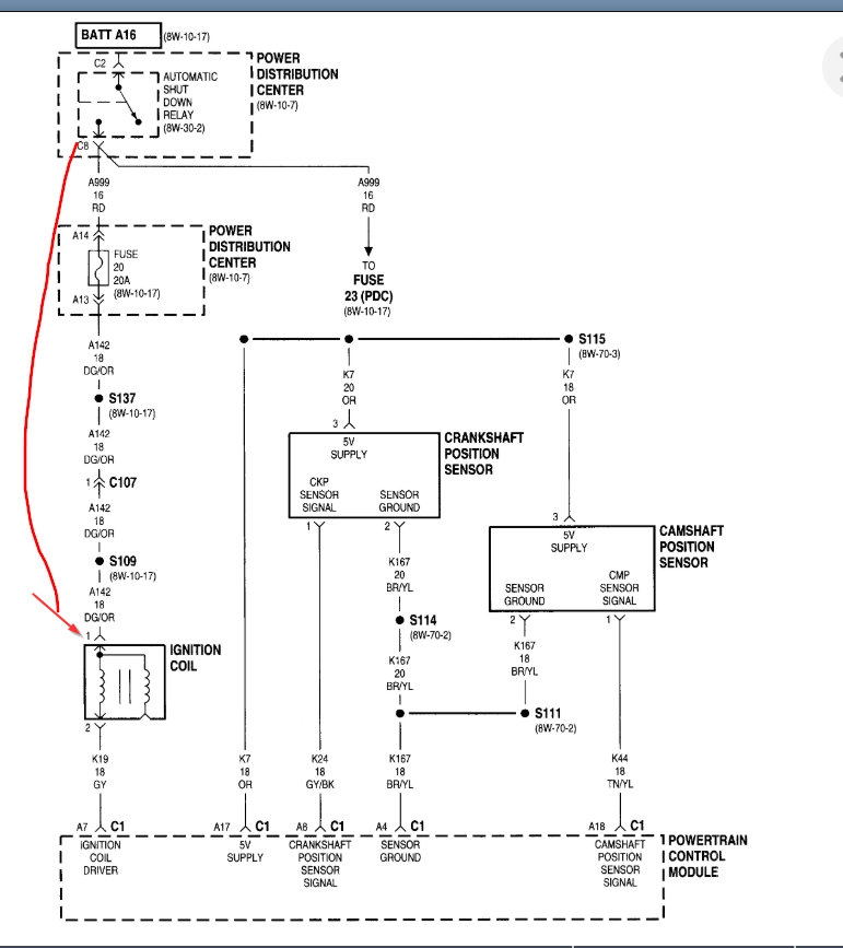
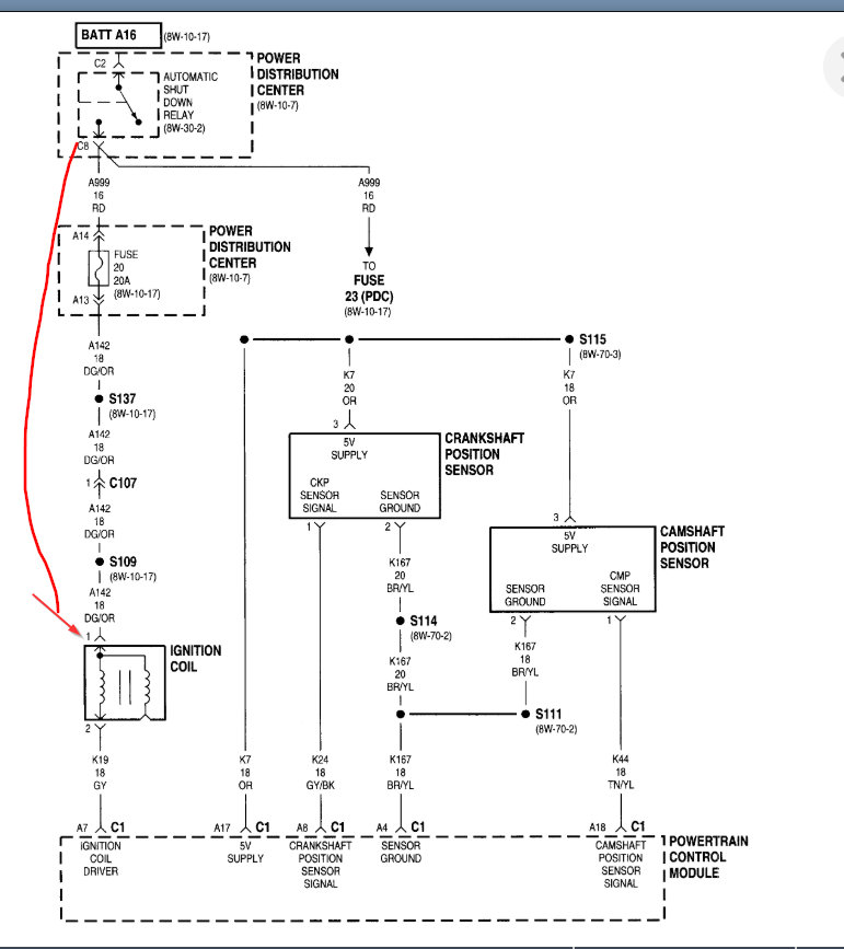
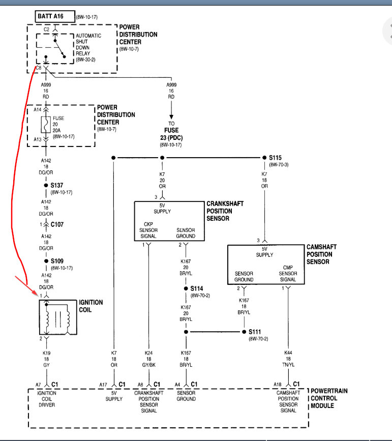
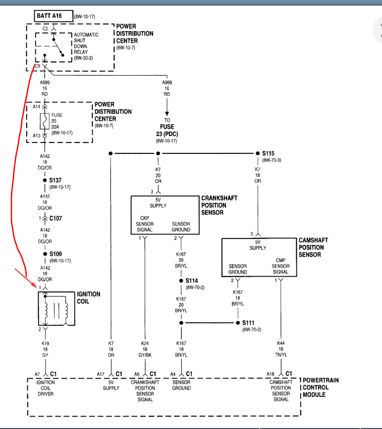
My vehicle shut off going down the road. Got pulled home an replaced crankshaft position sensor thinking that would be the problem. Of course that wasn't the problem! Now start troubleshooting an find there is no spark from coil to the distributor. My question is, is that confirmation that is definitely the coil that is bad or is there further troubleshooting left to diagnose the no spark?





