Wednesday, July 29th, 2020 AT 3:12 PM
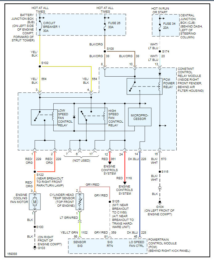
Cooling fan comes on when I start up the car with A/C on but the fan shuts off after about 30 minutes and engine reaches operating temperature. I have no idea what it can be. People say it could be the CCRM constant control relay module or the coolant temperature sensor. Is there a coolant temperature switch or is that the CCRM?

