Friday, November 29th, 2019 AT 12:13 PM
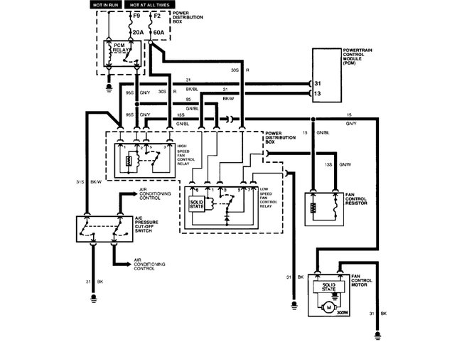
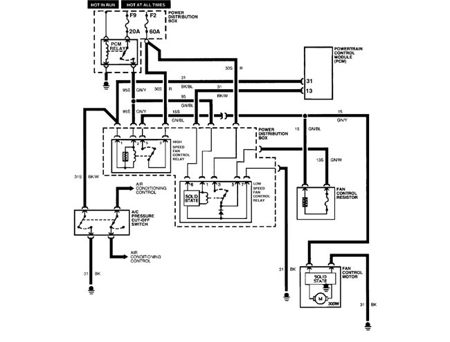
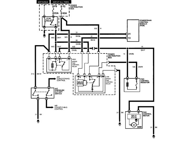
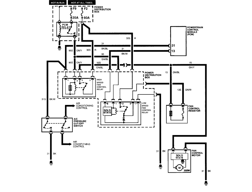
I bought a grandma vehicle for cheap and unfortunately it sat for awhile. The car only overheats when it idles and I noticed the fans don't kick on when the heat rises. I checked the fuse and it had blown. Of the two fans one wants to barely spin and I know it needs replacing. My question is, how do I go about replacing the fan do I need to remove anything or do I have to go in from the front?














