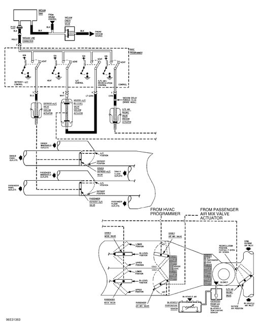
Saturday, July 15th, 2017 AT 2:46 PM
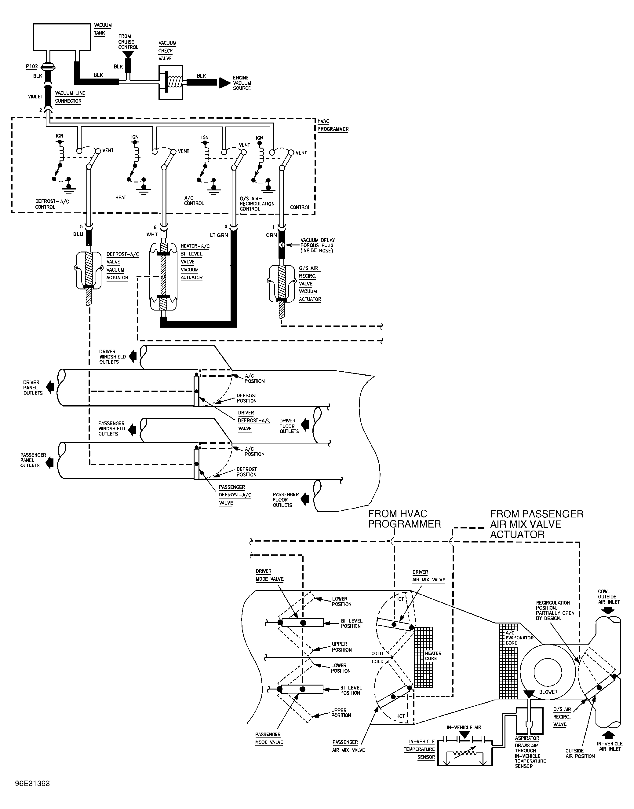
I followed your advice on replacing the A/C compressor. It is working great. I have a problem now, the cold air only blows out the defrost vent no matter what I set the control on. Any help would be greatly appreciated. Thanks again




