Saturday, October 26th, 2019 AT 10:33 AM
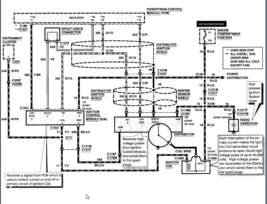
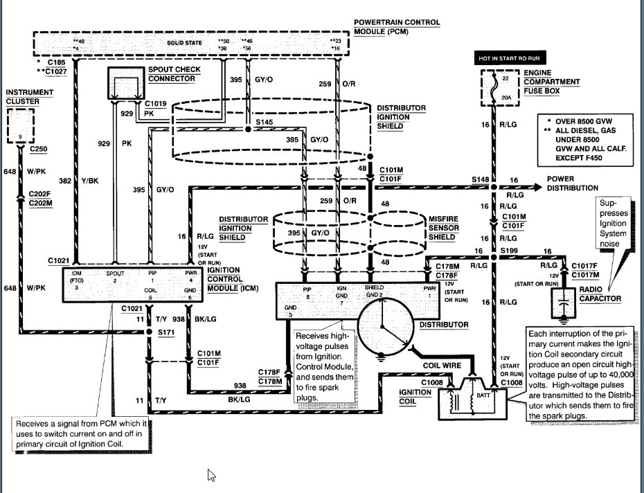
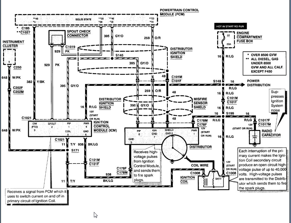
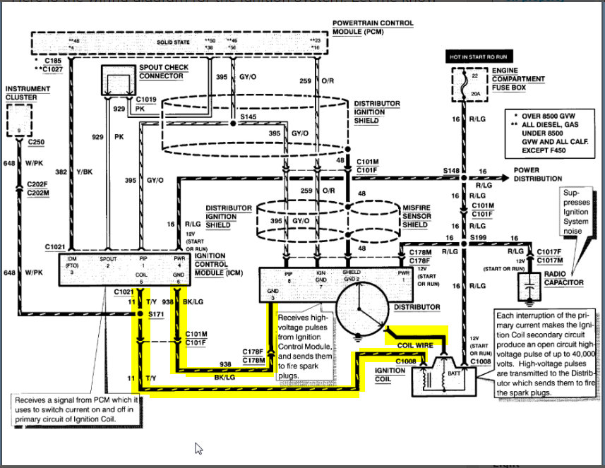
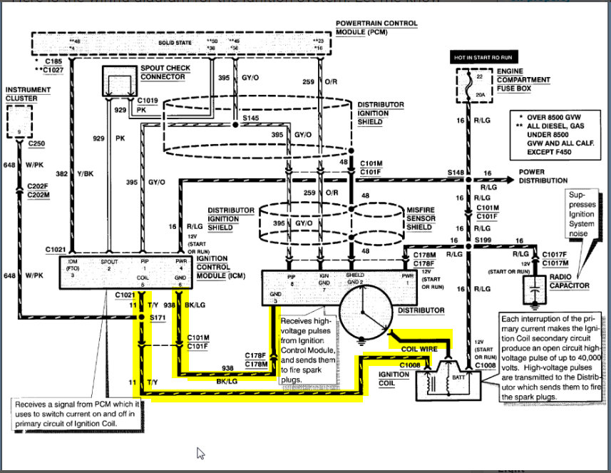
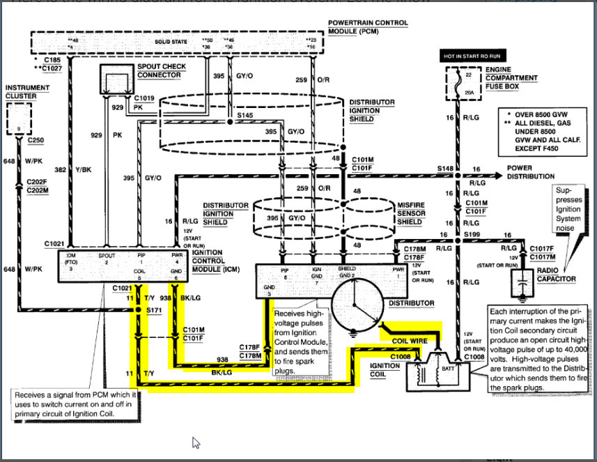
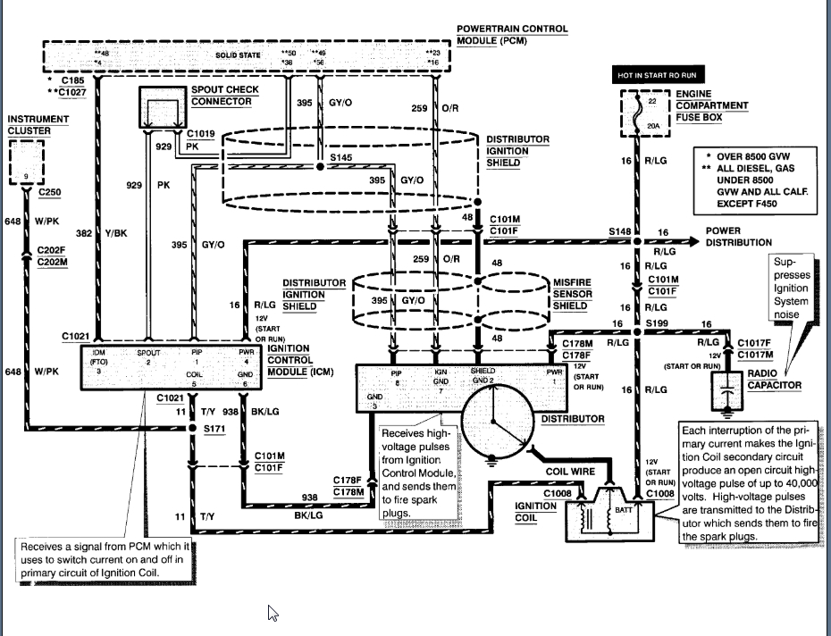
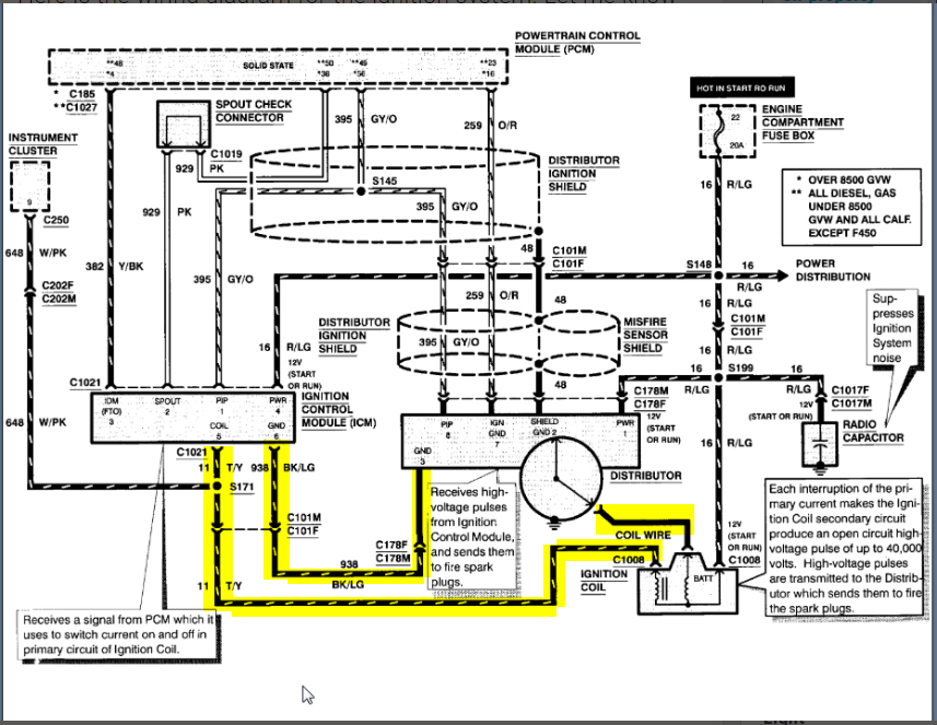
Have to rewire coil factory splice went bad 4 wires -2 wires at coil. 1(wire from distributor)1 from ignition module 1. Hot from ignition 1 from am radio.








