Code reader is not reading anything?

Tiny
RAGINGSOUL
  • MEMBER
  • 2004 CHEVROLET TAHOE
  • 5.3L
  • V8
  • 4WD
  • AUTOMATIC
  • 246,624 MILES
I have a code reader because I have the engine light on, and I also went to two different auto parts stores and tried their code readers and all three times the code reader would not read anything. Any ideas as to why or where to look. Thank you so much for your time I greatly appreciate it.
Thursday, January 9th, 2025 AT 9:50 AM

1 Reply

Tiny
STEVE W.
  • MECHANIC
  • 15,704 POSTS
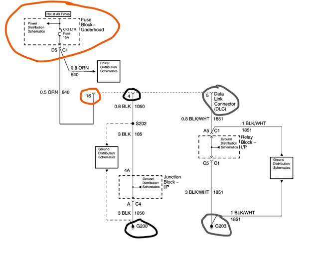
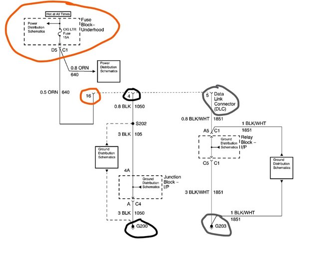
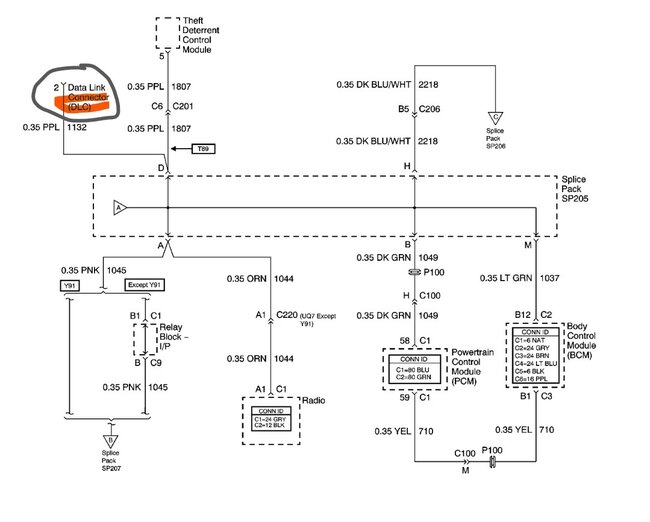
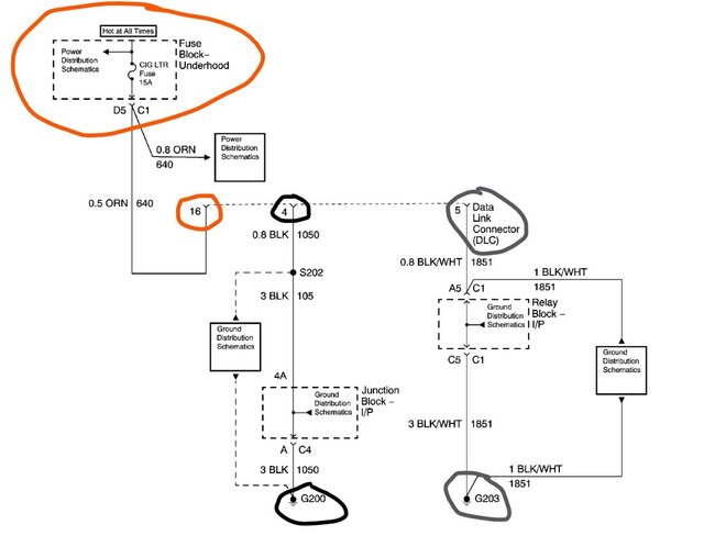
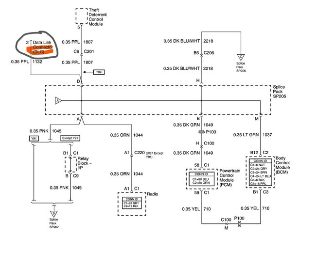
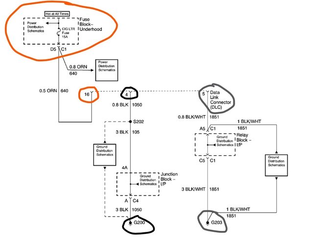
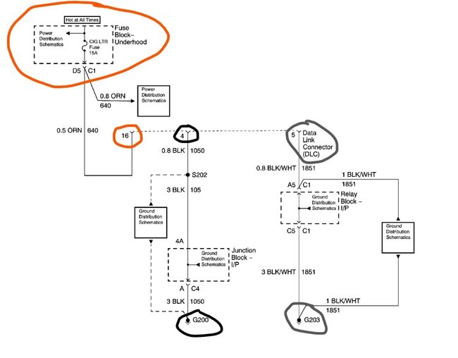
Does the reader at least turn on or does it do nothing? If it does nothing then it might be that the fuse that powers pin 16 is bad. That is the fuse for the cigar lighter and the DLC.
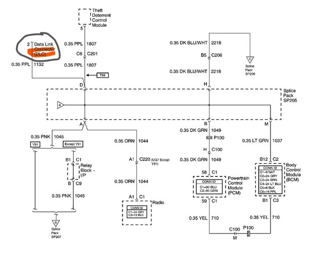
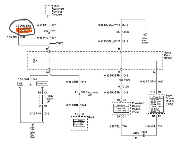
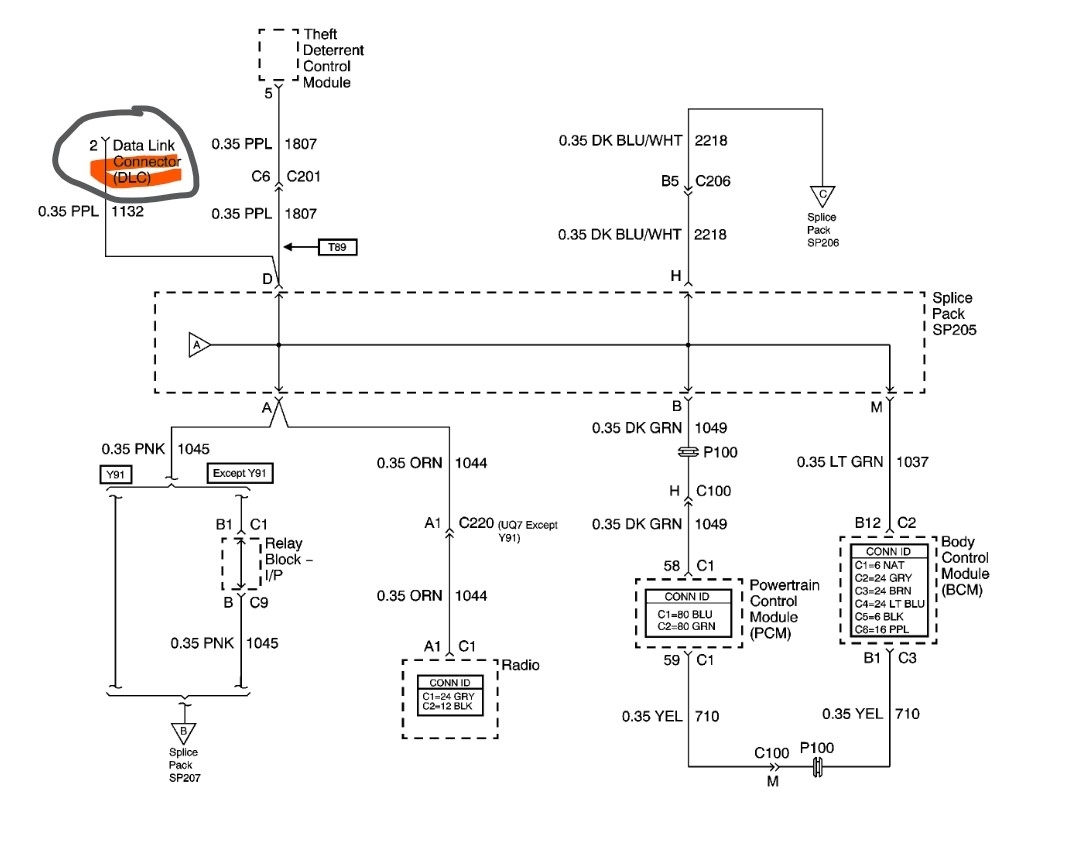
Pins 4 and 5 are both grounds. Pin 1 is the data line. Should be a purple wire.
If the reader powers up but you get no data then you might verify that the purple wire is in the connector. If those are all okay then you need to go to the PCM itself and connect the pin in the DLC to pin 58 in connector one. If you now have data, then the wire to the DLC is bad. If you still get nothing then the PCM could be faulty, or it's possible that there is a bad module that is locking up the data feed. To see that you would need an oscilloscope and find the splice pack to disconnect the data bus.
Was this
answer
helpful?
Yes
No
Thursday, January 9th, 2025 AT 10:40 AM

Please login or register to post a reply.