Code 41?

Tiny
DKRATTLI
  • MEMBER
  • 1993 DODGE STEALTH
  • 3.0L
  • 6 CYL
  • 2WD
  • AUTOMATIC
  • 107,000 MILES
I am getting a 41 code. Please let me know what is wrong and maybe a fix.
Friday, February 24th, 2023 AT 3:40 PM

11 Replies

Tiny
KEN L
  • MASTER CERTIFIED MECHANIC
  • 55,227 POSTS
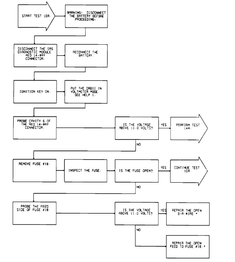
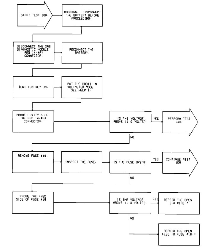
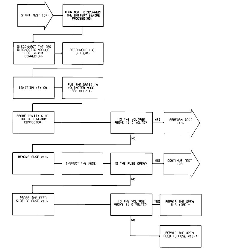
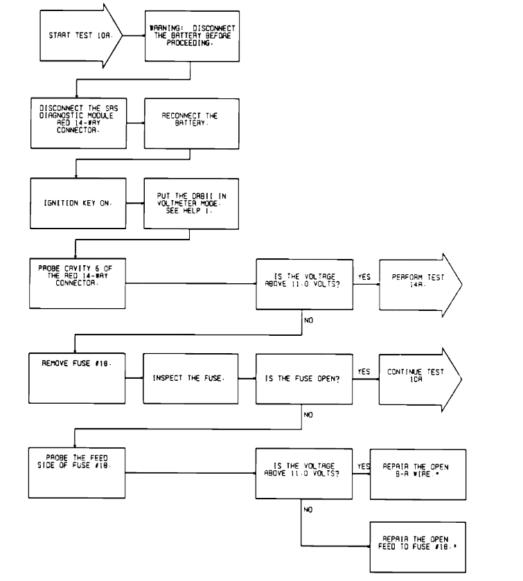
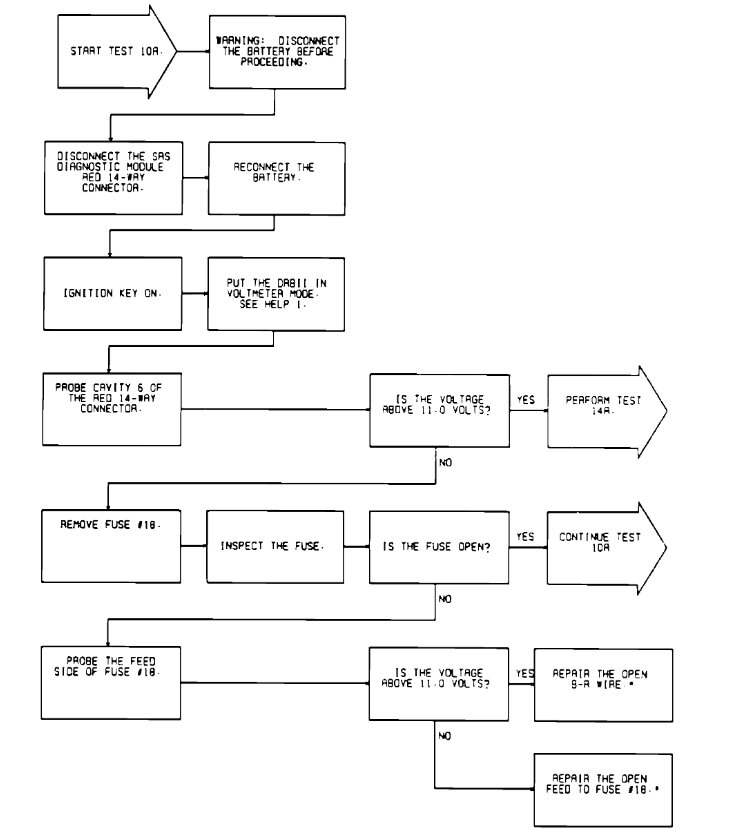
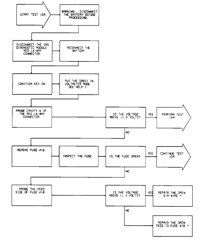
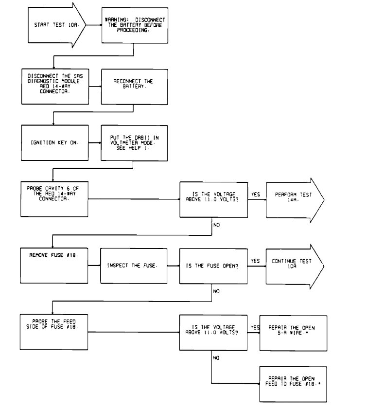
10A Diagnosing Code 41- "Ignition Voltage Low1" I have gone over the trouble tree, and it is pointing to fuse #18 being bad. Here are the trouble trees so you can look them over and I have included a guide on how to check the fuse for power as well.

https://www.2carpros.com/articles/how-to-check-a-car-fuse

The fuse panel is located under the instrument panel to the left of the steering column. Check out the images (below). Please let us know what happens.

Was this
answer
helpful?
Yes
No
Saturday, February 25th, 2023 AT 11:17 AM
Tiny
AL514
  • MECHANIC
  • 5,580 POSTS
Hello, this is a pretty old system, but it looks like a code 41 is "Ignition Voltage Low 1". Is your Airbag light on? Looks like Ken is taking care of you.
Was this
answer
helpful?
Yes
No
Saturday, February 25th, 2023 AT 11:19 AM
Tiny
DKRATTLI
  • MEMBER
  • 5 POSTS
  • 1993 DODGE STEALTH
  • 3.0L
  • V6
  • 2WD
  • AUTOMATIC
  • 107,000 MILES
I have a41 code. Please letme kno what the code is and how to repair it.
Was this
answer
helpful?
Yes
No
Saturday, February 25th, 2023 AT 12:49 PM (Merged)
Tiny
CARADIODOC
  • MECHANIC
  • 34,461 POSTS
41 - Charging system circuit not responding to control signal.

First check if the "Battery" light in the dash turns on when you turn on the ignition switch. That is the turn-on signal / circuit for the alternator's internal voltage regulator.

Running out of time tonight. I'll put some more info together for you and post it tomorrow.
Was this
answer
helpful?
Yes
No
Saturday, February 25th, 2023 AT 12:49 PM (Merged)
Tiny
DKRATTLI
  • MEMBER
  • 5 POSTS
Light and gauge both work. Have checked voltage on all input wires to alternator, replaced alternator.
Was this
answer
helpful?
Yes
No
Saturday, February 25th, 2023 AT 12:49 PM (Merged)
Tiny
CARADIODOC
  • MECHANIC
  • 34,461 POSTS
Did that solve the fault code? Were there any other symptoms or observations?
Was this
answer
helpful?
Yes
No
Saturday, February 25th, 2023 AT 2:24 PM
Tiny
DKRATTLI
  • MEMBER
  • 5 POSTS
No code came back.
Was this
answer
helpful?
Yes
No
Saturday, February 25th, 2023 AT 6:44 PM
Tiny
KEN L
  • MASTER CERTIFIED MECHANIC
  • 55,227 POSTS
AL514 and CARADIODOC our best techs, Use 2CarPros anytime, we are here to help. Please tell a friend.
Was this
answer
helpful?
Yes
No
Saturday, February 25th, 2023 AT 7:09 PM
Tiny
DKRATTLI
  • MEMBER
  • 5 POSTS
Still have not found out what caused the code.
Was this
answer
helpful?
Yes
No
Sunday, February 26th, 2023 AT 10:22 AM
Tiny
AL514
  • MECHANIC
  • 5,580 POSTS
Hello, did that code set after you replaced the Alternator or before? If it set before the alternator replacement, then a low voltage (charging) condition was the fault.
Was this
answer
helpful?
Yes
No
Sunday, February 26th, 2023 AT 12:08 PM
Tiny
CARADIODOC
  • MECHANIC
  • 34,461 POSTS
I have the same question. Did you erase the fault code after the new alternator was installed? If you didn't, it is just there from before and if it's like domestic Chrysler products of that era, the code will self-erase after 50 engine starts. Since low system voltage affects injector operation, and that could lead to increased emissions, the Check Engine light should have been on with that fault code. Some models act differently, but for most of them, even if you didn't erase the code and it's still there, the Check Engine light should no longer be on while driving unless the same original cause is still there.

Here's the reply I put together a few nights ago:

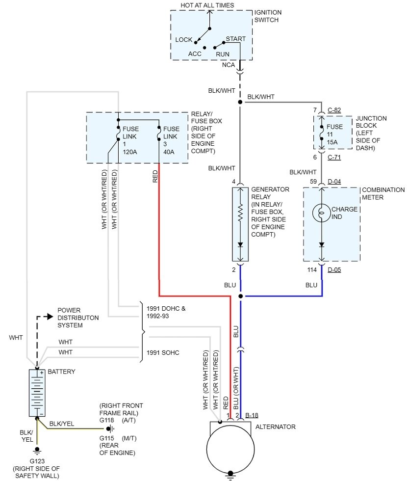
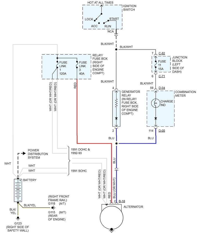
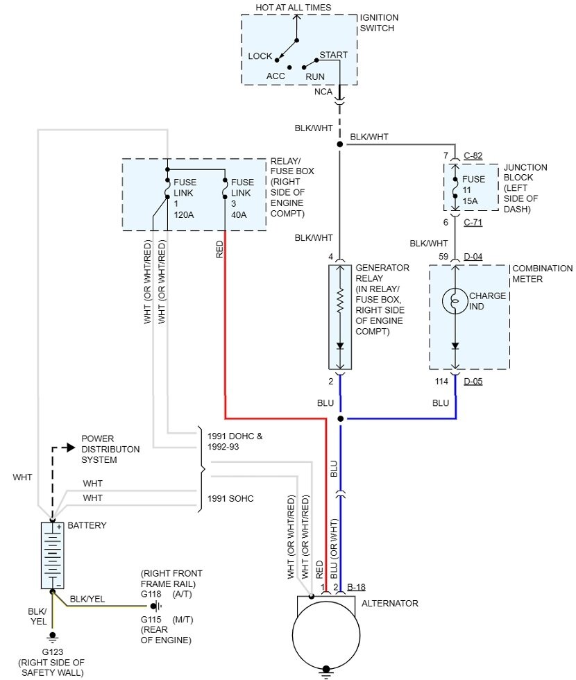
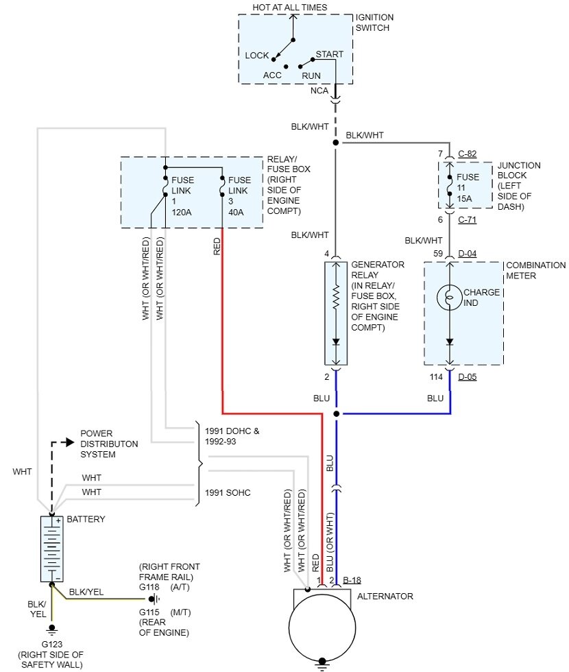
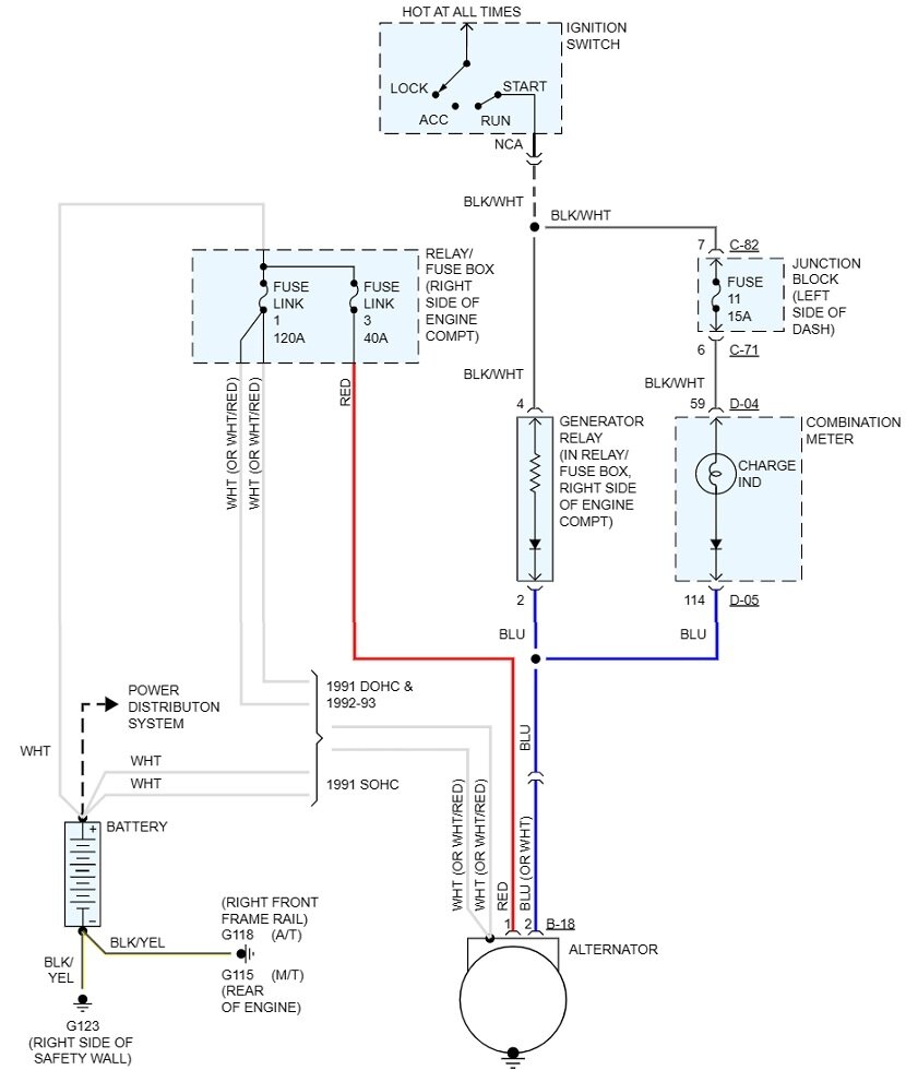
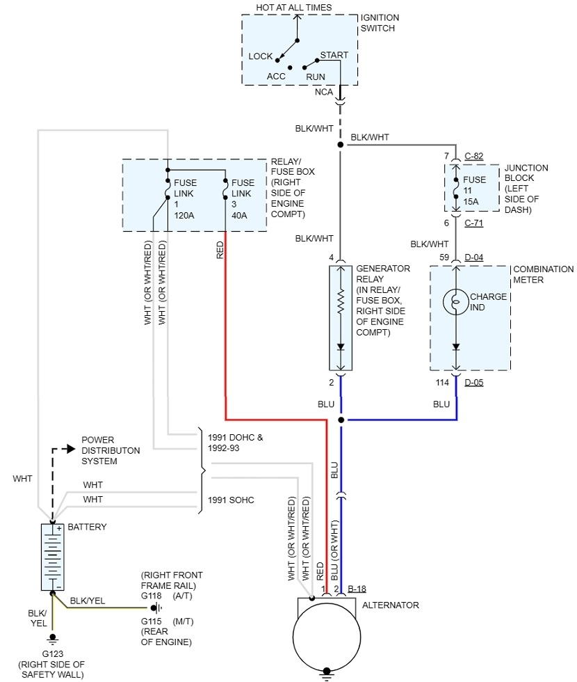
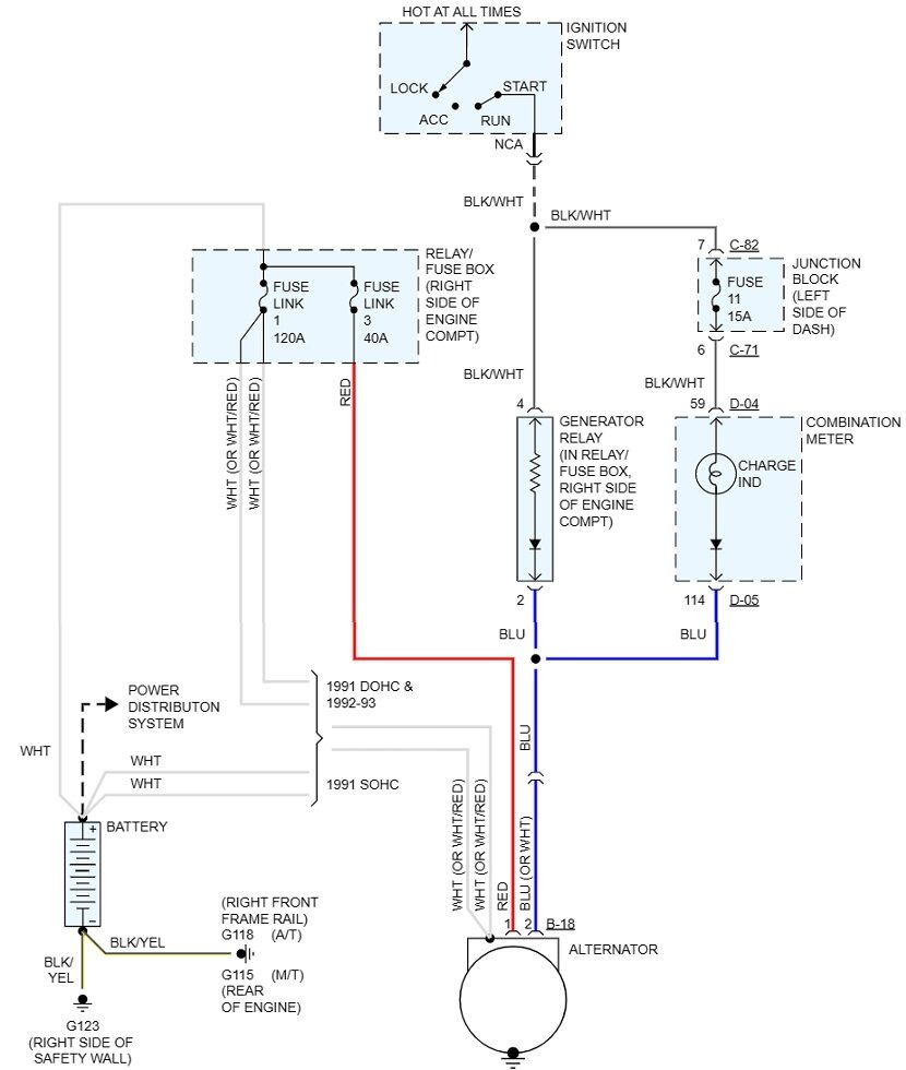
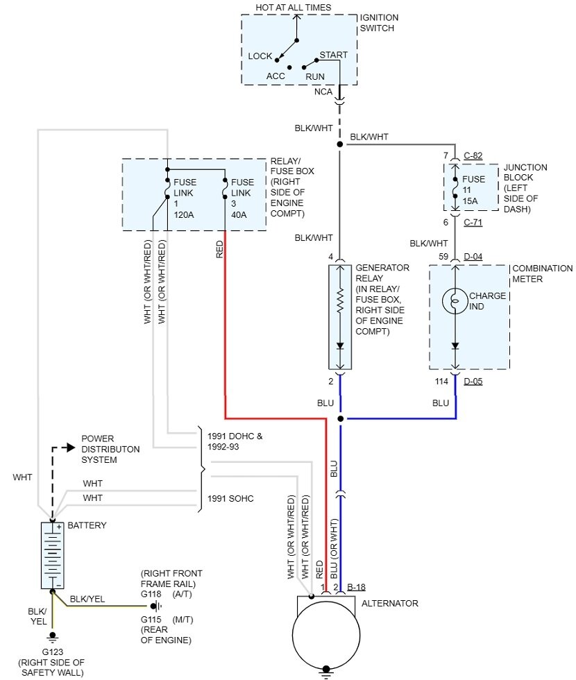
First check if the "Battery" light on the dash turns on when you turn on the ignition switch. That circuit provides the turn-on signal for the alternator's internal voltage regulator. If the light never turns on, even a brand new, good alternator won't start up.

These next tests are all done at the connector on the back of the alternator. To be valid, they must be taken with that connector plugged in. Back-probe alongside the wires where they go into the plug. If you aren't familiar with using a digital voltmeter, check out this article first:

https://www.2carpros.com/articles/how-to-use-a-voltmeter

They're using an "auto-ranging" meter here. That's an expensive feature you don't need. You can find a perfectly fine meter at Harbor Freight Tools for around $7.00. Also look at Walmart or any hardware store. If you don't know how to set it up, I can help with that.

If the "Battey" light is working, we still want to double-check it on the blue wire at the alternator. Expect to find very close to 2.0 volts. There are two other potential problems, and that one test can prove neither exists. One is if you were to find 0.0 volts on that wire. The wire would have to be grounded somewhere, such as where the harness fell down onto hot exhaust parts or is laying on the sharp edge of metal bracket. That would turn the "Battery" light on all the time, but that turn-on current would never get to the voltage regulator.

The other potential problem is a bad connection between the two mating terminals in that connector for the blue wire. That also would result in no current flow to wake up the regulator, but you'd find 12 volts on that wire. In this case the "Battery" light would never turn on. Bad connections often work momentarily when they're disturbed by taking readings. If that happens while the engine is running, all it takes is for that circuit to work for an instant. That's enough to get the charging system up and running. From then on, even if that connection on the blue wire is broken again, the system will remain self-energized and working until the engine is stopped.

I should mention too, as with all other car models that use this design, there is a bulb bypass circuit that provides the voltage regulator's start-up current if the bulb has burned out. If I drive in a customer's car and I never see that "Battery" light, I just start with the voltage reading on the blue wire. If that is roughly 2.0 volts, that circuit is working, and the bulb can be addressed later.

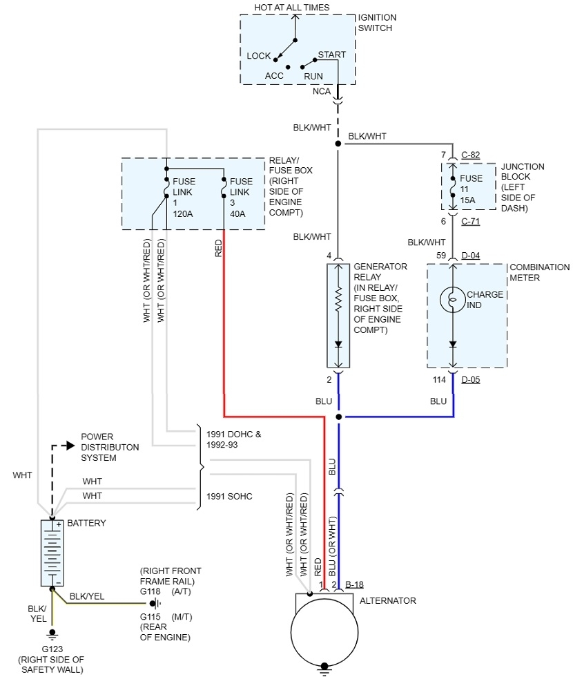
Next, move to the large bolted-on output wire. That's shown as a white wire or a white / orange wire, (orange stripe). That one must have full battery voltage all the time. If that is missing, fuse link # 1 is burned open. Only two things will cause that. Either two or more of the alternator's six "diodes" has shorted, or a metal tool touched that terminal and something metal on the engine at the same time.

I can't remember if that 120-amp fuse link is an actual fuse or if it's a short piece of wire. If your car has a regular fuse that you can physically see if it's blown, you can gloss over the next few paragraphs. Consider them exciting reading material, but it doesn't apply to standard fuses.

If it's a wire, I'm going to add a little more confusion. When a fuse link wire burns open, where it arcs as it melts, it leaves behind a trail of carbon. That carbon can usually pass just enough current for a digital voltmeter to incorrectly pick up, or "see" 12 volts, thus giving a false indication that circuit is okay. This is where a test light can be much more accurate. While it won't give you an exact voltage reading, it will only light up full brightness if that fuse link wire is okay. Test lights require current flow to work. That current can't get through a carbon trail.

If you need it, here's an article that shows how to use a test light:

https://www.2carpros.com/articles/how-to-use-a-test-light-circuit-tester

This has to be the older, inexpensive style that uses an ordinary light bulb, not one of the newer expensive types with all kinds of circuitry built in. You'll find these for around $3.00 at the same places that sell voltmeters.

A different way to verify this output circuit is okay is to measure on that output stud again with the engine running. If the fuse link wire is burned open, the alternator can be working just fine, but its current can't get back to the battery through that carbon track. This is where you'll find much higher voltage on the alternator's stud than what you find across the battery. For example, since the battery is running the electrical system, its voltage is likely to be drawn down to, . . . let's say, . . 12.4 volts. At the alternator you might find well over 15 volts. That few volts difference proves that fuse link is burned open. If the fuse was good, the voltages at both places has to be exactly the same.

I should clarify too, all this extra confusion refers to fuse link wires where a carbon track can be left behind inside the insulation. If these are standard fuses in your car, usually where you can see the element to inspect it, this doesn't apply. Regular fuses don't leave a carbon track behind.

The last test is on the red wire in the connector. This one also must have full battery voltage all the time. If it's missing, suspect the 40-amp fuse link # 3 is burned open. This circuit provides the current the voltage regulator uses to energize the rotating electromagnet, or "field coil", and it's where it monitors system voltage.

In this second drawing below, item "B" shows what fuse link wires on this model look like. The terminology gets a little blurry here, but it looks like the fuses we're interested in are right next to the battery, item "A". That is shown in the third drawing. If this is too hard to read, I can cut it into pieces and expand them for you, or you can copy them into a typing program such as MS Word where they can be expanded. I pointed out fuse links # 1 and # 3.

Based on how the fuse symbols are shown, it looks like these are indeed fuse link wires. Tell me if that is what you find. They still can be a plug-in style. Plug-in spade terminals can only handle just so much current. Asking them to pass up to 120 amps is asking too much, so you'll find fuse link # 1 is bolted in. In other car brands such as in GMs and domestic Chrysler products, fuse link wires are over 6" long and are in a part of the harness. GM's commonly are attached to the starter solenoid, merely as a convenient tie point. The starter system isn't actually involved with them. On early to mid '90s Chrysler front-wheel-drive cars, you'll find a whole bundle of fuse link wires running around the left front strut tower, next to the driver's side hood hinge. They can be tested by gently tugging on them. If they act like a piece of wire, they're okay. If one is burned open, it will act like a rubber band.

Plugged-in fuse links have a very low failure rate, so you are likely to find good replacements in a salvage yard. You can buy new ones too. When they're spliced into a wire, you can buy replacement wires at any auto parts store. Do not use regular wire. These are smaller diameter than the wire they protect, making them the weak link in the chain, and their insulation is designed to not burn or melt. The wire has a dull color that denotes its current rating. A new piece is around 12" long. That's plenty to cut into pieces to make two or three repairs. You don't have to use the entire piece.

These are the basic tests you can do to diagnose a dead charging system. Beyond that, there is one more defect that only your mechanic can identify. That is when one of the six internal diodes has failed. All alternators put out three-phase output current which is very stable and efficient. With one failed diode, you will lose one phase, and that results in a loss of exactly two thirds of the unit's current-generating capacity. The standard alternator for your model is a 90-amp alternator. With one bad diode, all it will be able to develop is very close to 30 amps. That is usually not enough to run the entire electrical system under all conditions. The battery will have to make up the difference as it slowly runs down over days or weeks. The best indication you might find for this condition is an irritating whine on AM radio. A professional load tester looks for excessive "ripple voltage" which is produced when one phase is missing. A few testers that can make a paper printout will list ripple voltage as a value. Most tester simply show it as "low" or "high" on a relative bar chart.

Let me know if that gets you through the diagnosis or if you have more questions or observations.
Was this
answer
helpful?
Yes
No
Monday, February 27th, 2023 AT 3:42 PM

Please login or register to post a reply.