Thursday, July 7th, 2016 AT 6:07 PM
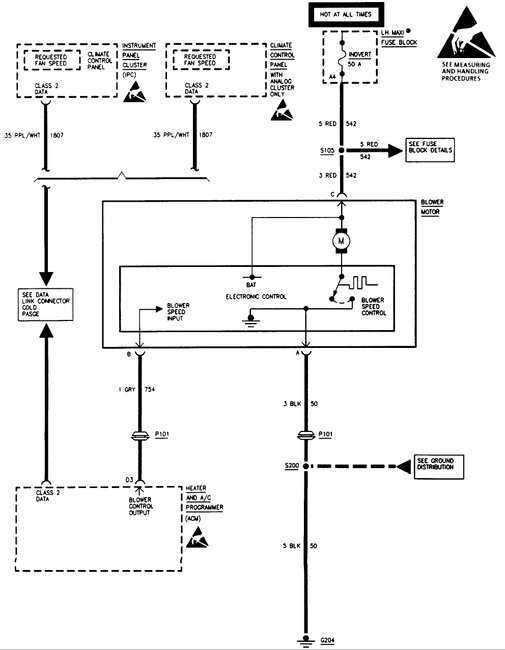
Hello everyone, this has been going on for a while now, I just have not been to concerned about it until my move to Florida. Having air conditioner in my car would be wonderful. The heat/air conditioner does not work. The display unit works, but no matter what setting I put it on nothing will blow from the front vents, defrost, or floor vents. I get free flow heat/air conditioner when moving down the road. I checked and got no ACM codes. The rear/arm rest vent blows when I turn it on. Which seems odd to me. I am not the most skilled when it comes to working on vehicles, so be descriptive in your replies so I may do everything right please. I tried asking on a forum and was not getting any return replies.




