After plugging in a phone to charge my vehicle will not start

Tiny
79CJ7AUTO
  • MEMBER
  • 1979 JEEP CJ7
  • 5.0L
  • V8
  • 4WD
  • AUTOMATIC
  • 38,000 MILES
Was driving my vehicle to help buddy look for a deer, stopped the vehicle, he plugs his phone in to charge in the vehicle. He turned to key to "run" position instead of turning key back. After about forty five minutes I go to start the vehicle to leave. It turns over but will not crank. Couple days go by I get to trying to find out what is wrong with it. Nothing has worked. I have replaced pick up coil inside distributor, coil, ignition control module.

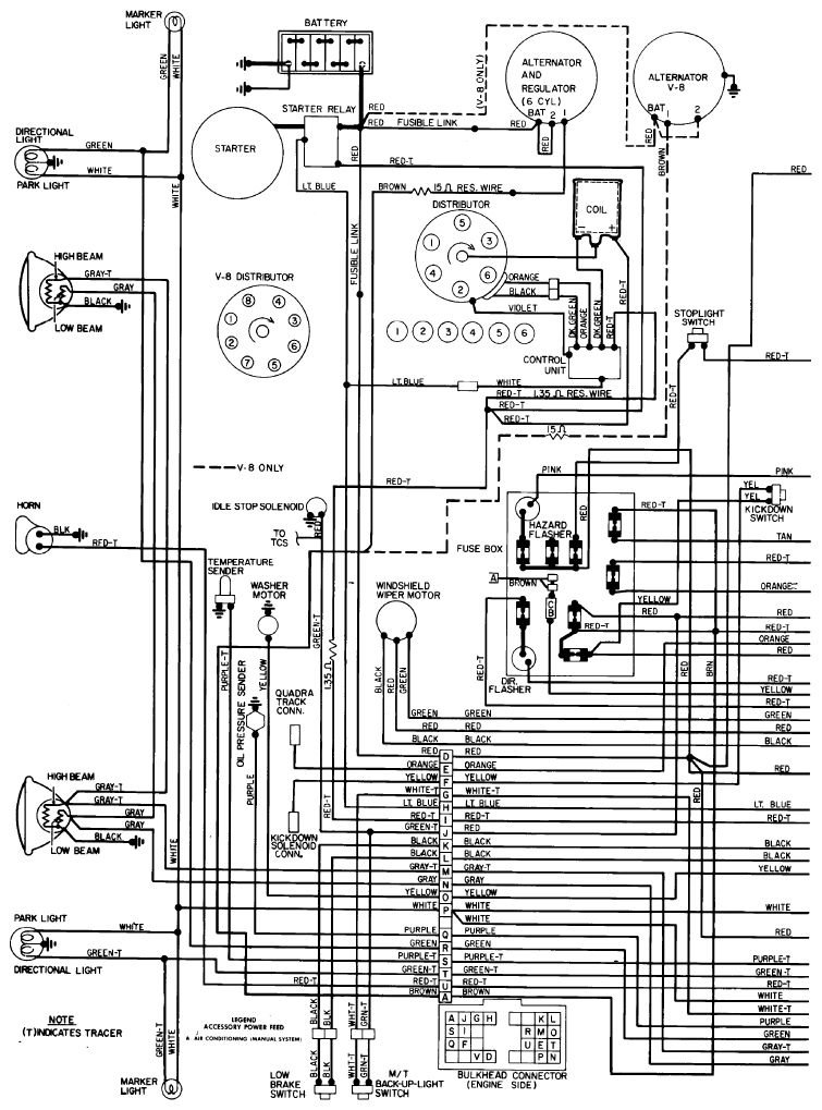
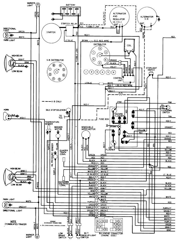
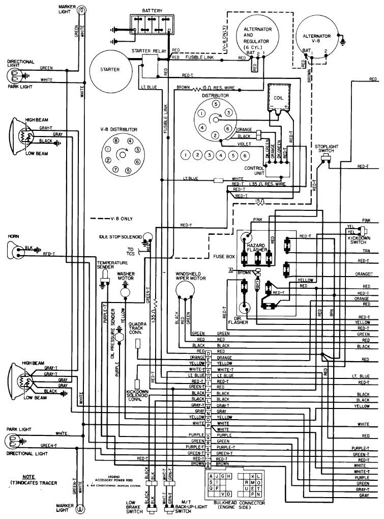
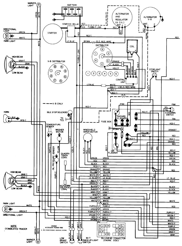
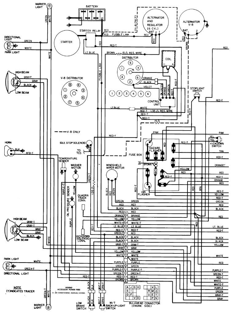
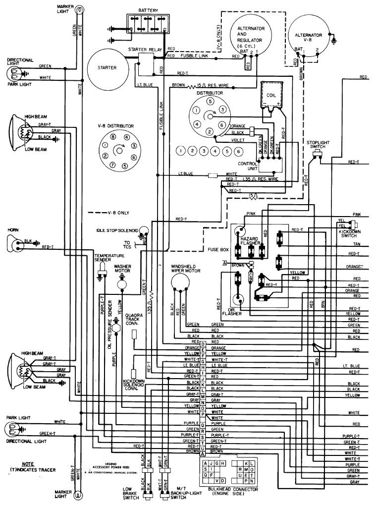
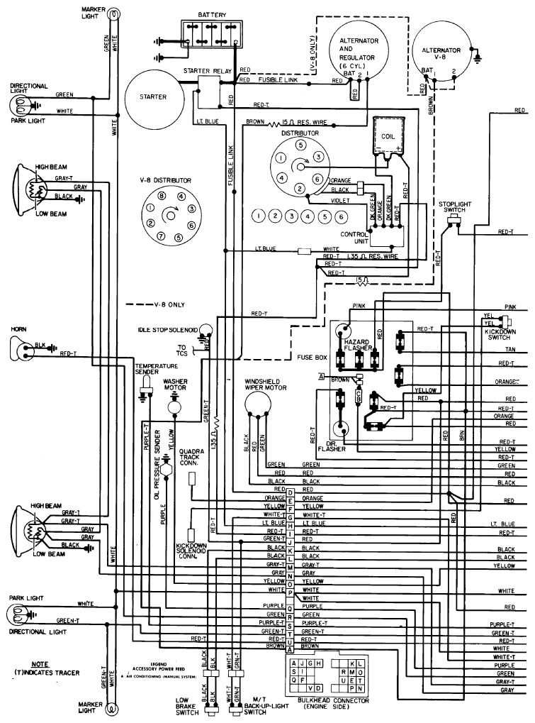
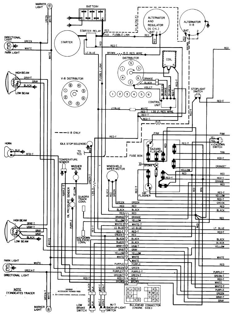
My vehicle had a resistor wire, I am guessing, going to coil frame. There where only about two strands of wire holding on. So I went to parts house to get a new one and the said I have to buy ballast resistor now. Anyways I have not found good diagram to install new ballast resistor,
Any help would be appreciated!
Tuesday, December 20th, 2016 AT 7:43 PM

2 Replies

Tiny
HMAC300
  • MECHANIC
  • 48,601 POSTS
See link to test system wire going to ignition switch is one to put a ballast resistor in. Also, if just a couple of strands you can repair it by shortening it then reattaching if long enough.
Was this
answer
helpful?
Yes
No
Wednesday, December 21st, 2016 AT 7:10 AM
Tiny
STEVE W.
  • MECHANIC
  • 15,697 POSTS
Looking at the wiring diagram, it appears that you have a couple different resistance wires. One (brown -15 ohm) runs from the bulkhead connector to terminal one on the alternator. Another is a (red t 1.35 ohm )wire that runs from the bulkhead connector to a splice that feeds coil pos, starter relay, and the ignition control module. That one is strange though, I can see dropping the voltage some to the coil to keep it cooler.
Was this
answer
helpful?
Yes
No
Wednesday, December 21st, 2016 AT 9:24 AM

Please login or register to post a reply.