Circuit board

Tiny
GORDONSUE MANNING
  • MEMBER
  • 2006 FORD FREESTAR
  • 3.9L
  • 6 CYL
  • 2WD
  • AUTOMATIC
  • 170,000 MILES
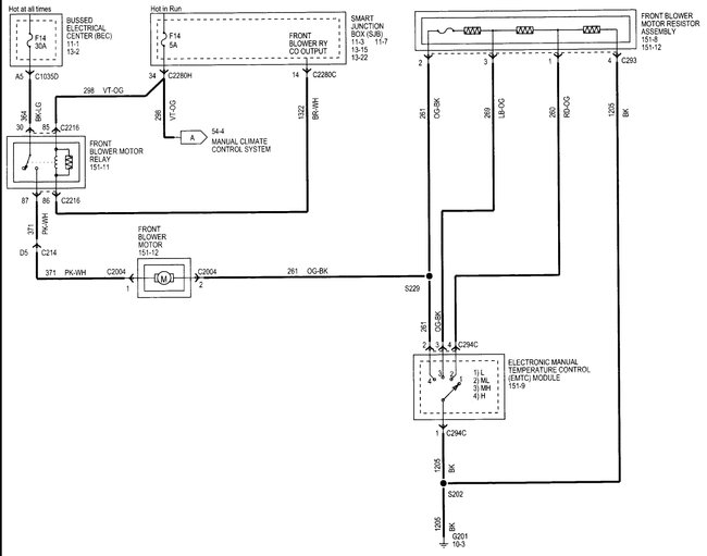
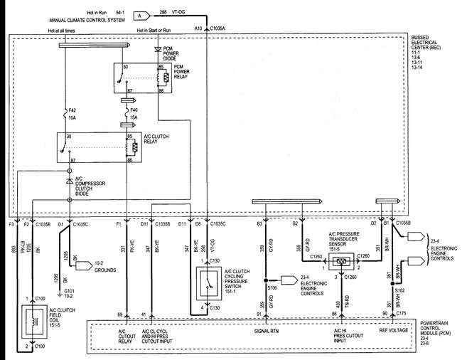
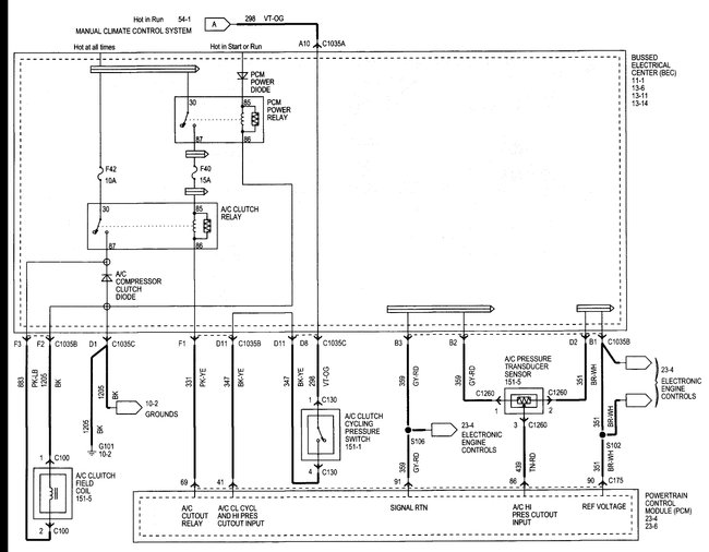
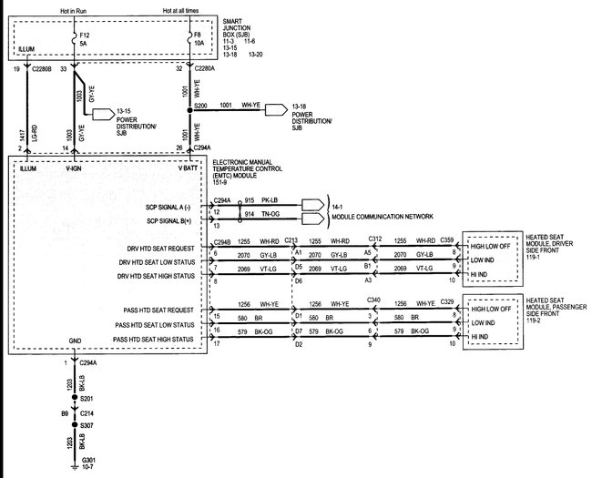
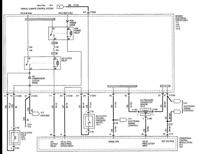
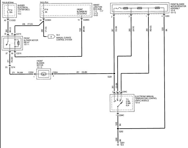
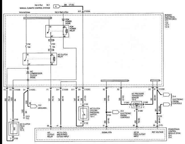
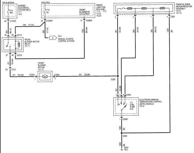
All environmental controls stopped working. No fan speed, no heat control, no A/C control, no vent control.
This is a manual control system.
There is a circuit board behind these control switches which I believe is the problem, but I cannot find anyone who has one or can order one.
Can you help please?
Tuesday, October 17th, 2017 AT 1:39 PM

1 Reply

Tiny
STEVE W.
  • MECHANIC
  • 15,700 POSTS
That is not a separate part you have to get the complete control panel either from the dealer or a salvage yard. Yard pricing around me runs from $20.00 to $90.00 depending on if you have rear controls as well.

However, you might want to check all of the fuses first. That unit has a bunch.
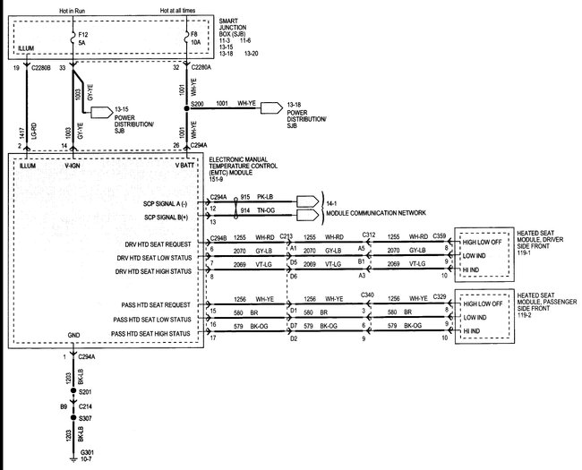
Fuses 8, 12 and 14 in the smart junction box all provide power to it in some manner.
I would also pull the control and verify power at the actual connections before condemning it. I have seen quite a few of the "Smart Junction boxes" act dumb.
Was this
answer
helpful?
Yes
No
+1
Tuesday, October 17th, 2017 AT 3:18 PM

Please login or register to post a reply.