Wednesday, November 11th, 2009 AT 10:56 AM
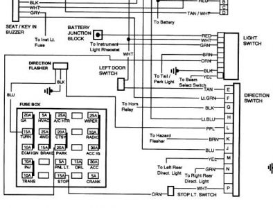
I recently bought a truck from a buddy of mine whom never had a problem with it. Recently my park lps fuse keeps blowing which controls my running lights and my dash lights. I temporarily fixed it by wrapping a gum wrapper around the fuse and putting it in. Worked for a month or so but lastnight I hit a speed bump pretty hard and it stopped working and actually started melting the fuse. Where should I start looking and is this a common problem with these vehicles? 1992 Chevy CK1500 4x4 5.7L v8



