Hazard Switch Replacement

Tiny
PNHDFV
  • MEMBER
  • 1999 CHEVROLET SUBURBAN
  • V8
  • 4WD
  • AUTOMATIC
  • 158,000 MILES
I have a broken hazard flasher switch, I believe the flasher and turn signals and wiper switch is all incorporated into one single module, what is the easiest way to replace the hazard signal switch? Do I have to pull the steering wheel and associated components to repair the problem?
Friday, January 16th, 2009 AT 4:55 PM

12 Replies

Tiny
KEVIN12881
  • MEMBER
  • 336 POSTS
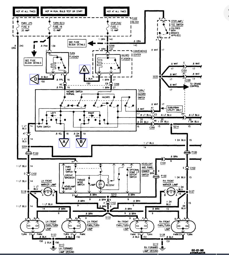
Yes yes and yes. They are all together, you have to pull the wheel, but it is not too hard. Your biggest challenge is to find the part. Then get a steering wheel pully, advanced let me rent one, And go to work. I can send you more detailed info, but lets start off with the basic. AIR BAG! Remove air bag fuse. Two screws in back of steering wheel will remove cover. Once you see the giant nut and bolt, make sure that there are arrows that show its location, if not draw with sharpie. You will also need those cool little needle nose pliers that remove those C clamps. It is not that hard just pay attention to the order of things and put back together the opposite way of removing. Check out the diagrams (Below). Please let us know what happens.
Was this
answer
helpful?
Yes
No
Friday, January 16th, 2009 AT 5:09 PM
Tiny
JOEMAR2891
  • MEMBER
  • 5 POSTS
  • 1995 CHEVROLET SUBURBAN
  • 75,000 MILES
I have a 1995 K1500 chevrolet suburban. The hazard light button on top of the steering wheel column has broken off and therefore the hazard lights are stuck on. I found which fuse is connected to them and have pulled it, but unfortunately this fuse also controls the turn signals as well as the brake lights.

I'm wondering if there is an easy fix to be able to just disengage the hazard lights without having to take the car to an auto repair shop and having them completely disengage the steering column.
Was this
answer
helpful?
Yes
No
+2
Monday, January 25th, 2021 AT 1:16 PM (Merged)
Tiny
CADIEMAN
  • MECHANIC
  • 3,544 POSTS
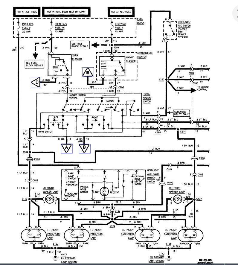
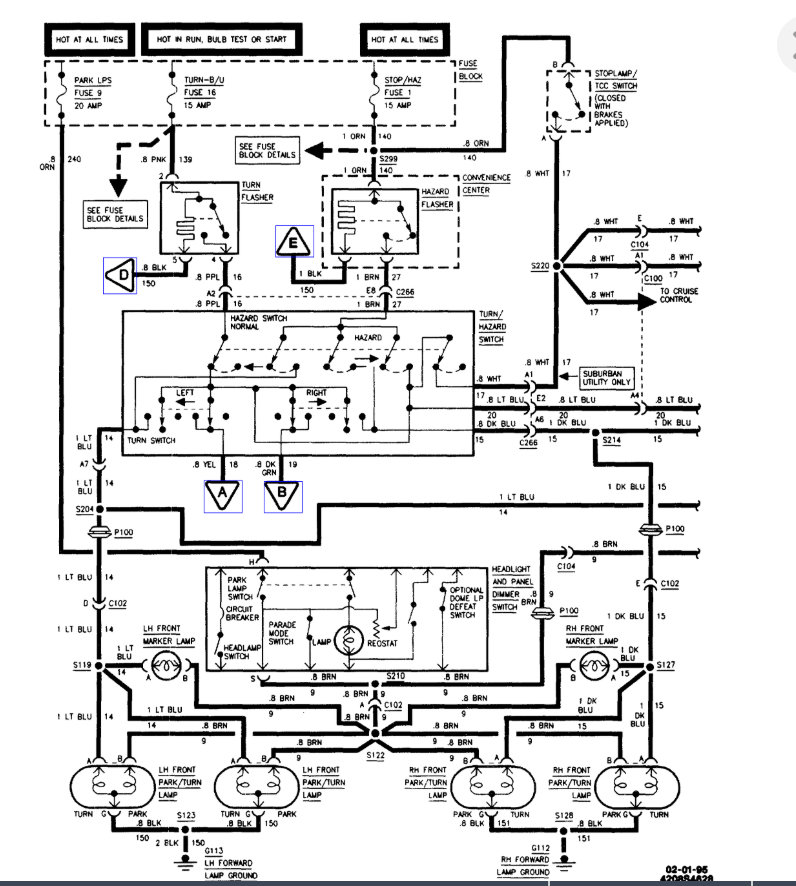
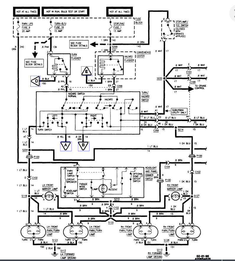
There are is no easy way to do that it's better just to replace the combination switch. Here are the instruction and diagrams below:

REMOVAL
Remove or disconnect the following:
1. Make sure the lever is in the center or "Off" position.
2. Negative battery cable.
3. Disable the SIR system.
4. Inflator module.
5. Tilt wheel lever.
6. Horn contact (if equipped with SIR).
7. Horn pad assembly (if not equipped with SIR).
8. Steering wheel nut.
9. Steering wheel using a steering wheel puller.
10. Knee bolster.
11. Loosen steering column bracket nuts.
12. Two TORX(R) head screws from lower column cover.
13. Lower column cover. Tilt cover down and slide back to disengage locking tabs.
14. Two TORX(R) head screws from upper column cover.
15. Steering column lock set.
16. Upper column cover.
17. Two wire harness straps from steering column wire harness.
18. Retainer CPA and connector from BTSI.
19. Steering column bulkhead connector from vehicle wire harness.
20. Gray and black connectors of switch from column bulkhead connector.
21. Two TORX(R) head screws on switch.
22. Multifunction turn signal/hazard switch.

INSTALLATION

CAUTION: Always use the correct fastener in the proper location. When you replace a fastener, use ONLY the exact part number for that application. The manufacturer will call out those fasteners that require a replacement after removal. The manufacturer will also call out the fasteners that require thread lockers or thread sealant. UNLESS OTHERWISE SPECIFIED, do not use supplemental coatings (paints, greases, or other corrosion Inhibitors) on threaded fasteners or fastener joint interfaces. Generally, such coatings adversely affect the fastener torque and joint clamping force, and may damage the fastener. When you install fasteners, use the correct tightening sequence and specifications. Following these instructions can help you avoid damage to parts and systems.

Install or connect the following:
1. Multifunction turn signal/hazard switch.
- Use small blade screwdriver to compress electrical contact and move multifunction switch into position.
- Electrical contact must rest on cancelling cam assembly.
2. Two TORX(R) head screws on switch. Tighten to 6 Nm (53 lb in).
3. Gray and black connectors of switch to column bulkhead connector.
4. Steering column bulkhead connector to vehicle wire harness.
5. Connector and retainer CPA to BTSI.
6. Two wire straps on steering column wire harness.
7. Upper column cover.
8. Steering column bracket nuts. Tighten to 30 Nm (22 lb ft).
9. Knee bolster.
10. Steering column cylinder lock set.
11. Two TORX(R) head screws to upper column cover. Tighten to 1.4 Nm (12 lb in).
12. Lower column cover.
13. Two TORX(R) head screws to lower column cover. Tighten to 6 Nm (53 lb in).
14. Make sure the lever is in the center or "OFF" position.
15. Steering wheel onto the steering shaft.
16. Steering wheel nut. Tighten to 40 Nm (29 lb ft).
17. Horn pad assembly (if not equipped with SIR).
18. Horn contact (if equipped with SIR).
19. Inflator module.
20. Tilt wheel lever.
21. Negative battery cable.
22. Enable the SIR system (if equipped).

Check out the diagrams (below). Please let us know if you need anything else to get the problem fixed.

Cheers
Was this
answer
helpful?
Yes
No
+1
Monday, January 25th, 2021 AT 1:16 PM (Merged)
Tiny
JOEMAR2891
  • MEMBER
  • 5 POSTS
So removing this fuse will only disconnect the hazard lights? I read online and it said the fuse would also disconnect the brake lights.
Was this
answer
helpful?
Yes
No
Monday, January 25th, 2021 AT 1:16 PM (Merged)
Tiny
CADIEMAN
  • MECHANIC
  • 3,544 POSTS
Don't remove the fuse. Remove the flasher that will stop the hazards lights and all the other things will work properly. Just follow the clicking noise to the flasher and remove it. But if the switch is broken the turn signal may not work either.
Was this
answer
helpful?
Yes
No
+2
Monday, January 25th, 2021 AT 1:16 PM (Merged)
Tiny
JOEMAR2891
  • MEMBER
  • 5 POSTS
Could you be a little more specific about the clicking noise and how to remove the remaining piece of the flasher so that the brake lights and turn signals will work properly?

My worry is that if I remove the remaining piece of hazard flasher, it will exacerbate the problem and will not resume the "default" position of the hazard flasher as "off" with fully functional turn signals and brake lights.

Any kind of schematic about how the hazard flasher is designed would be extremely helpful.
Was this
answer
helpful?
Yes
No
Monday, January 25th, 2021 AT 1:16 PM (Merged)
Tiny
CADIEMAN
  • MECHANIC
  • 3,544 POSTS
Sure no problem. Do you hear the clicking noise when the flasher is blinking? Go to the inside fuse panel. There should be a round flasher there just remove it. If it's not there follow the clicking noise to the flasher and unplug it.
Was this
answer
helpful?
Yes
No
+1
Monday, January 25th, 2021 AT 1:16 PM (Merged)
Tiny
JOEMAR2891
  • MEMBER
  • 5 POSTS
I was able to find the flasher underneath the drivers side dash. However, upon removing it I found that the brake lights and turn signals (with the exception of the center mounted light stopped working). There are a lot of wires coming out of this inside fuse panel. Is there any way one of these would disable just the flasher?
Was this
answer
helpful?
Yes
No
Monday, January 25th, 2021 AT 1:16 PM (Merged)
Tiny
CADIEMAN
  • MECHANIC
  • 3,544 POSTS
Then this problem is in the turn signal switch you will need to replace it.
Was this
answer
helpful?
Yes
No
Monday, January 25th, 2021 AT 1:16 PM (Merged)
Tiny
JOEMAR2891
  • MEMBER
  • 5 POSTS
You were right, removing the flasher underneath the drivers side dash does still allow the brake lights to work. However, the switch in the steering column has to be in the correct position to permit this to occur, and since my switch has broken, the only way for me to accomplish this is by wedging something in between to keep the switch in that position.

Do you know if there is a wire that goes directly to the switch behind the steering wheel, that I can gain easy access to that will allow me to disengage this switch?

Ultimately I do realize that the steering column needs to be disassembled and the turn signal assembly replaced, I'm just looking for a temporary fix that's better than the "wedging" I've been doing, so that I can get the car back to my mechanic without getting pulled over for not having proper signaling.
Was this
answer
helpful?
Yes
No
Monday, January 25th, 2021 AT 1:16 PM (Merged)
Tiny
CADIEMAN
  • MECHANIC
  • 3,544 POSTS
I am sorry there is really nothing you can do except replace the turn signal switch.
Was this
answer
helpful?
Yes
No
Monday, January 25th, 2021 AT 1:16 PM (Merged)
Tiny
KASEKENNY
  • MECHANIC
  • 18,907 POSTS
As mentioned earlier the only possible solution for this is to have the switch in the off position and then remove the flasher. This will allow everything else to work but not the hazards. Clearly that does not solve your issue.

To answer the last question, there is no one wire that runs to the hazard switch that can be removed.

Unfortunately the only solution for this is to replace the switch. Please let us know if there is anything else needed and we can help out. Thanks
Was this
answer
helpful?
Yes
No
Monday, January 25th, 2021 AT 1:16 PM (Merged)

Please login or register to post a reply.