XTooltipElement
Service Information
2001 Chevrolet Chevy K Silverado - 4WD | Sierra, Silverado, Suburban, Tahoe, Yukon (VIN C/K) Service Manual | Document ID: 667631
DTC P0102
Circuit Description
The mass air flow (MAF) sensor is an air flow meter that measures the amount of air entering the engine. The powertrain control module (PCM) uses the MAF sensor frequency signal in order to provide the correct fuel delivery for a wide range of engine speeds and loads. A small quantity of air entering the engine indicates deceleration or idle. A large quantity of air entering the engine indicates an acceleration or a high load situation. The MAF sensor has an ignition positive voltage circuit, a ground circuit and a signal circuit. The PCM applies a voltage to the sensor on the signal circuit. The sensor uses the voltage in order to produce a frequency based on inlet air flow through the sensor bore. Diagnostic trouble code (DTC) P0102 will set if the PCM detects a frequency signal lower than the possible range of a normally operating MAF sensor.
Conditions for Running the DTC
"Â The engine is running.
"Â The engine speed is greater than 300 RPM.
"Â The ignition 1 signal is greater than 8 volts.
Conditions for Setting the DTC
"Â The MAF sensor frequency signal is less than 10 Hertz.
"Â The condition exists for greater than 1.2 seconds.
Action Taken When the DTC Sets
"Â The control module illuminates the malfunction indicator lamp (MIL) on the second consecutive ignition cycle that the diagnostic runs and fails.
"Â The control module records the operating conditions at the time the diagnostic fails. The first time the diagnostic fails, the control module stores this information in the Failure Records. If the diagnostic reports a failure on the second consecutive ignition cycle, the control module records the operating conditions at the time of the failure. The control module writes the operating conditions to the Freeze Frame and updates the Failure Records.
Conditions for Clearing the MIL/DTC
"Â The control module turns OFF the malfunction indicator lamp (MIL) after 3 consecutive ignition cycles that the diagnostic runs and does not fail.
"Â A current DTC, Last Test Failed, clears when the diagnostic runs and passes.
"Â A history DTC clears after 40 consecutive warm-up cycles, if no failures are reported by this or any other emission related diagnostic.
"Â Clear the MIL and the DTC with a scan tool.
Diagnostic Aids
Inspect for the following conditions:
"Â A misrouted harness. Inspect the MAF sensor harness in order to ensure that the harness is not routed too closely to the following components:
- The secondary ignition wires or coils
- Any solenoids
- Any relays
- Any motors
"Â A low minimum air rate may cause this DTC to set during deceleration. Inspect for the following conditions:
- A plugged intake air duct or a dirty air filter element
- Any objects blocking the air inlet screen of the MAF sensor
- Any throttle bore or throttle plate coking
"Â A wide open throttle (WOT) acceleration from a stop should cause the mass air flow display on a scan tool to increase from about 4-7 gm/s at idle to about 100 gm/s or more at the time of the 1-2 shift. If not, inspect for a restriction.
"Â Any unmetered air entering the engine may cause this DTC to set. Inspect for vacuum leaks in the following components:
- The intake manifold
- The throttle body
- The exhaust gas recirculator (EGR) valve flange and pipe
- The MAF sensor seal
- The maifold absolute pressure (MAP) sensor seal
- The EVAP canister purge valve seal
- The EVAP canister purge valve seal
- The fuel meter body seal
- The brake booster system
- The air induction system
- The crankcase ventilation system
If the problem is intermittent, refer to Intermittent Conditions .
Test Description
The numbers below refer to the step numbers on the diagnostic table.
This step verifies the signal circuit from the MAF sensor electrical connector to the PCM. A voltage of less than 4 volts or more than 6 volts indicates a malfunction in the wiring or a poor connection.
This step tests the signal circuit of the MAF sensor for a short to another 5.0 volt reference circuit.
Step
Action
Values
Yes
No
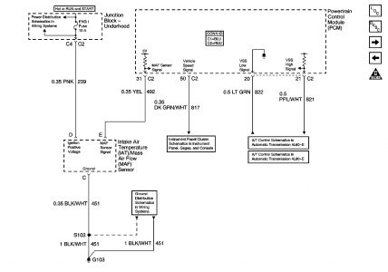
Schematic Reference: Engine Controls Schematics
1
Did you perform the Diagnostic System Check-Engine Controls?
--
Go to Step 2
Go to Diagnostic System Check - Engine Controls
2
Install a scan tool.
Start the engine.
Use the scan tool in order to observe the MAF sensor frequency parameter.
Is the MAF sensor frequency less than the specified value?
10 Hz
Go to Step 4
Go to Step 3
3
Observe the Freeze Frame / Failure Records data for this DTC.
Turn OFF the ignition for 30 seconds.
Start the engine.
Operate the vehicle within the Conditions for Running the DTC as specified in the supporting text or as closely as possible to the Freeze Frame / Failure Records conditions.
Does the DTC fail this ignition?
--
Go to Step 4
Go to Diagnostic Aids
4
Inspect the fuse that supplies the ignition 1 voltage circuit of the MAF sensor. Refer to Engine Controls Schematics .
Is the fuse open?
--
Go to Step 14
Go to Step 5
5
Turn OFF the ignition.
Disconnect the MAF sensor harness connector.
Turn ON the ignition, leaving the engine OFF.
Measure the voltage from the signal circuit of the MAF sensor to a good ground. Refer to Circuit Testing in Wiring Systems.
Is the voltage near the specified value?
5.0 V
Go to Step 6
Go to Step 8
6
Turn OFF the ignition.
Connect a 3 amp fused jumper wire between the signal circuit of the MAF sensor and a good ground. Refer to Circuit Testing in Wiring Systems.
Start the engine.
Do any additional DTCs set?
--
Go to Step 16
Go to Step 7
7
Turn OFF the ignition.
Connect a test lamp between the ignition 1 voltage circuit of the MAF sensor and the ground circuit of the MAF sensor. Refer to Circuit Testing in Wiring Systems.
Turn ON the ignition, leaving the engine OFF.
Does the test lamp illuminate?
--
Go to Step 18
Go to Step 11
8
Is the voltage less than the specified value?
4.5 V
Go to Step 10
Go to Step 9
9
Important: Disconnecting the PCM connectors may eliminate the short to voltage if the signal circuit is shorted to another PCM circuit.
Turn OFF the ignition.
Disconnect the PCM. Refer to Powertrain Control Module Replacement .
Turn ON the ignition, leaving the engine OFF.
Measure the voltage from the signal circuit of the MAF sensor to a good ground.
Is the voltage at the specified value?
0.0 V
Go to Step 12
Go to Step 15
10
Turn OFF the ignition.
Disconnect the PCM. Refer to Powertrain Control Module Replacement
Test the signal circuit between the PCM and the MAF sensor for the following conditions:
"Â A high resistance or an open
"Â A short to ground
"Â A short to the ground circuit of the MAF sensor
Refer to Circuit Testing and to Wiring Repairs in Wiring Systems.
Did you find and correct the condition?
--
Go to Step 22
Go to Step 12
11
Connect a test lamp between the ignition positive voltage circuit of the MAF sensor and a good ground. Refer to Circuit Testing in Wiring Systems.
Does the test lamp illuminate?
--
Go to Step 13
Go to Step 14
12
Use a DMM in order to test for continuity at the harness connector of the PCM, from the signal circuit of the MAF sensor to all other circuits at both of the PCM connectors. Refer to Circuit Testing in Wiring Systems.
Does the DMM indicate continuity between any other circuit?
--
Go to Step 17
Go to Step 19
13
Repair the high resistance or an open in the ground circuit of the MAF sensor. Refer to Wiring Repairs in Wiring Systems.
Did you complete the repair?
--
Go to Step 22
--
14
Important: The ignition 1 voltage circuit of the MAF sensor is spliced to other components on the vehicle.
Repair the short to ground or an open in the ignition 1 voltage circuit of the MAF sensor. Refer to Wiring Repairs in Wiring Systems.
Replace the fuse if necessary.
Did you complete the repair?
--
Go to Step 22
Go to Step 20
15
Repair the short to voltage in the signal circuit of the MAF sensor. Refer to Wiring Repairs in Wiring Systems.
Did you complete the repair?
--
Go to Step 22
--
16
Repair the short between the signal circuit of the MAF sensor and the circuit for which the DTC set. Refer to Wiring Repairs in Wiring Systems.
Did you complete the repair?
--
Go to Step 22
--
17
Repair the circuits that are shorted together. Refer to Wiring Repairs in Wiring Systems.
Did you complete the repair?
--
Go to Step 22
--
18
Inspect for poor connections at the harness connector of the MAF sensor. Refer to Testing for Intermittent Conditions and Poor Connections and to Connector Repairs in Wiring Systems.
Did you find and correct the condition?
--
Go to Step 22
Go to Step 20
19
Inspect for poor connections at the harness connector of the PCM. Refer to Testing for Intermittent Conditions and Poor Connections and to Connector Repairs in Wiring Systems.
Did you find and correct the condition?
--
Go to Step 22
Go to Step 21
20
Replace the MAF sensor. Refer to Mass Airflow Sensor/Intake Air Temperature Sensor Replacement .
Did you complete the replacement?
--
Go to Step 22
--
21
Important: The replacement PCM must be programmed.
Replace the PCM. Refer to Powertrain Control Module Replacement .
Did you complete the replacement?
--
Go to Step 22
--
22
Use the scan tool in order to clear the DTCs.
Turn OFF the ignition for 30 seconds.
Start the engine.
Operate the vehicle within the Conditions for Running the DTC as specified in the supporting text.
Does the DTC run and pass?
--
Go to Step 23
Go to Step 2
23
With a scan tool, observe the stored information, Capture Info.
Does the scan tool display any DTCs that you have not diagnosed?
--
Go to Diagnostic Trouble Code (DTC) List
System OK
© 2008 General Motors Corporation. All rights reserved.

Friday, October 24th, 2008 AT 9:20 AM