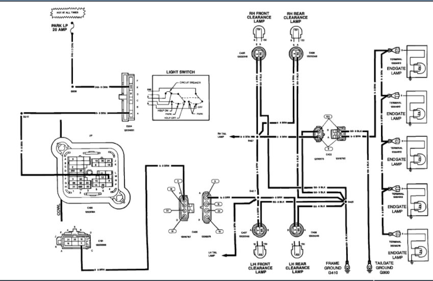
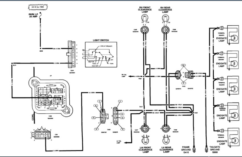
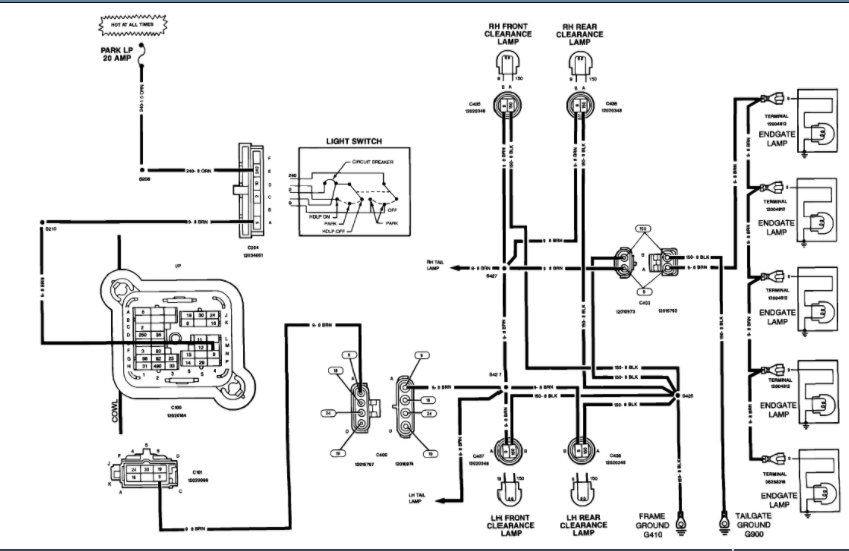
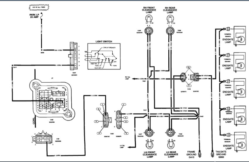
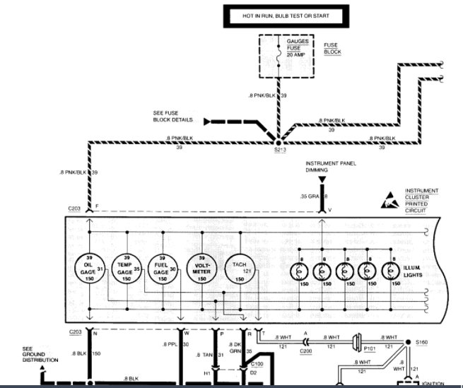
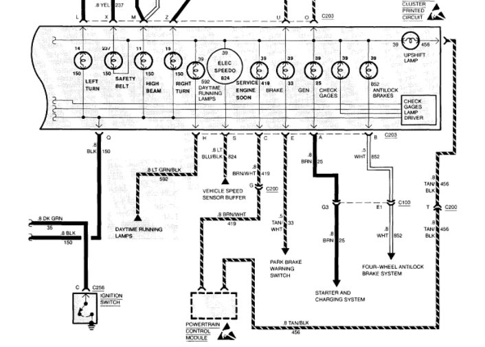
Sunday, November 7th, 2010 AT 8:56 PM
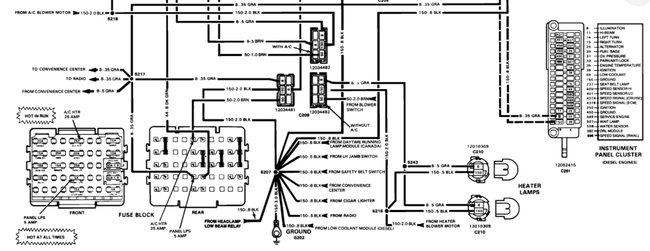
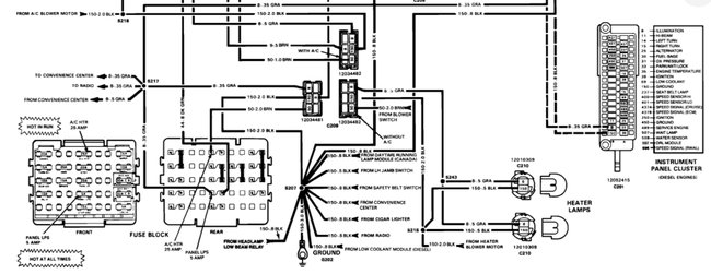
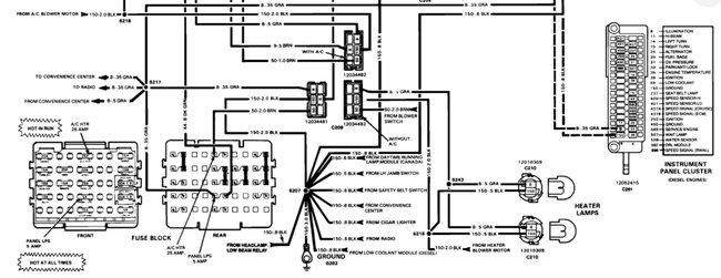
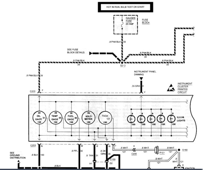
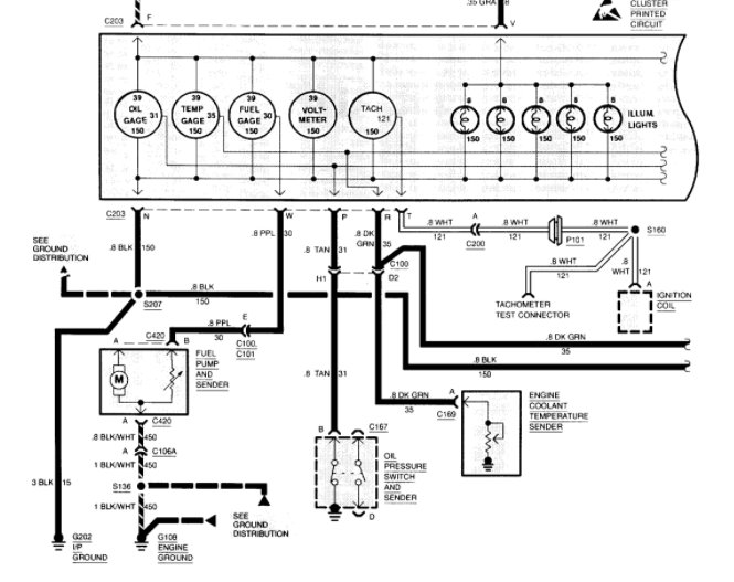
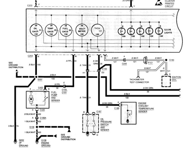
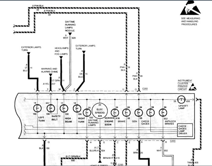
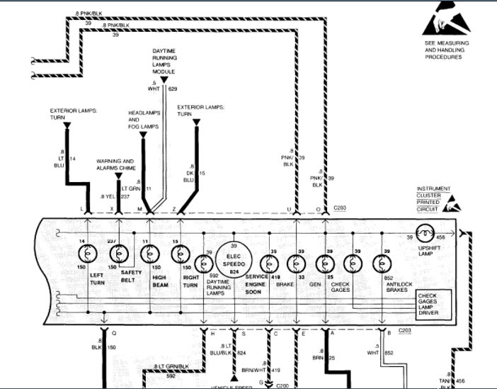
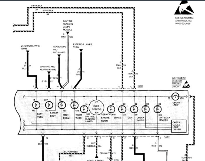
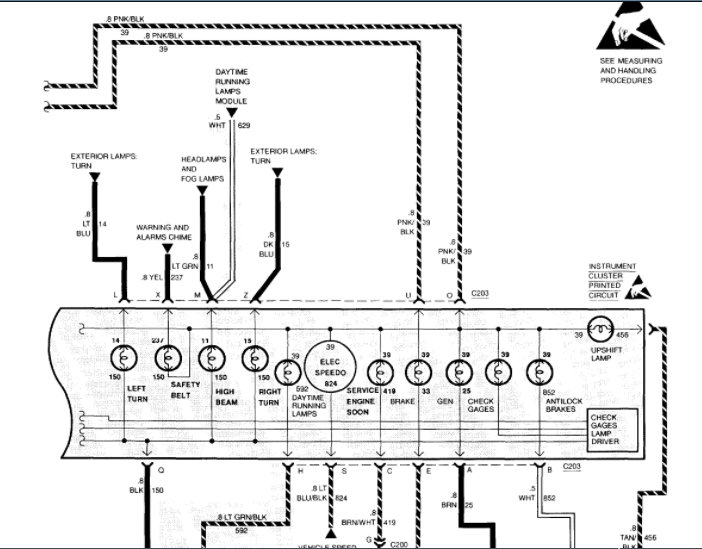
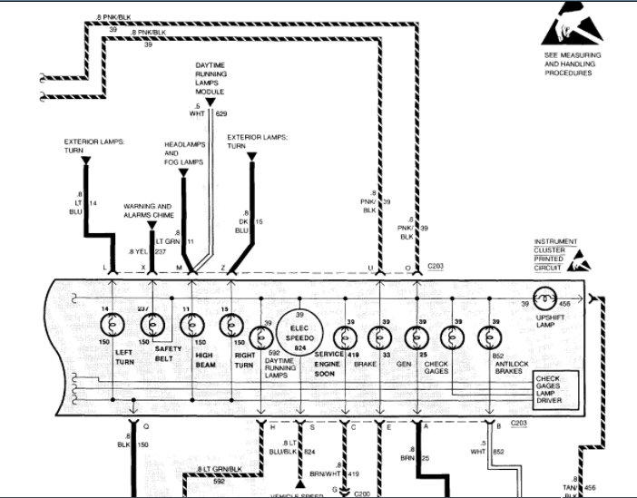
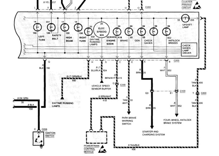
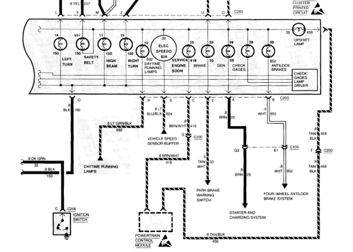
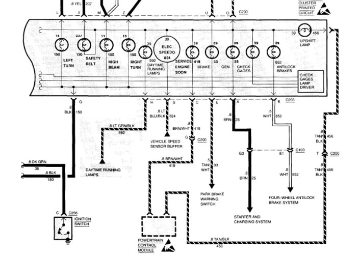
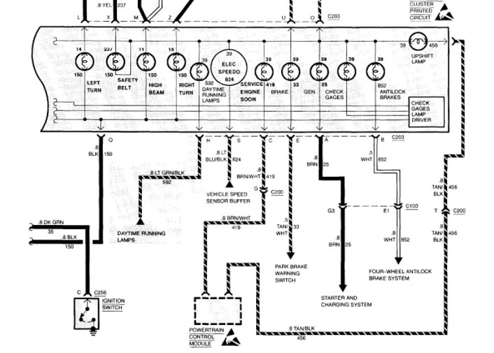
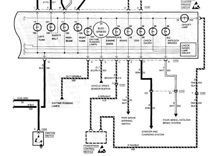
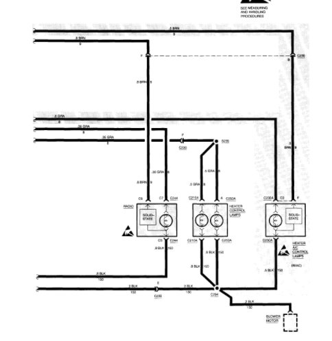
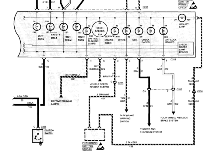
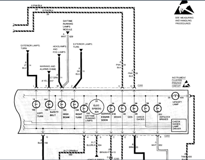
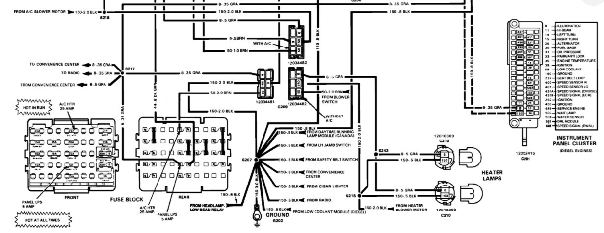
Recently my instrument cluster started acting weird. It will be fine and then hit a bump or vibration and the gauges go wild. Speedometer goes up and down, others jump around. This happens for a little while and then they straighten up until a bump is hit again. What's wrong? Short or cluster bad?

















