No power from ignition to dash lights

Tiny
CJSHARON
  • MEMBER
  • 1992 CHEVROLET SILVERADO
  • V8
  • 2WD
  • AUTOMATIC
  • 95,000 MILES
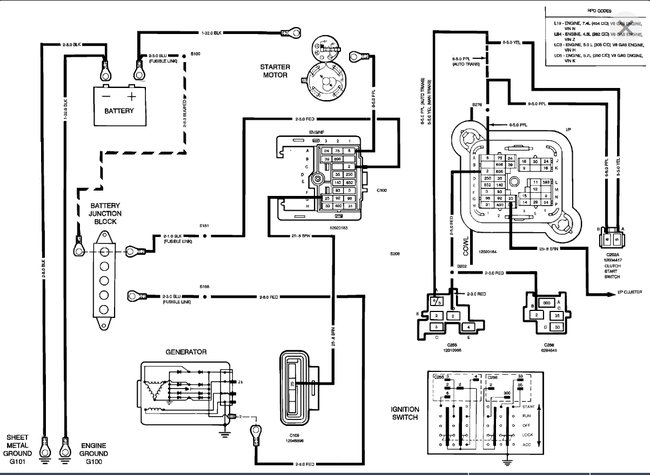
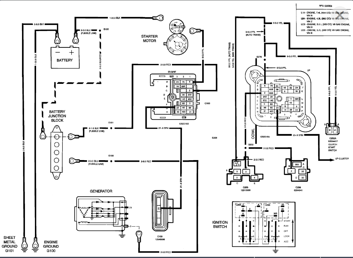
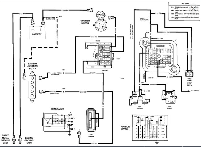
There is no power from ignition to battery. When you turn the key there is nothing at all. The Blinker and brake lights also do not work. Some fuses were checked
Wednesday, March 17th, 2010 AT 3:09 PM

2 Replies

Tiny
JDL
  • MECHANIC
  • 16,098 POSTS
I'd have to make sure the battery has a full charge and the connections are good. Use a testlite on the fuses in the fuse block, your looking for voltage. You have to use a digital multimeter--testlite-- whatever to check for voltage. Some fuse circuits are hot all the time, some go hot when you turn on the key. The fuses should have a bare spot over each leg, you don't have to pull the fuse to check for voltage, just check each bare spot. The ground for whatever tester your using, goes to a metal part of vehicle/ chassis ground. The other end, you touch to the bare spot over each fuse leg.

You may have an issue with a fusible link. Some of the circuits off the positive battery post, may go to a junction block, for fusible links. Fusible links should be hot on both sides, if the link is ok.
Was this
answer
helpful?
Yes
No
Wednesday, March 17th, 2010 AT 3:23 PM
Tiny
SQM
  • MECHANIC
  • 6,383 POSTS
Hello,

Just so we cover the basics, have you tried to jump start the vehicle?
It does sound like a battery that is completely drained. Which can explain the no light or no power. First make sure that the battery cable is secure and clean of any corrosion.

https://www.2carpros.com/articles/how-to-jump-start-car-battery-using-jumper-cables

If you are able to jump start it and the vehicle runs normal, then the battery is bad and will need replacement.

If it still does not have any power while trying to jump. Check the fusible link under the hood that is on the power distribution box.

Here is a helpful guide on using a test light:

https://www.2carpros.com/articles/how-to-use-a-test-light-circuit-tester

Please let me know of any questions.
Thank you.
Was this
answer
helpful?
Yes
No
+1
Sunday, December 5th, 2021 AT 8:19 PM

Please login or register to post a reply.