Fuel Gauge Doesn't Work

Tiny
BAMBAM127
  • MEMBER
  • 1997 CHEVROLET LUMINA
  • 6 CYL
  • 2WD
  • AUTOMATIC
  • 101,000 MILES
The Fuel gauge goes erratic when you start the car then goes to Empty even though there is gas in the tank. What could be causing this and where do I begin?
Sunday, November 22nd, 2009 AT 2:43 PM

8 Replies

Tiny
JACOBANDNICKOLAS
  • MECHANIC
  • 110,194 POSTS
Chances are the float is bad in the tank. It is a simple device that uses a rheostat to adjust the amount of power that gets sent to the gauge to tell you how much fuel is in the tank. The bad part is you need to remove the fuel tank to access it and it is part of the fuel pump which makes it expensive.
Was this
answer
helpful?
Yes
No
-1
Saturday, December 5th, 2009 AT 9:09 PM
Tiny
MIKE BATES
  • MEMBER
  • 9 POSTS
What if it's a brand-new fuel pump? I have exactly the same symptoms (erratic needle then flat) after I replace the fuel pump. There's a known quantity in the tank.
Was this
answer
helpful?
Yes
No
Monday, April 4th, 2022 AT 7:51 AM
Tiny
KASEKENNY
  • MECHANIC
  • 18,907 POSTS
Just to be clear, this started after you replaced the pump or did you replace the pump to address this?

If this was after the pump replacement, then I suspect we have an issue with the replacement pump.

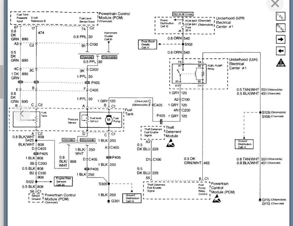
However, if this was the issue prior to it then the way this works is the PCM tells the gauge what the fuel level is. So, we should check and find out what the PCM is telling it to find out if this is a gauge issue. Basically, if the voltage is fluctuating then the gauge is just displaying what it is told.

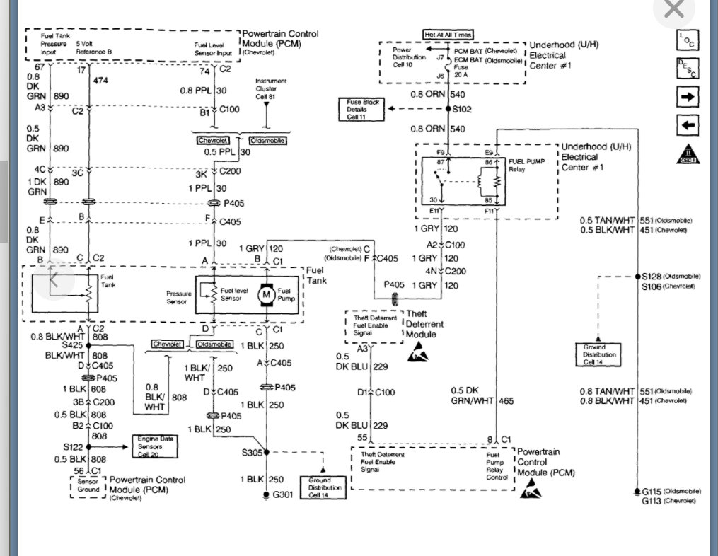
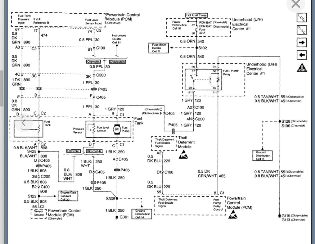
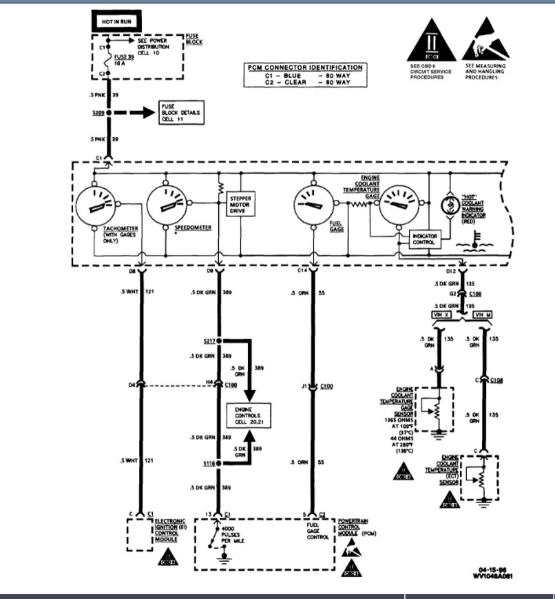
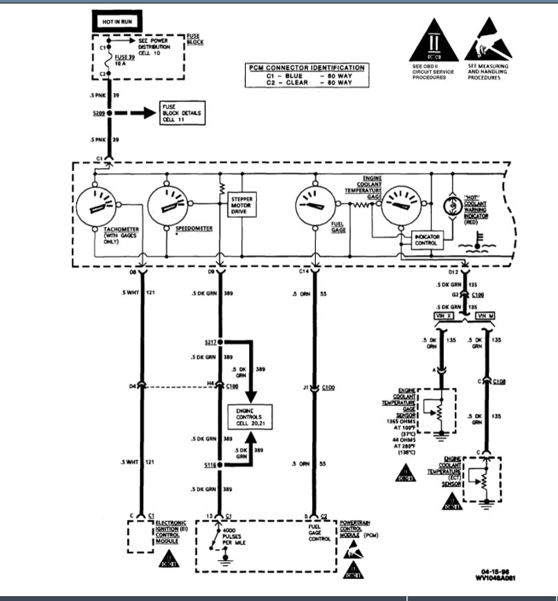
https://www.2carpros.com/articles/how-to-check-wiring

If it is remaining constant, then the gauge is the issue.

I am attaching the wiring info below so let's start with this and go from there.

Thanks
Was this
answer
helpful?
Yes
No
Monday, April 4th, 2022 AT 8:49 AM
Tiny
MIKE BATES
  • MEMBER
  • 9 POSTS
Great answer. I wish I knew more about electrical issues. The diagram is a little cryptic to me, but I'll figure it out. Thanks for the info.
Was this
answer
helpful?
Yes
No
Monday, April 4th, 2022 AT 9:02 AM
Tiny
MIKE BATES
  • MEMBER
  • 9 POSTS
Oh, I replaced the pump because it wasn't priming. It cut out while I was driving then wouldn't start. I shorted the relay and it worked, but only started once, then failed again as I remember. Could it be the fuel pressure regulator? Or is it the relay I replaced? Or. As someone said in my post, is it a pinched wire above the fuel tank?
Was this
answer
helpful?
Yes
No
Monday, April 4th, 2022 AT 9:06 AM
Tiny
KASEKENNY
  • MECHANIC
  • 18,907 POSTS
Sorry. I am a little lost on the progression. The pump wouldn't prime so you replaced it? Then it cut out while driving?

Or it won't prime, and you jumped the relay and then it cut out. Now you replaced it and it is having an erratic gauge?

Basically, what is the current issue with the pump after you replaced it for not priming?
Was this
answer
helpful?
Yes
No
Monday, April 4th, 2022 AT 9:59 AM
Tiny
MIKE BATES
  • MEMBER
  • 9 POSTS
Kenny,

Sorry, the progression is:

It cut out on me and wouldn't restart leaving me stranded in a mall parking lot. I got it towed home and shorted the relay which primed it, started it - but it wouldn't stay running. I replaced the relay. It still wouldn't start, so I replaced the fuel pump. Battery drained because it took me a few months to finish. While I was on the weak battery, I jumped it and that's when I saw the erratic fuel gauge needle. After replacing the battery, the needle settled on E and didn't move. When I bump it to start it, the needle jumps, but always settles on E. I haven't driven it, but I've idled it for 15 minutes so the pump works - but the gauge doesn't register.
Was this
answer
helpful?
Yes
No
Monday, April 4th, 2022 AT 10:30 AM
Tiny
KASEKENNY
  • MECHANIC
  • 18,907 POSTS
Got it. Thanks for that.

Was this a new pump? If you never noticed this gauge issue, then I suspect the sensor that is attached to the float arm is faulty. Basically, I have learned over the years, new parts are not good parts. So, you can replace a part and get an entirely new issue.

Any time this happens the normal cause is the part you just replaced.
Was this
answer
helpful?
Yes
No
Monday, April 4th, 2022 AT 7:42 PM

Please login or register to post a reply.