No power getting to the fuel pump, it is not working?

Tiny
SCOTTLEND58
  • MEMBER
  • 2005 CHEVROLET CAVALIER
Which wire do I check for power getting to the fuel pump at the pump and how do I change it?
Tuesday, December 2nd, 2008 AT 10:30 PM

19 Replies

Tiny
BLUELIGHTNIN6
  • MECHANIC
  • 16,542 POSTS
Have you tested relays and checked fuses first?

Here are two guides and a video to help us see whats going on.

https://youtu.be/Lhd0vd8pdBU

and

https://youtu.be/S6ka-fscAuw

and

https://www.2carpros.com/articles/how-to-check-an-electrical-relay-and-wiring-control-circuit

You can remove the relay and take it to any auto parts store i.e Napa, Autozone, Advanced auto parts, to test the relay for you. Or touch the relay with it plugged into the connector and have someone turn your car on (not crank it) you should feel the relay click. If it doesn't click, then the relay is not coming on. Check power to relay. There is one wire that should be consistently hot, usually an orange or red color. If you unplug the relay and use a multimeter to check the terminals on the relay connector, there should be one terminal that gets voltage with the car off. If power is getting to relay but relay is not clicking, replace relay.

If still need to test fuel pump wiring, check voltage of the GREY wire.

Please run down these guides and report back.
Was this
answer
helpful?
Yes
No
+3
Wednesday, December 3rd, 2008 AT 1:32 AM
Tiny
WHOOLY
  • MEMBER
  • 1 POST
  • 2003 CHEVROLET CAVALIER
  • 4 CYL
  • FWD
  • AUTOMATIC
  • 92,000 MILES
No voltage at the fuel pump. Fuse and fuel pump relay are good. Connected 12volts directly to fuel pump and it pumps. What wires at connections at the wall on the car where the fuel pump wires should be hot when the key is on. The car will run for a few seconds if I spray starting fluid in it. Please Help.
Was this
answer
helpful?
Yes
No
+2
Wednesday, May 12th, 2021 AT 6:36 PM (Merged)
Tiny
JDL
  • MECHANIC
  • 16,098 POSTS
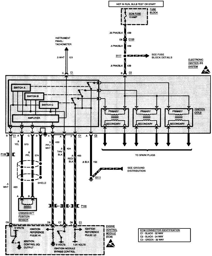
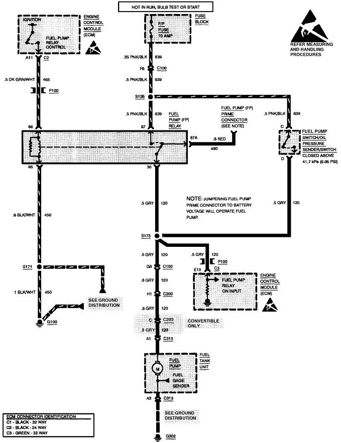
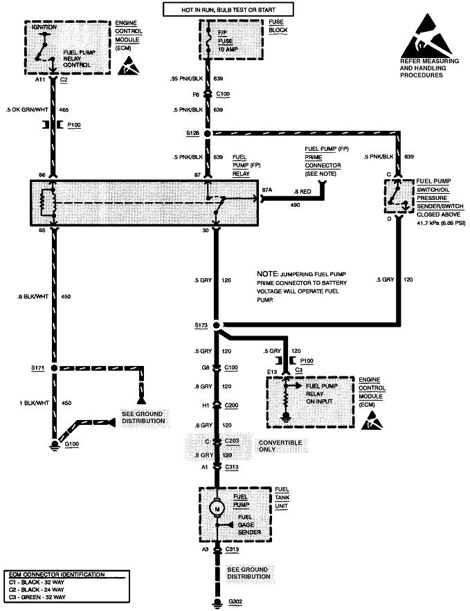
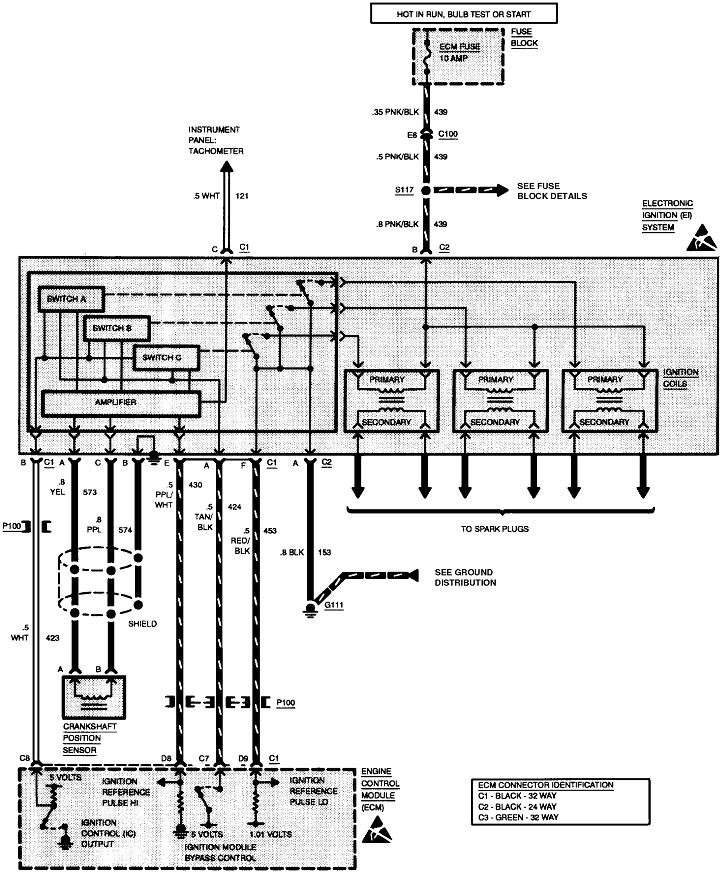
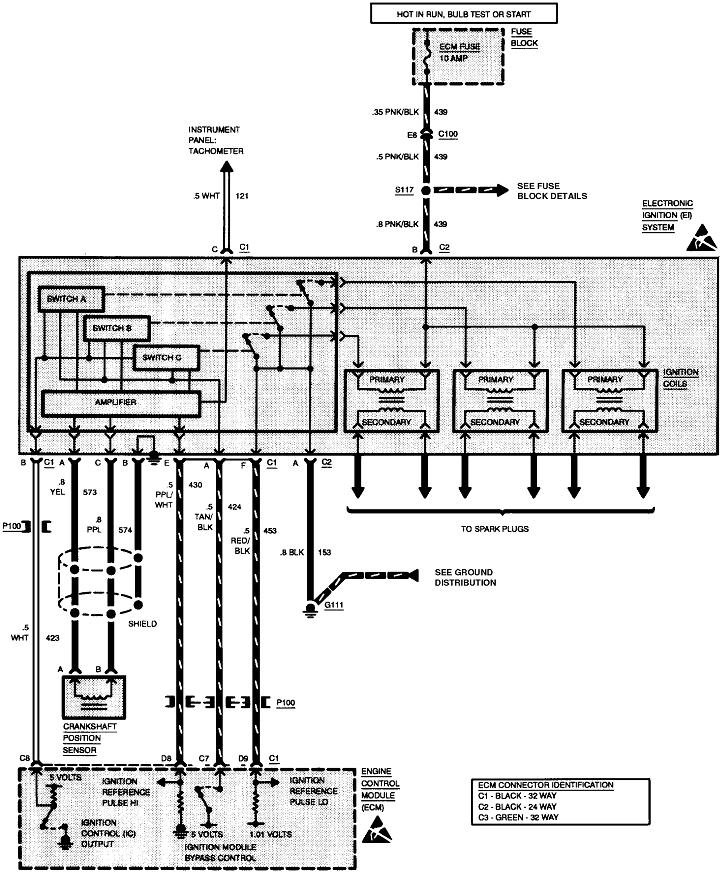
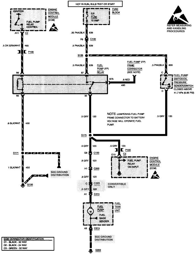
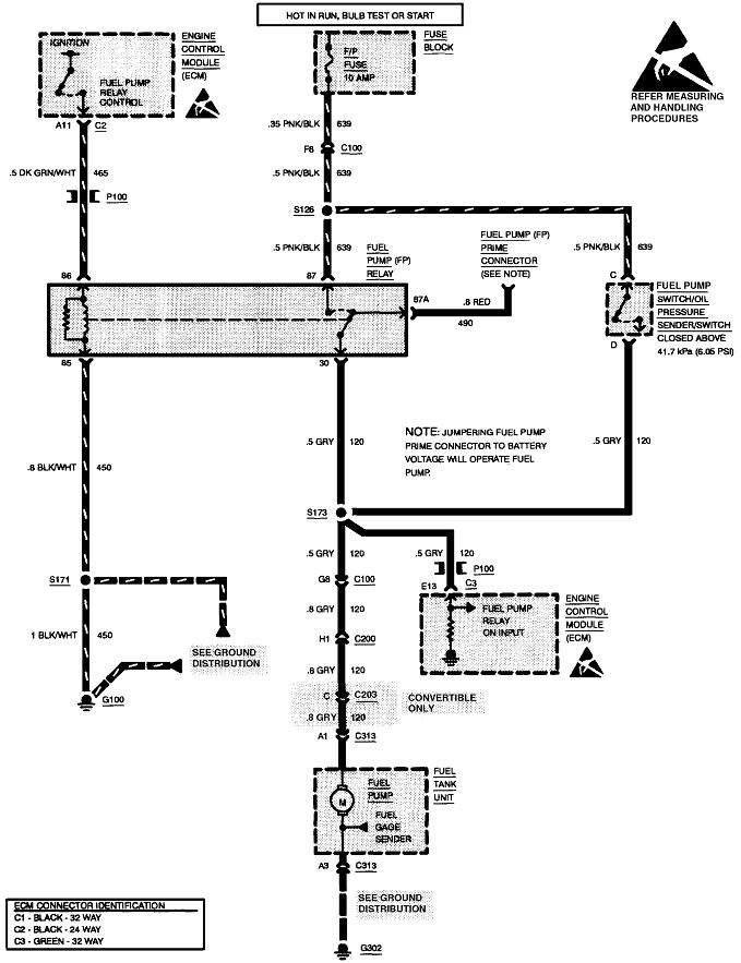
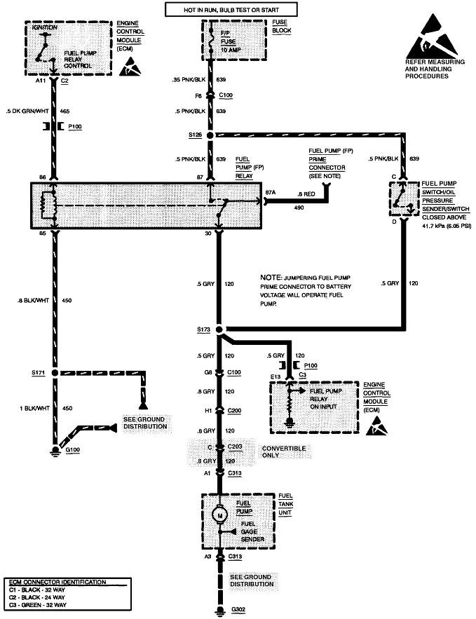
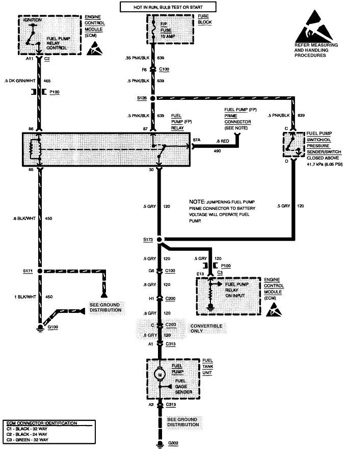
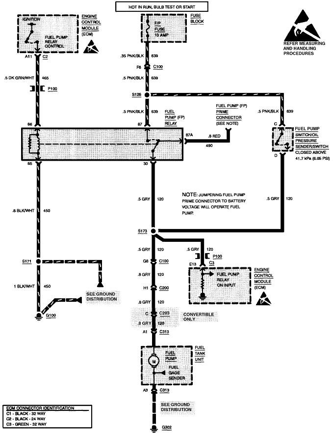
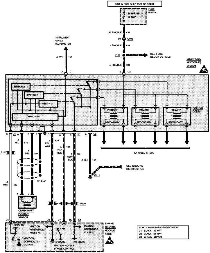
Hello, the gray wire at the pump relay, carries voltage to the pump, should be hot with the engine cranking. Pink wire comes from fuse, should go hot when you turn on the key. The dark green wire with white tracer is voltage signal from the pcm to the coil side of relay, should be hot, with engine cranking.

Are there any codes? I just wanted to add, you can do some testing at the fuel pump relay in the power distribution center under the hood. The relay may have a wiring diagram on it. If one symbol looks like an open switch, one terminal is for the pink wire, the other gray. The symbol for the other side of relay, looks like a small coil, one of those terminals is for the dark green wire with white tracer. You can unplug the relay, have a helper crank it, use a testlite on the terminals for the pink and dark green with white tracer. Also make sure the relay is good.

Read the guide below on relay testing

https://www.2carpros.com/articles/how-to-check-an-electrical-relay-and-wiring-control-circuit

The wiring diagram for the fuel pump circuit is attached below
Was this
answer
helpful?
Yes
No
+1
Wednesday, May 12th, 2021 AT 6:36 PM (Merged)
Tiny
CHRISTYEDWARDS
  • MEMBER
  • 1 POST
  • 2002 CHEVROLET CAVALIER
  • 4 CYL
  • 2WD
  • AUTOMATIC
  • 65,000 MILES
What would make power not let the fuel pump come on when you turn the key on. We changed the fuel pump, filter and fueses and it still want come on.
Was this
answer
helpful?
Yes
No
Wednesday, May 12th, 2021 AT 6:37 PM (Merged)
Tiny
JDL
  • MECHANIC
  • 16,098 POSTS
I'd use a gage and check fuel pressure, engine cranking. Also, unplug the fuel pump relay, use a digital multimeter where the relay plugs in, two circuits should be hot, engine cranking. Are they? The fuel pump fuse goes hot with the key on, check for voltage. A missing rpm signal could cause a problem, that would cause other issues, like no injector pulse. Could be wiring circuit problem somewhere. Can you check for codes?


https://www.2carpros.com/forum/automotive_pictures/170934_fuel_pump_relay_2.jpg

Was this
answer
helpful?
Yes
No
Wednesday, May 12th, 2021 AT 6:37 PM (Merged)
Tiny
CONNER RIDGEWAY
  • MEMBER
  • 1 POST
  • 2001 CHEVROLET CAVALIER
  • 2.2L
  • 4 CYL
  • 2WD
  • AUTOMATIC
  • 150,000 MILES
We determined the fuel pump went out on it so I bought a new one. We put it in and double checked everything but when you turn the key to the on position the fuel pump doesn’t kick on. Have replaced the relay and out of ideas. Any help would be great.
Was this
answer
helpful?
Yes
No
-2
Wednesday, May 12th, 2021 AT 6:38 PM (Merged)
Tiny
JACOBANDNICKOLAS
  • MECHANIC
  • 110,192 POSTS
Hi,

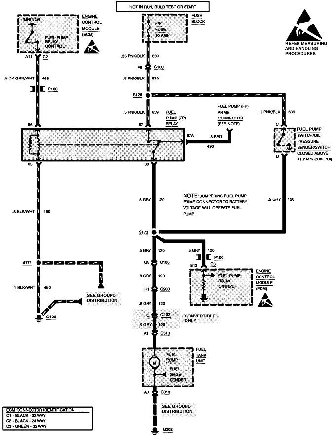
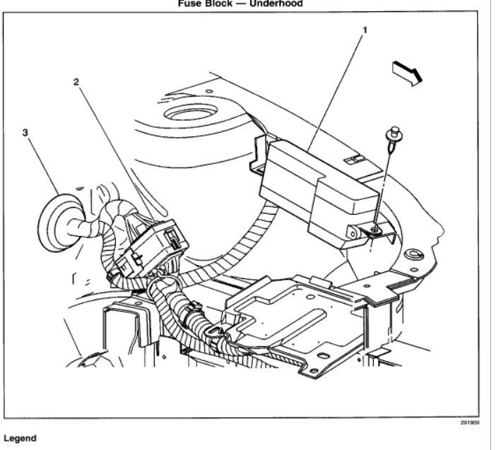
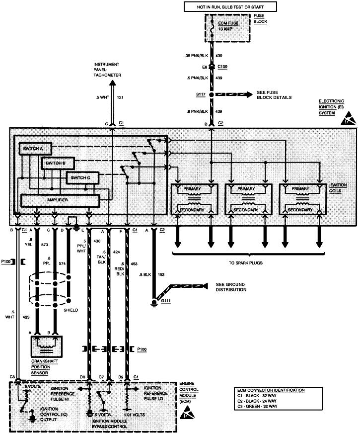
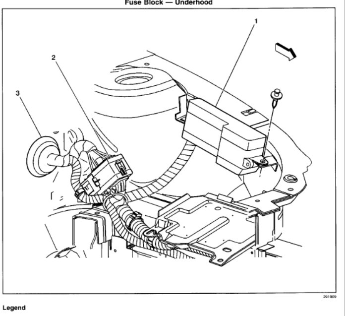
As far as the pump not turning on, have you checked for power at the pump itself? There could be a couple of reasons it doesn't turn on. Do me a favor. Here are the diagnostics for checking the electrical circuit for the pump. Take a look through it and let me know if it helps. The attached pics are the actual flow charts.
Check out the diagrams (Below).

The Powertrain Control Module (PCM) will turn ON the in-tank fuel pump, with the ignition ON. The in-tank fuel pump will remain ON as long as the engine is cranking or running, and the PCM is receiving ignition reference pulses. If the PCM does not detect any ignition reference pulses, the PCM turns the fuel pump OFF 2 seconds after the ignition is turned ON.

The in-tank fuel pump is an electric pump that is attached to the fuel sender assembly. The fuel pump is designed to provide fuel at a pressure above the pressure that is needed by the fuel injectors. A fuel pressure regulator, which is attached to the fuel rail, keeps the fuel available to the fuel injectors at a regulated pressure. Unused fuel is returned to the fuel tank by a separate fuel return pipe.

TEST DESCRIPTION

The numbers below refer to the step numbers on the diagnostic table.
2. Command both the ON and OFF states. Repeat the commands as necessary.
3. This step determines if the condition is located on the coil side or the switch side of the circuit.
4. This step verifies that the PCM is providing voltage to the fuel pump relay.
5. This step tests for an open in the ground circuit to the fuel pump relay.
6. This step determines if a voltage is constantly being applied to the fuel pump relay.
12. To gain access to the fuel pump connector, the fuel tank may need to be removed.
13. This step determines if the condition with the circuit is intermittent. If the fuse does not open, inspect the supply voltage circuit between the fuse and the fuel pump for an intermittent condition.
15. Use the same amperage fuse in the jumper as is used to protect the fuel pump circuit.
16. To gain access to the fuel pump connector, the fuel tank may need to be removed.
17. Inspect the splice pack which contains the fuel pump ground and other ground circuits. Be certain all connections within the splice pack are clean and tight.

Check out the diagrams (Below). Please let us know what happens.
Was this
answer
helpful?
Yes
No
+2
Wednesday, May 12th, 2021 AT 6:38 PM (Merged)
Tiny
FRAMARTI12
  • MEMBER
  • 1 POST
  • 2000 CHEVROLET CAVALIER
Where is the fuel pump shut off switch for a chevy cavalier?
Was this
answer
helpful?
Yes
No
Wednesday, May 12th, 2021 AT 6:38 PM (Merged)
Tiny
KEN L
  • MASTER CERTIFIED MECHANIC
  • 55,097 POSTS
Your car is not equipped with an inertia switch like most Ford cars. There is a fuel pump relay through that goes out which will cause the same problems.

Here is a guide and the fuel pump control relay so yo can confirm and fix the problem.

https://www.2carpros.com/articles/how-to-check-an-electrical-relay-and-wiring-control-circuit

You should check the fuse as well

https://www.2carpros.com/articles/how-to-check-a-car-fuse

(Check out the diagrams below)

If it turns out to be the fuel pump we have a video that shows how to change the fuel pump out.

https://youtu.be/Lhd0vd8pdBU

Please let us know what happens.

Cheers, Ken
Was this
answer
helpful?
Yes
No
+3
Wednesday, May 12th, 2021 AT 6:38 PM (Merged)
Tiny
NOLBRAND
  • MEMBER
  • 3 POSTS
  • 1997 CHEVROLET CAVALIER
  • 4 CYL
  • 2WD
  • AUTOMATIC
  • 150,000 MILES
I replaced the fuel tank and pump on my car. I now have no fuel being sent to the engine. It worked prior to putting it in the tank and installing it. I checked at the fuel relay switch and I have no power there. I double checked all my connections at the tank and I made sure I didn't miss any connections. What is the problem? Is there a emergency fuel shut off somewhere that might have been triggered when replacing the tank and pump?
Was this
answer
helpful?
Yes
No
Wednesday, May 12th, 2021 AT 6:42 PM (Merged)
Tiny
WRENCHTECH
  • MECHANIC
  • 20,761 POSTS
If your checking for power at the pump, you have to do it during the first 2 seconds of "key on". It shuts off after that until it sees a tach signal.

Also check the F/P-INJ fuse (20amp)
That circuit also powers the fuel injectors during the same time period so you can check there also.
Was this
answer
helpful?
Yes
No
Wednesday, May 12th, 2021 AT 6:42 PM (Merged)
Tiny
LANGLOIS103
  • MEMBER
  • 1 POST
  • 1994 CHEVROLET CAVALIER
  • 6 CYL
  • FWD
  • AUTOMATIC
  • 190,457 MILES
I just purchased a 1994 Cavalier RS and noticed that the fuel pump was constantly running, without the engine started. I tracked the wires and found that they have spliced a constant positive going to the wiper motor and have ran this positive to the fuel pump. That is why it is always running. As soon as power goes on, it is turning on the fuel pump. So if I were to go to the drive in (for example) my fuel pump would run the whole time. I was just wondering if anyone knows where the fuel pump positive should be conected to. Thanks for any help.
Was this
answer
helpful?
Yes
No
Wednesday, May 12th, 2021 AT 6:43 PM (Merged)
Tiny
RASMATAZ
  • MECHANIC
  • 75,992 POSTS
The power should come from the fuel pump fuse if the relay and the computer driver is working when key at run position


https://www.2carpros.com/forum/automotive_pictures/12900_oil_sending_unit_and_fuel_pump_circuit_67.gif

Was this
answer
helpful?
Yes
No
+1
Wednesday, May 12th, 2021 AT 6:43 PM (Merged)
Tiny
PEPSIBOY
  • MEMBER
  • 1 POST
  • 1994 CHEVROLET CAVALIER
  • 3.1L
  • 6 CYL
  • 2WD
  • AUTOMATIC
  • 100,000 MILES
I recently purchase 1994 Z24 cavalier, I already knew that it won't start, checked fuse, good, check voltage at relay showing 12 volts. But. Took plug off at fuel pump. With ignition on position. Showing only 8 volts. Is that plenty or should it be 12 volts? I've switch relay, anyone with this experience in this problem?
Was this
answer
helpful?
Yes
No
Wednesday, May 12th, 2021 AT 6:43 PM (Merged)
Tiny
CARADIODOC
  • MECHANIC
  • 34,453 POSTS
There should be 0 volts at the fuel pump unless you're cranking the engine. The pump must not be running when the engine isn't running. That's a safety system on all cars. Your fuel pump relay is turned on by the Engine Computer and by a separate switch built into the oil pressure sensor. The circuit is also monitored by the Engine Computer.

I have a suspicion you're using a digital voltmeter to measure the voltage at the pump, with the connector unplugged. The 8 volts you're finding would be coming out of the computer on its sensing circuit, and would normally be grounded out by the pump when the pump is plugged in. For this type of problem, voltage readings are only valid when everything is plugged in and connected. You have to back-probe through a connector to take the readings.

As an alternative, a test light is more accurate for this type of problem than a voltmeter. The old-style test light uses a light bulb that will load the circuit down just as the pump motor would, and will likely make that 8 volts disappear. Then, the 0 or real low voltage you see is accurate and is what you really have.

What you should find now is the Engine Computer turns the fuel pump relay on for one second when you turn on the ignition switch, then it will go back to 0 volts. That voltage should go back to 12 volts when you start cranking the engine, and / or when oil pressure comes up. The switch in the oil pressure sending unit will keep the pump relay turned on even if the computer's circuit turns off. That way, if a fuel line is ruptured in a crash, the engine will stall, oil pressure will go to 0 psi, and that will turn off the fuel pump relay so raw gas doesn't get dumped on the ground where it would be a fire hazard.

A common failure is the switch in the oil pressure sending unit, but then, you still should have close to normal fuel pressure from that one second the pump runs when you turn on the ignition switch. That should be enough for the engine to run for a couple of seconds. You should also be able to hear the hum of the pump for that one second. If you don't hear that, use a fuel pressure gauge to check the fuel pressure. If it is at 0 psi and never budges from that, the fuel pump has likely failed. If you see fuel pressure start to come up a little when you turn on the ignition switch, then it goes right back down to 0 psi, suspect a leaking injector that is bleeding off the pressure. That will take a couple of seconds at least to bleed all the way down to 0 psi.

Don't overlook checking for spark. If you have good fuel pressure during cranking, but spark is missing, you likely don't have injector pulses either. Then the crankshaft position sensor would become the better suspect. It's the signal pulses it develops that tells the Engine Computer when the engine is rotating. Those pulses are also used to trigger the injectors and ignition coils at the right time.
Was this
answer
helpful?
Yes
No
+1
Wednesday, May 12th, 2021 AT 6:43 PM (Merged)
Tiny
FARMERJOE
  • MEMBER
  • 15 POSTS
  • 1992 CHEVROLET CAVALIER
  • 2.2L
  • 4 CYL
  • 2WD
  • AUTOMATIC
  • 140,000 MILES
Wife's car quite running, no fuel to engine. Checked relay, and fuse. Remove fuel filter and had wife turn key on, no fuel. New pump installed seven months ago, dropped tank and removed pump, jumped it off battery and pump ran. Does the oil pressure switch control whether the fuel pump runs? Oil light is not on. The engine will run on starter fluid but only as long as you spray fuel in intake. Am I missing something?
Was this
answer
helpful?
Yes
No
Wednesday, May 12th, 2021 AT 6:44 PM (Merged)
Tiny
WRENCHTECH
  • MECHANIC
  • 20,761 POSTS
No, the oil pressure is not designed to stop the fuel pump. Your first step is to test for power and ground arriving at the pump and then we'll work from there. Remember, it only powers for two seconds when the key is first turned on.
Was this
answer
helpful?
Yes
No
Wednesday, May 12th, 2021 AT 6:44 PM (Merged)
Tiny
FARMERJOE
  • MEMBER
  • 15 POSTS
Thanks for your help. Even though the pump was only seven months old it is not working. Tried all suggest procedures nothing worked. Installed new pump and relay even though old one tested good, hit the key and we are good as new. Advance Auto replaced pump with no problem.
Was this
answer
helpful?
Yes
No
Wednesday, May 12th, 2021 AT 6:44 PM (Merged)
Tiny
WRENCHTECH
  • MECHANIC
  • 20,761 POSTS
Glad to hear you got it resolved.
Was this
answer
helpful?
Yes
No
Wednesday, May 12th, 2021 AT 6:44 PM (Merged)

Please login or register to post a reply.