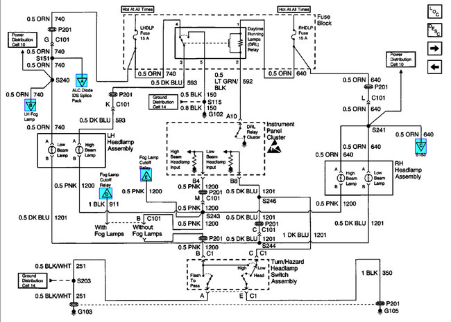
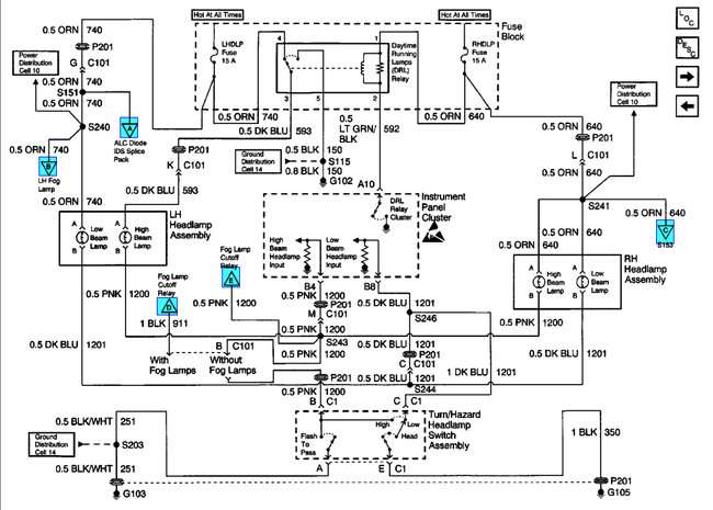
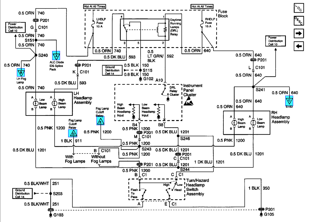
1999 Chevy Cavalier 4 cyl Front Wheel Drive Automatic
i need help figuring out what is wrong with my high beams the multiswitch/dimmer switch has been recently replaced and did not fix the problem. The problem is every time I try to switch to high beams it turns the headlights to day lights not the highbeams could there be an underlying problem like a fuse or faulty wiring possibly? Please I need help I cant figure it out thanks, drk
Thursday, December 3rd, 2009 AT 2:30 PM


