Electrical problem or need new radio?

CHEVROLET CAPRICE
Avatar
GMGRL89
  • MEMBER
  • 1 POST
I have a 8 cyl, 1988 Chevy Caprice, 350 engine, automatic with 145,000 miles.
My problem is that my radio has been static ridden for the last few days. It died this AM along with my horn and cigarette lighter. I checked the fuses and changed the blown fuse. Afterwards my horn worked until I turned on my radio. New radio or other electrical problems?
Jul 13, 2007 at 12:23 PM
Repair Safety Notice: This information is for general instructional purposes only. Vehicle repair can be dangerous. Verify all information, follow manufacturer service procedures, use proper tools and safety equipment, and consult a qualified repair shop when needed.
Advertisement
Avatar
KASEKENNY
  • CAR REPAIR CONTRIBUTOR
  • 18,907 POSTS
I doubt that these are related if the horn no longer works then I would just address that separately.

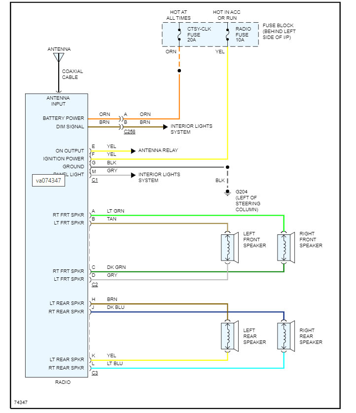
As for the radio having static and now doesn't work then I suspect the radio needs to be replaced. However, I would suggest checking the fuses and making sure they are getting power.

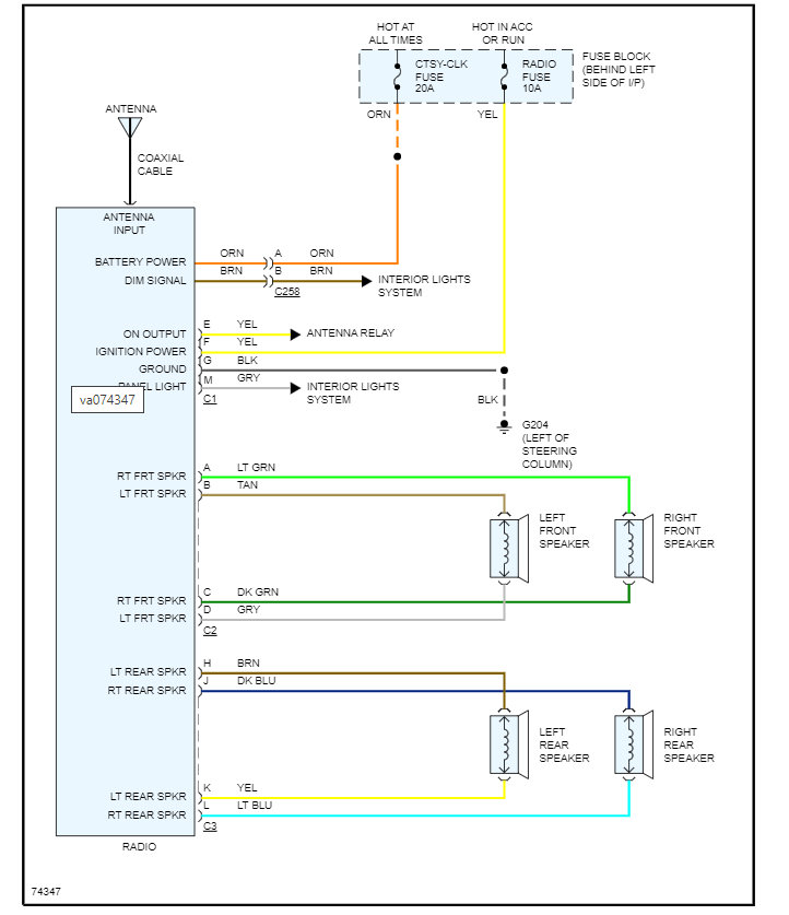
I attached the wiring diagram below. Here is a guide that will help with this:

https://www.2carpros.com/articles/how-to-check-a-car-fuse

As for the horn, I am attaching that wiring diagram as well.

We need to check for power coming from the relay and if you have it then the switch is most likely the issue.

However, otherwise it is a relay issue.

Please run through these issues separately and let us know what you find with this and if they are related then, one will fix the others.

Thanks
Feb 8, 2022 at 9:18 AM
Advertisement