Wiring diagram trying to install a car alarm

Tiny
KELCYANDERSON
  • MEMBER
  • 1984 CHEVROLET CAPRICE
  • 6 CYL
  • 2WD
  • AUTOMATIC
  • 50,000 MILES
I am trying to install a car alarm with an auto start system but I need a wire diagram for my 1984 chevy caprice. Can you provide me with a wiring diagram.
Wednesday, January 6th, 2010 AT 2:30 PM

1 Reply

Tiny
JACOBANDNICKOLAS
  • MECHANIC
  • 110,194 POSTS
Hi,

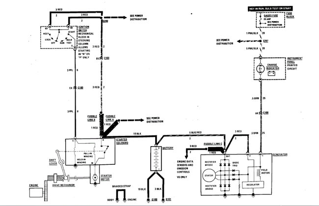
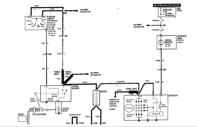
Because of the model year, the schematics are a little basic. What I was able to find that I thought would help is the schematic for the starting/charging system. I attached the pic below.

When installing this, take your time. Make sure that all wiring you connect to is properly reconnected and insulated to prevent shorts.

Also, here is a link you may find helpful. It explains how to test wiring.

https://www.2carpros.com/articles/how-to-check-wiring

Let me know if this helps or if you have other questions.

Take care,

Joe

See pic below.
Was this
answer
helpful?
Yes
No
Sunday, December 5th, 2021 AT 7:41 PM

Please login or register to post a reply.