Monday, July 14th, 2014 AT 9:09 AM
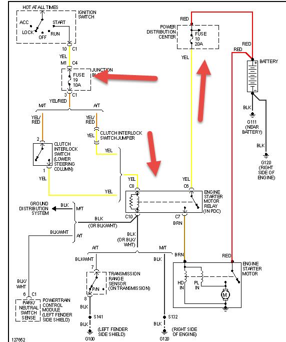
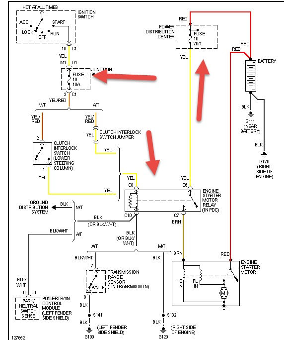
I was running speaker wires underneath dash below steering column after put everything back together went to start it and it wouldn't crank. I have tried replacing the starter, cleaned battery terminals checked and charged battery, replaced terminals and negative cable, checked fuses and relays, bypassed clutch interlock safety switch, cleaned all ground wires I could find under hood, and installed push starter switch to bypass key ignition cylinder. Gauges come on lights radio etc but still does nothing when I try and start it with keys or push button starter.


