Check engine light

Tiny
LLSORR1
  • MEMBER
  • 2013 CHEVROLET MALIBU
  • 2.5L
  • 4 CYL
  • 2WD
  • AUTOMATIC
  • 95,000 MILES
Check engine light on and codes P059 and U0284.
Wednesday, June 20th, 2018 AT 8:31 AM

1 Reply

Tiny
JACOBANDNICKOLAS
  • MECHANIC
  • 110,194 POSTS
Hi and thanks for using 2CarPros.com.

The codes you indicated are odd codes, but they are valid. The U code is being set as a result of the P code. Here is a description of the two codes and how they relate:

Circuit/System Description

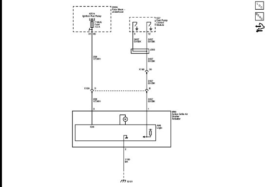
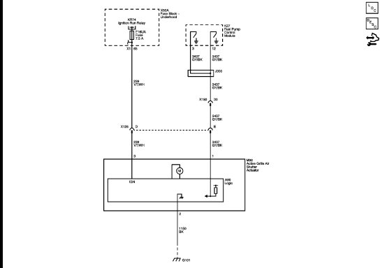
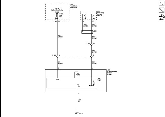
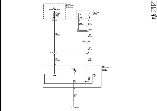
The active grille air shutter actuator closes louvers at the front bumper to enhance vehicle aerodynamics in driving situations where cooling and A/C loads are relatively low and high levels of front end airflow are not required. If high levels of airflow are required the active grille air shutter actuator opens the louvers. The control signal from the fuel pump control module, ignition and ground circuits enable the active grille air shutter actuator to operate. If the conditions for opening the louvers are reached the fuel pump control module commands the active grille air shutter actuator to open the louvers.

Conditions for Running the DTC

The ambient temperature is above 2.5°C (36.5°F).
The engine is running.
The ignition voltage is greater than 10 V.
The DTC runs continuously when the above conditions are met.
If the ambient temperature is below 10°C (50°F) when the vehicle is first started, this DTC will be disabled.
Conditions for Setting the DTC

The DTC P059F will be set during a key cycle when the commanded louver position can not be achieved after 3 attempts are made to move the louver. The DTC will be stored as current for this key cycle but the malfunction indicator lamp (MIL) will not be illuminated.
On the next key cycle the louver will be commanded to move again. If the commanded louver position can not be achieved after 3 more attempts, the DTC P069E will set, the MIL will be illuminated and DTC P059F will be set as current.

What I suggest is to start by simply checking the fuse in the under hood power distribution box. If the fuse is good and supplying power, then you will need to begin checking the wiring and connections. I have attached a wiring schematic of the system for you to follow.

I hope this helps. If you have additional questions, let me know. This could be a tricky one to trace down. Also, I have no idea of your ability level. However, basic understanding of electrical wiring, a test light will be needed. Here are a couple links that will help if you need it:

https://www.2carpros.com/articles/how-to-use-a-test-light-circuit-tester

https://www.2carpros.com/articles/how-to-check-wiring

Take care,
Joe
Was this
answer
helpful?
Yes
No
+2
Thursday, June 21st, 2018 AT 7:06 PM

Please login or register to post a reply.