Check engine code P0442

Tiny
DVALENTINE
  • MEMBER
  • 2003 KIA SORENTO
  • 3.5L
  • V6
  • 2WD
  • AUTOMATIC
  • 97,000 MILES
Check engine light came on. Had it checked and it states;
P0442 EVAP System Small Leak (0.040") Detec0.020ted.
P0456 Evap System very small leak (0.020") detected.

Suggested parts was filter - vapor canister.

Auto Parts Stores here do not have such a part. Is this the correct part and where can I get one?

Thank you so much.
Friday, October 20th, 2017 AT 11:38 AM

1 Reply

Tiny
STEVE W.
  • MECHANIC
  • 15,671 POSTS
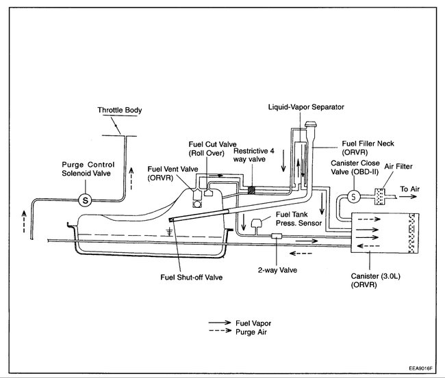
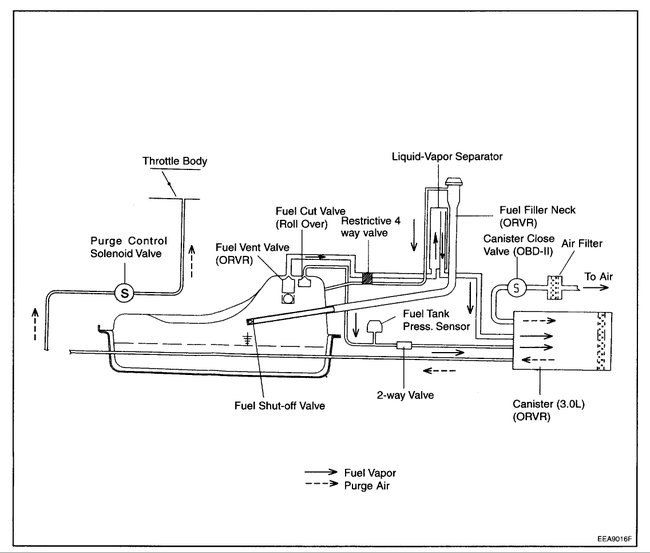
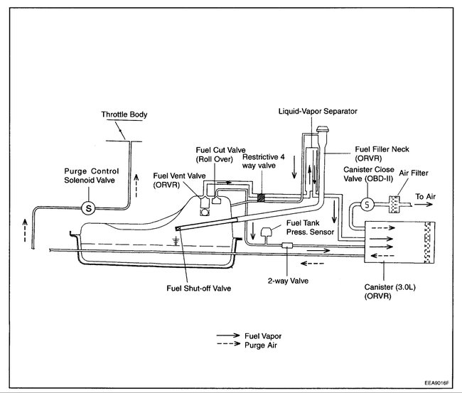
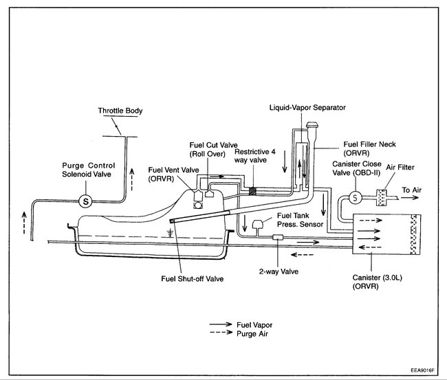
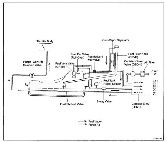
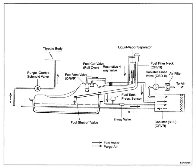
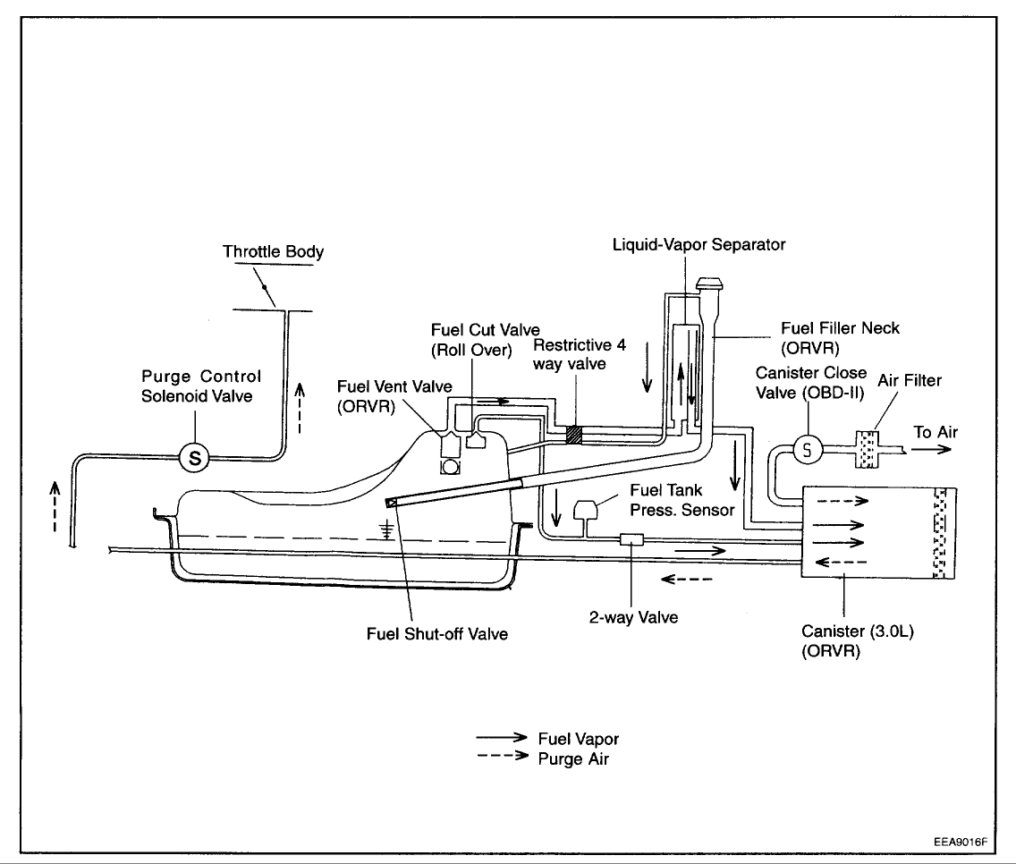
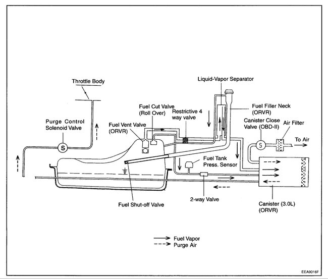
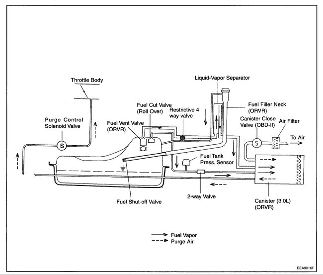
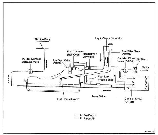
Those codes can be set by a leak in just about any part of the EVAP system not just the vapor canister. Even a small crack in a rubber line will do it.
As a reference the first code says you have a leak that totals this size - O.
The second code means you are looking for a leak that totals this size - o.

A small rust spot under the gas cap, a cracked vent line, small crack on the fuel pump housing, canister close valve not sealing, and more can all cause these codes.

The canister filter however, cannot, as it is not one of the items tested for leaks. It is installed on the open side of the canister close valve.

What you need is a simple smoke machine test. That fills the system with a non toxic smoke under very low pressure. You block the vent line and the purge line at the manifold. Then let the system fill with smoke. Now you use a light and look and smell for the leak. The ideal situation is you find no leaks at this point. That would mean the leak is in one of the two valves. This is where you use a scan tool or simply battery voltage to close the vent close solenoid and remove the line from the vent side of it. If you see smoke coming out, you have the leak. If you do not you put the vent line back on and try the same test on the purge valve.

Thinking about replacing parts without the test can cost a lot of money. You could replace every bolt on part and still have a leak in a line that runs from the canister to the engine.
The images show some of the involved parts and 90% of them could be the leak.
Was this
answer
helpful?
Yes
No
Friday, October 20th, 2017 AT 7:59 PM

Please login or register to post a reply.