Thursday, December 16th, 2021 AT 8:57 PM
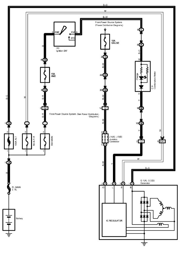
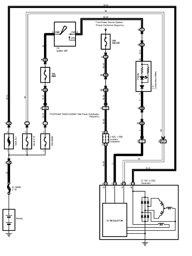
Charging system light is on. I've replaced the battery and alternator which took care of the problem for a day but now It's dimly lit. I'm looking for an electrical diagram to trace what could be causing this issue.



