Thursday, December 24th, 2020 AT 1:49 AM
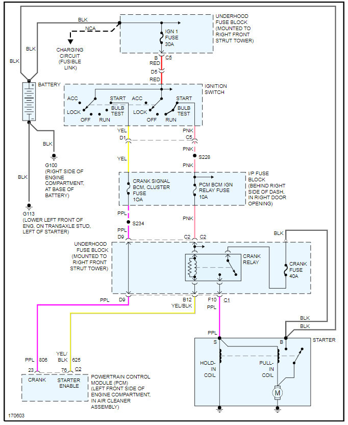
I have put a new battery on my car about 2 months ago along with a new alternator. Car has been running great. All the sudden coming out of the store to get in my car and the car wont start. Lights come on inside and out. I also have someone who was helping me and he tried to cross fire start the car and it would not start, I tried jumping it off as well and nothing. This is my only means of transportation. Please help? What could it be? I was thinking maybe the starter?


