Engine will not crank

Tiny
CREYN978
  • MEMBER
  • 2007 FORD FUSION
  • 3.0L
  • V6
  • 4WD
  • AUTOMATIC
  • 130,000 MILES
Installed a new battery and starter and the car still won't crank. Not sure each fuse and relay I need to check. The fuses I have checked appear to be good.
Thursday, December 30th, 2021 AT 6:41 AM

1 Reply

Tiny
JACOBANDNICKOLAS
  • MECHANIC
  • 110,182 POSTS
Hi,

Actually, there are several fuses we need to check as well as a relay. If you haven't already, see if it starts in neutral. If it does, there is an issue with the park/neutral safety switch (part of the transmission range sensor). Also, make sure the gear indicator shows the correct gear.

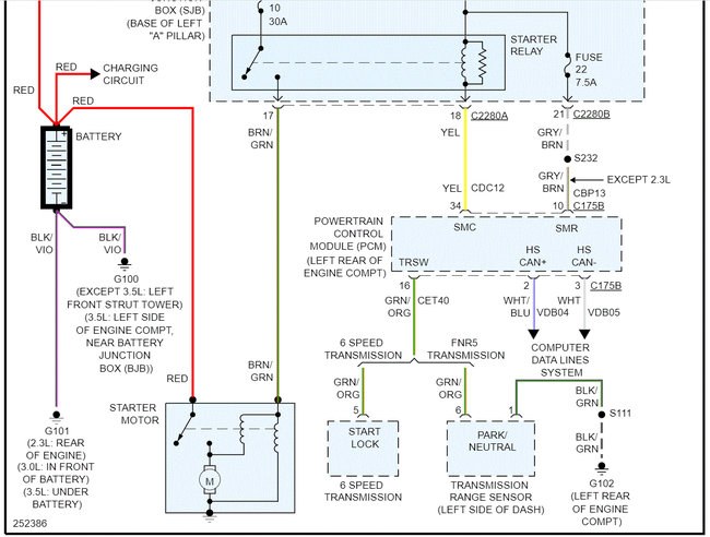
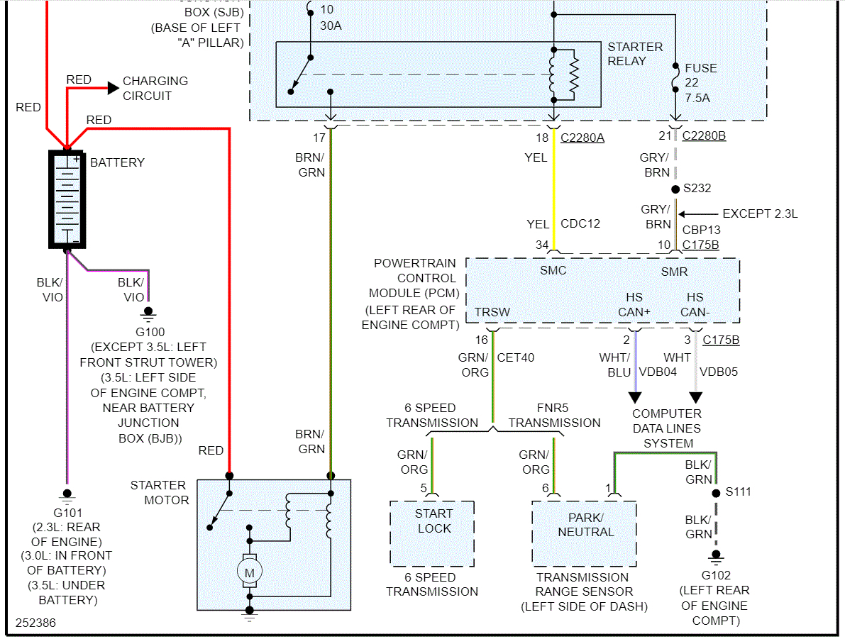
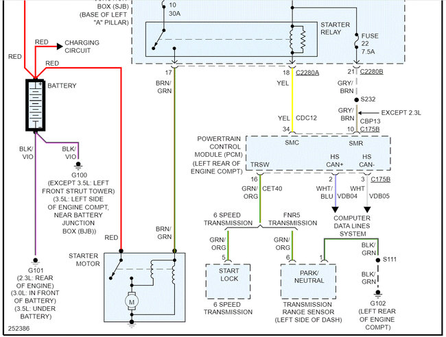
Now, I attached the wiring schematic below for the starting system. Notice I highlighted several fuses and a relay. That is where we need to start.

To make things interesting, Ford had a midyear production change in the fuse boxes. Pic 3 below shows the fuse box for early production (before 9/4/06) which is very early production and pic 4 is after that date. You can compare the format of both pics and see differences and then compare them to your vehicle. Or there should be a sticker on the door frame or door indicating the production date.

When checking those two fuses, first confirm they are good. Additionally, it's important to confirm there is power to and from them. Here is a link you may find helpful:

https://www.2carpros.com/articles/how-to-check-a-car-fuse

If both check good, then we need to check fuses 10 and 22 in the smart junction box (SJB) which is in the vehicle under the dash on the driver's side. The starter relay is also there, but it is integral to the SJB and is not replaceable. The entire SJB needs to be replaced if that has failed. If you look at pic 5, I highlighted the fuses to check. Pic 6 just confirms the relay issue.

Let's start with the fuses. Additionally, take a look through this link. It may help.

https://www.2carpros.com/articles/starter-not-working-repair

If all fuses are good and have power, we will need to dig deeper into the wiring which will require a bit more time.

Let me know what you find or if you have other questions.
Was this
answer
helpful?
Yes
No
+1
Thursday, December 30th, 2021 AT 9:54 PM

Please login or register to post a reply.